Сообщения без ответов | Активные темы
| Автор |
Сообщение |
|
polls
|
Добавлено: Вт мар 15, 2016 9:56 pm |
|
 |
| Наставник |
 |
Зарегистрирован: Сб авг 15, 2015 5:26 pm Сообщения: 96 Откуда: Нижегородская обл. г Кулебаки Репутация: 1 [ ? ]
Машина: Toyota Carina E седан АТ 190
Год выпуска: 1997
Двигатель: 4AFE STD BOSCH Motronic
|
Помогите не знаю как прозвонить проводку от мозгов до лямды, или мануал помогите найти по этому плану. Ошибка 25 задрала уже в доску, чего уже только не делал осталось только прозвонка проводов, но там я хз как звонить, а у нас в городе к автоэлектрикам я даже и ехать боюсь, мне уже клапана "отрегулировали" самые лучшие мастера в городе которые забыли шестерню взвести и по меткам не поставили как надо.  сам уже потом все делал, а то ещё колен вал с распредвалом перепутают В общем кто может подскажите! P.S. Извиняйте если уже что то похожее было! Не нашел, не видел.
_________________ Что то не получается - пробуй ещё раз, Опять не получается - обойди с другой стороны и попробуй снова!
|
|
| Вернуться к началу |
|
 |
|
Azamat_630
|
Добавлено: Вт мар 15, 2016 10:34 pm |
|
 |
| Летописец |
 |
Зарегистрирован: Сб мар 07, 2015 10:54 am Сообщения: 4539 Откуда: Адыгея Репутация: 90 [ ? ]
Машина: Toyota Carina E, Cедан,BEMNKW
Год выпуска: 1997
Двигатель: 4A-FE Std,Bosch Motronic
|
|
polls Привет,я от этой ошибки тоже не могу избавиться уже давно. Завтра обязательно выйду на связь. Как я понял ЭБУ БОШ мотроник?
_________________ Судьбы неведомое и загадочное завтра...
|
|
| Вернуться к началу |
|
 |
|
polls
|
Добавлено: Вт мар 15, 2016 11:54 pm |
|
 |
| Наставник |
 |
Зарегистрирован: Сб авг 15, 2015 5:26 pm Сообщения: 96 Откуда: Нижегородская обл. г Кулебаки Репутация: 1 [ ? ]
Машина: Toyota Carina E седан АТ 190
Год выпуска: 1997
Двигатель: 4AFE STD BOSCH Motronic
|
|
Azamat_630 Угу. Уже достало копаться с этой фигнёй, да только расход топлива покоя не дает.
_________________ Что то не получается - пробуй ещё раз, Опять не получается - обойди с другой стороны и попробуй снова!
|
|
| Вернуться к началу |
|
 |
|
Azamat_630
|
Добавлено: Ср мар 16, 2016 12:17 am |
|
 |
| Летописец |
 |
Зарегистрирован: Сб мар 07, 2015 10:54 am Сообщения: 4539 Откуда: Адыгея Репутация: 90 [ ? ]
Машина: Toyota Carina E, Cедан,BEMNKW
Год выпуска: 1997
Двигатель: 4A-FE Std,Bosch Motronic
|
polls писал(а): да только расход топлива покоя не дает. Сколько на 100 км.? У меня примерно 9 л. на 100 км. 92-го, режим смешанный. Добавлено спустя 2 минуты 51 секунду:Re: Помогите прозвонить проводку от мозгов до лямды. Ошибка 25Ошибка только одна 25,или 21 тоже? Добавлено спустя 27 минут 48 секунд:Re: Помогите прозвонить проводку от мозгов до лямды. Ошибка 25А зачем прозванивать до ЭБУ,разве на диагностической колодке нельзя проследить взаимосвязь работы кислородного датчика с ЭБУ? В частности напряжение (импульсное) при замкнутых контактах Е и Те1,или на E и VF1 (при разомкнутых)? Добавлено спустя 8 минут 11 секунд:Re: Помогите прозвонить проводку от мозгов до лямды. Ошибка 25faq/index.php/Распиновка_ЭБУ_Bosch_Motronic
_________________ Судьбы неведомое и загадочное завтра...
Последний раз редактировалось Azamat_630 Ср мар 16, 2016 1:06 am, всего редактировалось 1 раз.
|
|
| Вернуться к началу |
|
 |
|
Мурат1623
|
Добавлено: Ср мар 16, 2016 1:03 am |
|
 |
| Его именем пора назвать улицу |
 |
Зарегистрирован: Сб мар 08, 2014 12:15 pm Сообщения: 1842 Откуда: Регион 11 Репутация: 23 [ ? ]
Машина: Carina E седан цвет 746
Год выпуска: 1997
Двигатель: 4A-FE БОШ
|
|
У меня сейчас 12л/100км в смешанном цикле,но почему-то ошибок нет.
_________________ Ничто и ничего на земле не исчезает,просто в какой-то момент исчезнувшее переходит в другое состояние. My words.. ........................................
|
|
| Вернуться к началу |
|
 |
|
Azamat_630
|
Добавлено: Ср мар 16, 2016 1:04 am |
|
 |
| Летописец |
 |
Зарегистрирован: Сб мар 07, 2015 10:54 am Сообщения: 4539 Откуда: Адыгея Репутация: 90 [ ? ]
Машина: Toyota Carina E, Cедан,BEMNKW
Год выпуска: 1997
Двигатель: 4A-FE Std,Bosch Motronic
|
|
Мурат1623 Привет,дружище! Видимо у вас холоднее...
_________________ Судьбы неведомое и загадочное завтра...
|
|
| Вернуться к началу |
|
 |
|
Мурат1623
|
Добавлено: Ср мар 16, 2016 1:09 am |
|
 |
| Его именем пора назвать улицу |
 |
Зарегистрирован: Сб мар 08, 2014 12:15 pm Сообщения: 1842 Откуда: Регион 11 Репутация: 23 [ ? ]
Машина: Carina E седан цвет 746
Год выпуска: 1997
Двигатель: 4A-FE БОШ
|
|
Да и летом ниже 10л не бывает.
_________________ Ничто и ничего на земле не исчезает,просто в какой-то момент исчезнувшее переходит в другое состояние. My words.. ........................................
|
|
| Вернуться к началу |
|
 |
|
Azamat_630
|
Добавлено: Ср мар 16, 2016 1:19 am |
|
 |
| Летописец |
 |
Зарегистрирован: Сб мар 07, 2015 10:54 am Сообщения: 4539 Откуда: Адыгея Репутация: 90 [ ? ]
Машина: Toyota Carina E, Cедан,BEMNKW
Год выпуска: 1997
Двигатель: 4A-FE Std,Bosch Motronic
|
Мурат1623 писал(а): ниже 10л не бывает. Может от стиля вождения зависит? Добавлено спустя 1 минуту 48 секунд:Re: Помогите прозвонить проводку от мозгов до лямды. Ошибка 25По моим последним замерам, на 500 руб.92-го,(14,5 л). на аульской заправке хватает на 165 км.,и это при ошибке 25.Стиль смешанный,правда без пробок.
_________________ Судьбы неведомое и загадочное завтра...
|
|
| Вернуться к началу |
|
 |
|
polls
|
Добавлено: Ср мар 16, 2016 8:45 am |
|
 |
| Наставник |
 |
Зарегистрирован: Сб авг 15, 2015 5:26 pm Сообщения: 96 Откуда: Нижегородская обл. г Кулебаки Репутация: 1 [ ? ]
Машина: Toyota Carina E седан АТ 190
Год выпуска: 1997
Двигатель: 4AFE STD BOSCH Motronic
|
|
Azamat_630 Мурат1623 Зимой 15 на сотню было на 92 бензине по городу
_________________ Что то не получается - пробуй ещё раз, Опять не получается - обойди с другой стороны и попробуй снова!
|
|
| Вернуться к началу |
|
 |
|
Azamat_630
|
Добавлено: Чт мар 17, 2016 11:45 pm |
|
 |
| Летописец |
 |
Зарегистрирован: Сб мар 07, 2015 10:54 am Сообщения: 4539 Откуда: Адыгея Репутация: 90 [ ? ]
Машина: Toyota Carina E, Cедан,BEMNKW
Год выпуска: 1997
Двигатель: 4A-FE Std,Bosch Motronic
|
|
polls При замкнутых контактах Е и Те1 , на прогретом двигателе,при оборотах 2500, стрелка вольтметра на контактах Е и Vf1 дёргается?
_________________ Судьбы неведомое и загадочное завтра...
|
|
| Вернуться к началу |
|
 |
|
polls
|
Добавлено: Пт мар 18, 2016 6:11 pm |
|
 |
| Наставник |
 |
Зарегистрирован: Сб авг 15, 2015 5:26 pm Сообщения: 96 Откуда: Нижегородская обл. г Кулебаки Репутация: 1 [ ? ]
Машина: Toyota Carina E седан АТ 190
Год выпуска: 1997
Двигатель: 4AFE STD BOSCH Motronic
|
|
Azamat_630 А мульти метром не получится? Я им пробовал все по нулям
_________________ Что то не получается - пробуй ещё раз, Опять не получается - обойди с другой стороны и попробуй снова!
|
|
| Вернуться к началу |
|
 |
|
ALEX-72
|
Добавлено: Пт мар 18, 2016 6:18 pm |
|
 |
| Герой былин народных |
 |
Зарегистрирован: Пн сен 30, 2013 7:47 am Сообщения: 3890 Откуда: Тюмень Репутация: 123 [ ? ]
Машина: Carina E Sedan
Год выпуска: 1993
Двигатель: 7A-FE STD теперь АКПП :-)
|
polls писал(а): Я им пробовал все по нулям Хоть что то бы показало все равно, по стрелочным просто более наглядно, видимо что то, где то не контачит, вопрос где 
_________________ Алексей.
|
|
| Вернуться к началу |
|
 |
|
Azamat_630
|
Добавлено: Пт мар 18, 2016 6:33 pm |
|
 |
| Летописец |
 |
Зарегистрирован: Сб мар 07, 2015 10:54 am Сообщения: 4539 Откуда: Адыгея Репутация: 90 [ ? ]
Машина: Toyota Carina E, Cедан,BEMNKW
Год выпуска: 1997
Двигатель: 4A-FE Std,Bosch Motronic
|
polls писал(а): А мульти метром не получится? Лучше стрелочным. При нормально работающем лямбда-зонде количество колебаний стрелки должно быть от 8-ми и больше в течении 10 секунд ,при прогретом двигателе,и оборотах 2500. На экране цифрового мультиметра должны быть видны изменения показаний,так называемая чехарда цифр (лучше ставить на б"ольшую разрядность). Добавлено спустя 47 минут 22 секунды:Re: Помогите прозвонить проводку от мозгов до лямды. Ошибка 25Назначение контакта Vf1: Vf-feedback voltage - контакт, напряжение на котором является результатом анализа компьютером датчика кислорода и системы. Если напряжение на нём не меняется, значит датчик вышел из строя,или обрыв в цепи. Чаще всего это происходит на разъёме.
_________________ Судьбы неведомое и загадочное завтра...
|
|
| Вернуться к началу |
|
 |
|
polls
|
Добавлено: Пт мар 18, 2016 9:46 pm |
|
 |
| Наставник |
 |
Зарегистрирован: Сб авг 15, 2015 5:26 pm Сообщения: 96 Откуда: Нижегородская обл. г Кулебаки Репутация: 1 [ ? ]
Машина: Toyota Carina E седан АТ 190
Год выпуска: 1997
Двигатель: 4AFE STD BOSCH Motronic
|
|
ALEX-72 Azamat_630 Поэтому я и говорю как прозвонить проводку? Делаю как написано только с мультиметром. На прогретом двиге соединяю Е1 и вроде Те1, завожу мотор соединяю мультиком Е1 и Vf1 ноль на табле.
_________________ Что то не получается - пробуй ещё раз, Опять не получается - обойди с другой стороны и попробуй снова!
|
|
| Вернуться к началу |
|
 |
|
polls
|
Добавлено: Пт мар 18, 2016 11:38 pm |
|
 |
| Наставник |
 |
Зарегистрирован: Сб авг 15, 2015 5:26 pm Сообщения: 96 Откуда: Нижегородская обл. г Кулебаки Репутация: 1 [ ? ]
Машина: Toyota Carina E седан АТ 190
Год выпуска: 1997
Двигатель: 4AFE STD BOSCH Motronic
|
Подскажите куда идут провода от лямбды? Сразу на блок предохранителей или к диагностическому разъему? 
_________________ Что то не получается - пробуй ещё раз, Опять не получается - обойди с другой стороны и попробуй снова!
|
|
| Вернуться к началу |
|
 |
|
Azamat_630
|
Добавлено: Сб мар 19, 2016 12:36 am |
|
 |
| Летописец |
 |
Зарегистрирован: Сб мар 07, 2015 10:54 am Сообщения: 4539 Откуда: Адыгея Репутация: 90 [ ? ]
Машина: Toyota Carina E, Cедан,BEMNKW
Год выпуска: 1997
Двигатель: 4A-FE Std,Bosch Motronic
|
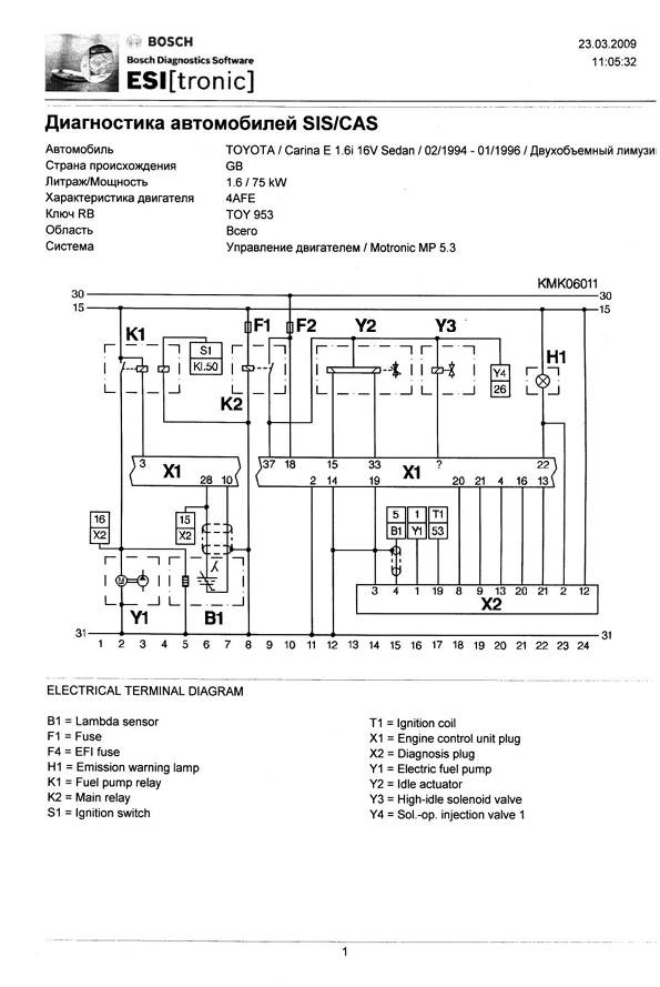
Azamat_630 писал(а): faq/index.php/Распиновка_ЭБУ_Bosch_Motronic Так я же Вам ссылку кидал выше. Вот схема:
| Вложения: |

1.jpg [ 159.18 КБ | Просмотров: 7790 ]
|
_________________ Судьбы неведомое и загадочное завтра...
|
|
| Вернуться к началу |
|
 |
|
polls
|
Добавлено: Сб мар 19, 2016 8:24 am |
|
 |
| Наставник |
 |
Зарегистрирован: Сб авг 15, 2015 5:26 pm Сообщения: 96 Откуда: Нижегородская обл. г Кулебаки Репутация: 1 [ ? ]
Машина: Toyota Carina E седан АТ 190
Год выпуска: 1997
Двигатель: 4AFE STD BOSCH Motronic
|
Azamat_630Извиняй проглядел  Жаль что на басурманском. буду переводить может выложу потом, глядишь кому пригодиться. 
_________________ Что то не получается - пробуй ещё раз, Опять не получается - обойди с другой стороны и попробуй снова!
|
|
| Вернуться к началу |
|
 |
|
Azamat_630
|
Добавлено: Сб мар 19, 2016 11:40 am |
|
 |
| Летописец |
 |
Зарегистрирован: Сб мар 07, 2015 10:54 am Сообщения: 4539 Откуда: Адыгея Репутация: 90 [ ? ]
Машина: Toyota Carina E, Cедан,BEMNKW
Год выпуска: 1997
Двигатель: 4A-FE Std,Bosch Motronic
|
|
Нумерация и назначение контактов диагностической колодки.
| Вложения: |

Х2,назначение контактов.jpg [ 93.32 КБ | Просмотров: 7766 ]
|
_________________ Судьбы неведомое и загадочное завтра...
|
|
| Вернуться к началу |
|
 |
|
Azamat_630
|
Добавлено: Сб мар 19, 2016 9:08 pm |
|
 |
| Летописец |
 |
Зарегистрирован: Сб мар 07, 2015 10:54 am Сообщения: 4539 Откуда: Адыгея Репутация: 90 [ ? ]
Машина: Toyota Carina E, Cедан,BEMNKW
Год выпуска: 1997
Двигатель: 4A-FE Std,Bosch Motronic
|
polls писал(а): На прогретом двиге соединяю Е1 и вроде Те1, завожу мотор соединяю мультиком Е1 и Vf1 ноль на табле.
Здесь ещё необходимо держать обороты около 2500, на холостом не будет показаний. Добавлено спустя 25 минут 39 секунд:Re: Помогите прозвонить проводку от мозгов до лямды. Ошибка 25Смотри ещё тут: viewtopic.php?t=526
_________________ Судьбы неведомое и загадочное завтра...
|
|
| Вернуться к началу |
|
 |
|
MerTV
|
Добавлено: Сб мар 19, 2016 9:58 pm |
|
 |
| У него свой шкафчик в раздевалке |
 |
Зарегистрирован: Ср июл 16, 2008 9:35 am Сообщения: 7416 Откуда: Нижний Новгород Репутация: 358 [ ? ]
Машина: Тойота Ками. Мелкий проходимец
Год выпуска: 1999
Двигатель: Контрактный
|
|
по опыту 25 ошибка на 90% это неправильно работающая лямбда,либо поставленная от чего либо с неподходящими параметрами.
_________________ Ремонт ДВС японских и корейских автомобилей SWAP-сервис в Нижнем Новгороде
|
|
| Вернуться к началу |
|
 |
|
Мурат1623
|
Добавлено: Сб мар 19, 2016 10:03 pm |
|
 |
| Его именем пора назвать улицу |
 |
Зарегистрирован: Сб мар 08, 2014 12:15 pm Сообщения: 1842 Откуда: Регион 11 Репутация: 23 [ ? ]
Машина: Carina E седан цвет 746
Год выпуска: 1997
Двигатель: 4A-FE БОШ
|
|
polls Походу обрыв или нет контакта от лямбды.
_________________ Ничто и ничего на земле не исчезает,просто в какой-то момент исчезнувшее переходит в другое состояние. My words.. ........................................
|
|
| Вернуться к началу |
|
 |
|
polls
|
Добавлено: Сб мар 19, 2016 10:19 pm |
|
 |
| Наставник |
 |
Зарегистрирован: Сб авг 15, 2015 5:26 pm Сообщения: 96 Откуда: Нижегородская обл. г Кулебаки Репутация: 1 [ ? ]
Машина: Toyota Carina E седан АТ 190
Год выпуска: 1997
Двигатель: 4AFE STD BOSCH Motronic
|
Мурат1623MerTVМерил сопротивление на лямбде сопротивление было на прогреве, сколько точно не скажу мультик на@бнутый. Добавлено спустя 28 секунд:Re: Помогите прозвонить проводку от мозгов до лямды. Ошибка 25Вылезла сегодня еще 21 ошибка Добавлено спустя 11 минут 4 секунды:Re: Помогите прозвонить проводку от мозгов до лямды. Ошибка 25почистил контакты, вынул почистил релюшки с предохранителями. обнулил комп, покатался немного пока вроде нету ошибок - завтра еще поезжу если появится поеду к электрику проводку звонить. потому что сегодня сам пытался ничего толком не вышло. Но проверял вольтметром на диагностическом разъеме вольтаж был как положено. задрала она меня уже в доску Добавлено спустя 2 минуты 51 секунду:Re: Помогите прозвонить проводку от мозгов до лямды. Ошибка 25срывать надо всю колодку с проводами и звонить, а так хен найдешь где обрыв, если он не на лямбде или фишке
_________________ Что то не получается - пробуй ещё раз, Опять не получается - обойди с другой стороны и попробуй снова!
|
|
| Вернуться к началу |
|
 |
|
Мурат1623
|
Добавлено: Сб мар 19, 2016 10:45 pm |
|
 |
| Его именем пора назвать улицу |
 |
Зарегистрирован: Сб мар 08, 2014 12:15 pm Сообщения: 1842 Откуда: Регион 11 Репутация: 23 [ ? ]
Машина: Carina E седан цвет 746
Год выпуска: 1997
Двигатель: 4A-FE БОШ
|
|
polls Скорее всего где-то плохой контакт,размыкается при небольших вибраций.
_________________ Ничто и ничего на земле не исчезает,просто в какой-то момент исчезнувшее переходит в другое состояние. My words.. ........................................
|
|
| Вернуться к началу |
|
 |
|
Azamat_630
|
Добавлено: Сб мар 19, 2016 10:46 pm |
|
 |
| Летописец |
 |
Зарегистрирован: Сб мар 07, 2015 10:54 am Сообщения: 4539 Откуда: Адыгея Репутация: 90 [ ? ]
Машина: Toyota Carina E, Cедан,BEMNKW
Год выпуска: 1997
Двигатель: 4A-FE Std,Bosch Motronic
|
polls писал(а): сопротивление на лямбде сопротивление было на прогреве, То,что цепь подогрева прозванивается,это хорошо,но в то же время датчик может не работать. Что за кислородный датчик стоит? Добавлено спустя 3 минуты 18 секунд:Re: Помогите прозвонить проводку от мозгов до лямды. Ошибка 25polls писал(а): покатался немного пока вроде нету ошибок - завтра еще поезжу если появится поеду к электрику Ошибка 25 появляется,если в течении 90 сек, на оборотах от 1500,нет исправного сигнала от датчика.
_________________ Судьбы неведомое и загадочное завтра...
|
|
| Вернуться к началу |
|
 |
|
polls
|
Добавлено: Вс мар 20, 2016 12:23 am |
|
 |
| Наставник |
 |
Зарегистрирован: Сб авг 15, 2015 5:26 pm Сообщения: 96 Откуда: Нижегородская обл. г Кулебаки Репутация: 1 [ ? ]
Машина: Toyota Carina E седан АТ 190
Год выпуска: 1997
Двигатель: 4AFE STD BOSCH Motronic
|
|
Azamat_630 фирма bosch а номер не знаю на память
_________________ Что то не получается - пробуй ещё раз, Опять не получается - обойди с другой стороны и попробуй снова!
|
|
| Вернуться к началу |
|
 |
Кто сейчас на конференции |
Сейчас этот форум просматривают: нет зарегистрированных пользователей и гости: 14 |
|
Вы не можете начинать темы Вы не можете отвечать на сообщения Вы не можете редактировать свои сообщения Вы не можете удалять свои сообщения Вы не можете добавлять вложения
|
|