Сообщения без ответов | Активные темы
| Автор |
Сообщение |
|
Rus159
|
Добавлено: Ср сен 07, 2016 8:15 pm |
|
 |
| Стажер |
Зарегистрирован: Сб сен 03, 2016 11:57 pm Сообщения: 11 Откуда: Пермь Репутация: 0 [ ? ]
Машина: Тойота карина е
Год выпуска: 1997
Двигатель: 4A-FE
|
|
как ремонтировать? сколько стоит заменить блок переключения
|
|
| Вернуться к началу |
|
 |
|
Мурат1623
|
Добавлено: Ср сен 07, 2016 8:38 pm |
|
 |
| Его именем пора назвать улицу |
 |
Зарегистрирован: Сб мар 08, 2014 12:15 pm Сообщения: 1848 Откуда: Регион 11 Репутация: 23 [ ? ]
Машина: Carina E седан цвет 746
Год выпуска: 1997
Двигатель: 4A-FE БОШ
|
Rus159Ты вообще сюда faq/заглядывал? Поищ,и search.php в поиск забей,то что хочешь отремонтировать
_________________ Ничто и ничего на земле не исчезает,просто в какой-то момент исчезнувшее переходит в другое состояние. My words.. ........................................
|
|
| Вернуться к началу |
|
 |
|
Rus159
|
Добавлено: Чт сен 08, 2016 8:25 pm |
|
 |
| Стажер |
Зарегистрирован: Сб сен 03, 2016 11:57 pm Сообщения: 11 Откуда: Пермь Репутация: 0 [ ? ]
Машина: Тойота карина е
Год выпуска: 1997
Двигатель: 4A-FE
|
|
доброго всем времяни суток! купил новый резистор, снял переключатель отопителя с рабочей машины. снял свой выключатель и резистор. подключил резистор печка заработала на 1 скорости. Подключил выключатель как работала до этого так и работает
|
|
| Вернуться к началу |
|
 |
|
Мурат1623
|
Добавлено: Чт сен 08, 2016 11:40 pm |
|
 |
| Его именем пора назвать улицу |
 |
Зарегистрирован: Сб мар 08, 2014 12:15 pm Сообщения: 1848 Откуда: Регион 11 Репутация: 23 [ ? ]
Машина: Carina E седан цвет 746
Год выпуска: 1997
Двигатель: 4A-FE БОШ
|
Rus159 Вроде русский,а излагаешь не по-русски. Короче из твоих слов,как я понял,ты заменил резистор и переключатель.А он работает также.  Чудес не бывает.Если есть тестер-прозванивай проводку,резистор и переключатель.
_________________ Ничто и ничего на земле не исчезает,просто в какой-то момент исчезнувшее переходит в другое состояние. My words.. ........................................
|
|
| Вернуться к началу |
|
 |
|
Rus159
|
Добавлено: Пт сен 09, 2016 12:39 am |
|
 |
| Стажер |
Зарегистрирован: Сб сен 03, 2016 11:57 pm Сообщения: 11 Откуда: Пермь Репутация: 0 [ ? ]
Машина: Тойота карина е
Год выпуска: 1997
Двигатель: 4A-FE
|
|
Я поставил только резистор моторчик работает на первой скорости без эажигания. Где стоит реле печки? под капотам доставал все реле печка не останавливается.
|
|
| Вернуться к началу |
|
 |
|
ALEX-72
|
Добавлено: Пт сен 09, 2016 6:52 am |
|
 |
| Герой былин народных |
 |
Зарегистрирован: Пн сен 30, 2013 7:47 am Сообщения: 3890 Откуда: Тюмень Репутация: 123 [ ? ]
Машина: Carina E Sedan
Год выпуска: 1993
Двигатель: 7A-FE STD теперь АКПП :-)
|
Rus159 писал(а): работает на первой скорости без эажигания. БЛИН  , вот с этого и нужно было начать!!!, что печка работает без вкл. зажигания, Rus159 писал(а): Где стоит реле печки? под капотам Да под капотОм, второе от морды авто, ближе к аккуму, его доставал и все равно работает?, сними блок предохранителей под капотом, открой его снизу, может там чего увидишь Добавлено спустя 1 минуту 4 секунды:Кстати!, а по электрике ни какие работы не проводились?
_________________ Алексей.
|
|
| Вернуться к началу |
|
 |
|
well
|
Добавлено: Пт сен 09, 2016 11:08 am |
|
 |
| Человек-легенда |
 |
Зарегистрирован: Ср дек 17, 2008 8:03 am Сообщения: 6559 Откуда: Нижегородская обл.Бор. Репутация: 157 [ ? ]
Машина: Carina E,седан,GLi,цвет 205
Год выпуска: 1993
Двигатель: 3S-FE
|
|
Rus159 и ещё заполните профиль полностью...откуда...из Перми что-ли?....неужели трудно написать..
_________________ была Carina E 94г.англичанка.1.6.STD.GLI..попала в аварию..сейчас JT153STK100015540 двухлитровая 天皇陛下万歳) "Nemo omnia potest scire"
|
|
| Вернуться к началу |
|
 |
|
Rus159
|
Добавлено: Сб сен 10, 2016 1:25 am |
|
 |
| Стажер |
Зарегистрирован: Сб сен 03, 2016 11:57 pm Сообщения: 11 Откуда: Пермь Репутация: 0 [ ? ]
Машина: Тойота карина е
Год выпуска: 1997
Двигатель: 4A-FE
|
|
Сразу сказал что без захигания работает,реле и предохранитель достаю как работала так и работает, блок снимал там все хорошо не оплавлено не окислилось. купил с такой промблемой, думали резистор сгорел
|
|
| Вернуться к началу |
|
 |
|
ALEX-72
|
Добавлено: Сб сен 10, 2016 2:23 pm |
|
 |
| Герой былин народных |
 |
Зарегистрирован: Пн сен 30, 2013 7:47 am Сообщения: 3890 Откуда: Тюмень Репутация: 123 [ ? ]
Машина: Carina E Sedan
Год выпуска: 1993
Двигатель: 7A-FE STD теперь АКПП :-)
|
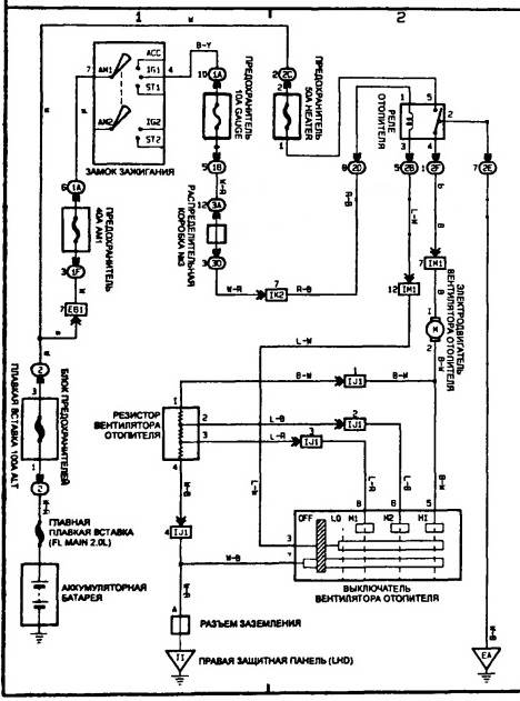
Rus159 писал(а): купил с такой промблемой, думали резистор сгорел Ну там схема не сложная, плюс подается через реле на мотор, а минус от мотора через резистор и переключатель на массу, видимо кто то что то намудрил до тебя, вот схема: Вложение:
отопитель.jpg [ 98.42 КБ | Просмотров: 10278 ]
_________________ Алексей.
|
|
| Вернуться к началу |
|
 |
|
siam_
|
Добавлено: Пн июл 27, 2020 9:32 pm |
|
 |
| На доске почета |
 |
Зарегистрирован: Пт апр 13, 2012 11:51 am Сообщения: 1244 Откуда: Санкт Петербург Репутация: 19 [ ? ]
Машина: Тойота корона ст190
Год выпуска: 1992
Двигатель: 2с
|
Народ,такая вот байда случилась. Ремонтировал авто, снимал торпеду. Поставил всё на место. Теперь,как и у многих в этой теме вентилятор печки работает только на 4й кнопке,на максимуме,по остальным тишина. Снял резистор,но как его проверить,не разбивая я не знаю, по этому не понятно,в нём дело или нет. Так же там ещё транзистор стоит,с этим вообще хз что делать. Кто похожую проблему решил?  
_________________ Тойота корона 1992г 2С дизель СТ190
|
|
| Вернуться к началу |
|
 |
|
Череп
|
Добавлено: Пн июл 27, 2020 11:22 pm |
|
 |
| Герой былин народных |
Зарегистрирован: Сб янв 18, 2014 7:59 pm Сообщения: 3527 Откуда: Таганрог Репутация: 59 [ ? ]
Машина: Toyota Carina-E
Год выпуска: 1996
Двигатель: 1.6LB
|
siam_ писал(а): как его проверить,не разбивая я не знаю, по этому не понятно,в нём дело или нет. Так же там ещё транзистор стоит,с этим вообще хз что делать. Прозвонить транзистор и резистор. Резистор должен быть несколько Ом (сколько не помню). В нем есть встроенная перемычка, которая отгорает при длительном клине вентилятора.
_________________ В третий раз купил старик Toyota Carina-E...
|
|
| Вернуться к началу |
|
 |
|
siam_
|
Добавлено: Пн июл 27, 2020 11:50 pm |
|
 |
| На доске почета |
 |
Зарегистрирован: Пт апр 13, 2012 11:51 am Сообщения: 1244 Откуда: Санкт Петербург Репутация: 19 [ ? ]
Машина: Тойота корона ст190
Год выпуска: 1992
Двигатель: 2с
|
ЧерепНа вид всё цело. Мультиметром прозванивается.02.8 ом У меня на Таун Айсе стоял резистор открытый,там две спиральки было. И сразу видно, обрыв или нет,а тут в керамике. Разбить? А вдруг он целый. С ситуёвиной справился. Это я баран.  Вроде всё проверил когда ставил. А оказалось,что два разъёма не подсоединил. Они у меня справа от ног водителя,на левой стороне тоннеля, в районе прикуривателя.
_________________ Тойота корона 1992г 2С дизель СТ190
|
|
| Вернуться к началу |
|
 |
|
Santelintey
|
Добавлено: Чт ноя 26, 2020 6:36 pm |
|
 |
| Наставник |
Зарегистрирован: Вс окт 25, 2020 3:20 pm Сообщения: 77 Откуда: Алтайский край, г.Бийск Репутация: 0 [ ? ]
Машина: Carina E Sedan
Год выпуска: 1993
Двигатель: 3S-FE
|
|
Здравствуйте. Периодически начали "отваливаться" первые 3 скорости, т.е. то включаются, то нет. Заранее запланированная замена блока управления печкой проблему не решила. Вчера отключилась наглухо. Вспоминая чайную церемонию, сакэ и цветение сакуры, добыл резистор. Внешне абсолютно целый, перемычка-предохранитель на месте. НО все 4 ножки звонятся друг с другом, сопротивление 2,2-2,4Ом. Как так? Разве не основная "-" нога должна звониться с остальными с разным сопротивлением?
_________________ Carina E 2.0 МТ GLi, Japan Car
|
|
| Вернуться к началу |
|
 |
|
Aludi
|
Добавлено: Вт апр 19, 2022 6:15 pm |
|
 |
| Бригадир |
 |
Зарегистрирован: Чт май 20, 2010 6:28 am Сообщения: 222 Откуда: г. Красноярск Репутация: 13 [ ? ]
Машина: Toyota CarinaE
Год выпуска: 1996
Двигатель: 3SFE
|
Доброе время суток  Вот смотрю на этот реостат, и не дает мне покоя мысль такая: Когда скорость вентилятора = максимум, то на реостате нет сопротивления. На 3 скорости - добавляется сопротивление (R1). На 2 скорости - добавляется еще сопротивление (R2 + R1) На 1 скорости - добавляется еще сопротивление (R3 + R2 + R1). А реостат засунут в печку, чтобы выделяемая на сопротивлениях температура сдувалась воздушным потоком. И получается такой вывод: Система "реостат + вентилятор" потребляет всегда одинаковую мощность вне зависимости от скорости печки. Просто Чем больше скорость вентилятора, тем больше потребляет мощности вентилятор, но меньше выделяется тепла на реостате. Чем меньше скорость вентилятора, тем меньше потребляет мощности вентилятор, но больше выделяется тепла на реостате. Хотя, по идее, чем меньше скорость вентилятора, тем меньше должна быть нагрузка на борт.сеть автомобиля. Между тем есть устройства, которые выдают в выходной контур (на вентилятор) ток, регулируя его количество "скважностью" (процент существования тока на линии. Я не электрик - в терминах не силен). И в таких устройствах потребляемое количество электричество прямо пропорционально скорости вентилятора. Вот в калдину чуть младше чем у нас вставляют реостат другого типа: https://www.youtube.com/watch?v=Lk6GSMhCURIСтоит такая штука вроде бы даже дешевле чем на наше авто. Вопросов 3: 1. Кто пытался ставить систему регулирования оборотов печки, где количество потребляемого электричества прямо пропорционально скорости вращения вентилятора? Есть ссылки на установки-реализации? 2. Приведенный на картинках реостат от Калдины по какому принципу работает? 3. По креплениям вроде встанет вместо нашего. Только цоколь поменять... Или мне показалось? Номер запчасти: 8716532010 Номера замен: 4993002090, 8716533010, 8716520020, 8716521010, 8716520010
| Вложения: |

Реостат с калдины - цоколь.jpg [ 48.44 КБ | Просмотров: 5510 ]
|

Реостат с калдины.jpg [ 69.86 КБ | Просмотров: 5510 ]
|
_________________ Седан, 11/1996. 3SFE. Англичанка. ABS. VIN: SB153SBK10E034509. Кондиционер, Задние дисковые тормоза, 2-х диновая магнитолла Я на drom-е: http://www.drive2.ru/r/toyota/453065/
|
|
| Вернуться к началу |
|
 |
|
Santelintey
|
Добавлено: Вт апр 19, 2022 6:47 pm |
|
 |
| Наставник |
Зарегистрирован: Вс окт 25, 2020 3:20 pm Сообщения: 77 Откуда: Алтайский край, г.Бийск Репутация: 0 [ ? ]
Машина: Carina E Sedan
Год выпуска: 1993
Двигатель: 3S-FE
|
|
[quote="Aludi"][/quote] Я тоже не электрик, но вопросом интересовался. 1) на 1-й скорости потребляемая мощность немного меньше, чем на максимальной, за счёт меньшего сопротивления проталкиваемого воздуха. Вообще, расход вентиляторов прекрасно регулируется дросселированием входного патрубка, реально уменьшая ток потребления безо всяких балластов. 2) я думаю, что если б в "новом" реостате была электронная, а не электрическая схема, то и радиатор такой был бы ни к чему. Ведь если греется, значит жрёт ток, и чем больше жрёт, тем больше раскаляется. 3) ох и ловко в видео паренёк его вытаскивает и ставит, я столько матов придумал, пока этим занимался! Верхний шуруп, кстати, так и не смог закрутить. Никак!
_________________ Carina E 2.0 МТ GLi, Japan Car
|
|
| Вернуться к началу |
|
 |
|
Aludi
|
Добавлено: Вт апр 19, 2022 8:32 pm |
|
 |
| Бригадир |
 |
Зарегистрирован: Чт май 20, 2010 6:28 am Сообщения: 222 Откуда: г. Красноярск Репутация: 13 [ ? ]
Машина: Toyota CarinaE
Год выпуска: 1996
Двигатель: 3SFE
|
Если этим вопросом интересовался, то может знаешь от каких машин можно поискать электронный (а не электрический) реостат? 
_________________ Седан, 11/1996. 3SFE. Англичанка. ABS. VIN: SB153SBK10E034509. Кондиционер, Задние дисковые тормоза, 2-х диновая магнитолла Я на drom-е: http://www.drive2.ru/r/toyota/453065/
|
|
| Вернуться к началу |
|
 |
|
Santelintey
|
Добавлено: Ср апр 20, 2022 3:18 am |
|
 |
| Наставник |
Зарегистрирован: Вс окт 25, 2020 3:20 pm Сообщения: 77 Откуда: Алтайский край, г.Бийск Репутация: 0 [ ? ]
Машина: Carina E Sedan
Год выпуска: 1993
Двигатель: 3S-FE
|
|
Честно говоря, не подскажу, но уверен, что если в описании прибора будет слово "реостат", то это набор сопротивлений. А зачем заморочился? Для 3S влияние на расход стремится к нулю.
_________________ Carina E 2.0 МТ GLi, Japan Car
|
|
| Вернуться к началу |
|
 |
|
Aludi
|
Добавлено: Ср апр 20, 2022 12:18 pm |
|
 |
| Бригадир |
 |
Зарегистрирован: Чт май 20, 2010 6:28 am Сообщения: 222 Откуда: г. Красноярск Репутация: 13 [ ? ]
Машина: Toyota CarinaE
Год выпуска: 1996
Двигатель: 3SFE
|
>> А зачем заморочился? Стремление к идеалу... 
_________________ Седан, 11/1996. 3SFE. Англичанка. ABS. VIN: SB153SBK10E034509. Кондиционер, Задние дисковые тормоза, 2-х диновая магнитолла Я на drom-е: http://www.drive2.ru/r/toyota/453065/
|
|
| Вернуться к началу |
|
 |
|
Santelintey
|
Добавлено: Ср апр 20, 2022 2:25 pm |
|
 |
| Наставник |
Зарегистрирован: Вс окт 25, 2020 3:20 pm Сообщения: 77 Откуда: Алтайский край, г.Бийск Репутация: 0 [ ? ]
Машина: Carina E Sedan
Год выпуска: 1993
Двигатель: 3S-FE
|
https://m.aliexpress.ru/item/4000249275 ... _id=280838 -чёт типа такого надо, или глянуть б/у от более свежей тачки. А подскажи-ка, земляк-сибиряк, устраивает тебя печка зимой? Меня вот не очень. Просто иногда пишут, типа печь огонь, жара, а в профиль смотришь - город Сочи. Непоказательно!
_________________ Carina E 2.0 МТ GLi, Japan Car
|
|
| Вернуться к началу |
|
 |
|
Aludi
|
Добавлено: Ср апр 20, 2022 3:02 pm |
|
 |
| Бригадир |
 |
Зарегистрирован: Чт май 20, 2010 6:28 am Сообщения: 222 Откуда: г. Красноярск Репутация: 13 [ ? ]
Машина: Toyota CarinaE
Год выпуска: 1996
Двигатель: 3SFE
|
Посмотрел ссылку. Там 6 радиаторов. Общая площадь - как на моих фотографиях - сопоставимо... Так что может быть что и там стоят ШИМ-регуляторы...  Печка: у меня стоит родная еще печка. А на КаринахЕ печка вроде как медная. Краника под капотом у меня нет. В принципе, достаточно быстро прогревается за счет того что это седан и объем салона небольшой (вторая моя машина - аутбэк - сарай. И там прогревается объем значительно дольше). Но мощности печки не хватает чтобы достичь большей-комфортной скорости прогрева. Да хочется более мощную печку. Отдельно про то когда не едешь по трассе в -40... странный эффект: Совсем закрыть заслонку нельзя - окна запотевают. Совсем открыть заслонку - не прогревается салон. А вот если заслонку приоткрыть, то задувает ледяной воздух в колени пассажира. "Бриз" я устранял. Да, воздух вроде как жарче выдувается из системы. Но при этом все становится влажным, и надо приоткрывать заслонку забора воздуха с улицы, чтобы стекла не запотевали... И ради чего тогда эта переделка? Так что вернул все назад. Думаю что можно теплоизоляцией обмотать-проклеить пластиковые патрубки, чтобы при транспорте воздуха к месту назначения температура не прогревала воздух под панелью. Можно задуматься над эффективностью помпы: возможно что ставим то что китайцы предлагают, и там крыльчатка более слабая, и меньше антифриза прогоняет. На субарях эта проблема вскрыта и обсосана - есть помпы с литой крыльчаткой: Дороже, ходят дольше, прокачивают больше. Наверняка можно приколхозить электрическую помпу от газели, чтобы "с кнопки" ускорять скорость прогрева салона. Но если радиатор в салоне не медный, то скорее всего значимого эффекта не добьешься... Возможно что трубки входа антифриза через моторный щит поменяны местами - будет меньше эффективность радиатора в салоне. Возможно что радиатор засрался - тоже снижается эффективность... Ну еще у меня есть теплообменник под маслофильтром - он дает дополнительный нагрев, снимая температуру от масла. Многие снимают и выкидывают... Так же есть много комплектаций без этого теплообменника. А это дополнительное тепло в салон  Ну и доп защита от перегрева двигателя (400 т.км. без капиталки, даже кольца не меняли ). Куча знакомых на коронах и ипсумах уже поперегрели двигателя, и поставили контрактные. У них не было теплообменника  Ну вроде что вспомнил - рассказал 
_________________ Седан, 11/1996. 3SFE. Англичанка. ABS. VIN: SB153SBK10E034509. Кондиционер, Задние дисковые тормоза, 2-х диновая магнитолла Я на drom-е: http://www.drive2.ru/r/toyota/453065/
|
|
| Вернуться к началу |
|
 |
|
Faranos
|
Добавлено: Ср апр 20, 2022 3:18 pm |
|
 |
| Летописец |
 |
Зарегистрирован: Чт дек 04, 2008 6:46 pm Сообщения: 4384 Откуда: Улан-Удэ Репутация: 250 [ ? ]
Машина: Carina-E->LEXUS
Год выпуска: 2020
Двигатель: 4A>3s>3s-ge beams vvt-i
|
Aludi писал(а): И получается такой вывод: Система "реостат + вентилятор" потребляет всегда одинаковую мощность вне зависимости от скорости печки.
Мощность не одинаковая, так как сила тока разная, чем больше сопротивление цепи тем меньше ток. Aludi писал(а): Вот в калдину чуть младше чем у нас вставляют реостат другого типа Это транзистор на радиаторе, роль тажа, но принцип у него другой. Santelintey писал(а): 2) я думаю, что если б в "новом" реостате была электронная, а не электрическая схема, то и радиатор такой был бы ни к чему. Как же электроника без нагрева справится с таким током, любому силовому транзистору нужно отводить тепло. Aludi писал(а): Приведенный на картинках реостат от Калдины по какому принципу работает? Все современные автомобили избавлены от реостатов, электроника рулит)) Управляются такие регуляторы оборотов печки обычно с помощью шим-модуляции,т.е. управляется напряжением, которое не постоянно подаётся на вход транзистора, для уменьшения нагрузки на схему и её надёжности. На глаз модуляцию не увидишь, но она видна на осциллографе. Есть схемы в которых на транзистор подаётся напряжение через потенциометр(переменный резистор) и тем самым можно менять плавно скорости вентилятора. В калдинах, в авенсисах уже применяется такие регуляторы. Добавлено спустя 4 минуты 51 секунду:Re: Три первые скорости вентилятора печки. Пропали? Это лечится!Первым делом причиной применения транзисторных регуляторов стал режим АВТО в климате, иначе управление вентилятором было бы на реле))
_________________ Моя барахолка ..…..............…….. Мы на DRIVE2
|
|
| Вернуться к началу |
|
 |
|
Santelintey
|
Добавлено: Ср апр 20, 2022 3:42 pm |
|
 |
| Наставник |
Зарегистрирован: Вс окт 25, 2020 3:20 pm Сообщения: 77 Откуда: Алтайский край, г.Бийск Репутация: 0 [ ? ]
Машина: Carina E Sedan
Год выпуска: 1993
Двигатель: 3S-FE
|
Faranos писал(а): Как же электроника без нагрева справится с таким током, любому силовому транзистору нужно отводить тепло. А я и не говорю, что радиатор не нужен, не нужен такой БОЛЬШОЙ радиатор. Схема с ШИМ вообще внутри блока климата стоит без активного охлаждения, мне кажется. А если уж транзисторы, рассчитанные на ту же мощность, что и реостат, греются так же сильно, то и потребляют на себя столько же. А на кой тогда весь этот ШИМ с его платой, кондёрами, транзюками, емкостями, если можно поставить 3, 4, 5,...10 нитей резистора (или переменный резистор вообще) и получить то же самое, но в разы более надёжное? Aludi писал(а): Совсем закрыть заслонку нельзя - окна запотевают. Aludi писал(а): и надо приоткрывать заслонку забора воздуха с улицы, чтобы стекла не запотевали... Не должно так быть, ведь это всё тот же очень сухой, но подогретый воздух, т.е. его относительная влажность очень низка. Я бы сказал, что потеет радиатор печки, от этого затягивает стёкла.
_________________ Carina E 2.0 МТ GLi, Japan Car
|
|
| Вернуться к началу |
|
 |
|
Faranos
|
Добавлено: Ср апр 20, 2022 3:54 pm |
|
 |
| Летописец |
 |
Зарегистрирован: Чт дек 04, 2008 6:46 pm Сообщения: 4384 Откуда: Улан-Удэ Репутация: 250 [ ? ]
Машина: Carina-E->LEXUS
Год выпуска: 2020
Двигатель: 4A>3s>3s-ge beams vvt-i
|
Santelintey писал(а): не нужен такой БОЛЬШОЙ радиатор Радиоинженерам Denso видней, их регуляторы работают без нареканий много лет, в отличии от сторонних производителей, например ниссан тех же годов, которые решили, что радиатор слишком большой))) Вот они как раз и дохнут пачками. Santelintey писал(а): ШИМ вообще внутри блока климата стоит без активного охлаждения, мне кажется Конечно, это же слаботочная управляющая цепь, а силовой является транзистор. Santelintey писал(а): А на кой тогда весь этот ШИМ с его платой, кондёрами, транзюками, емкостями, если можно поставить 3, 4, 5,...10 нитей резистора (или переменный резистор вообще) и получить то же самое, но в разы более надёжное? Faranos писал(а): Первым делом причиной применения транзисторных регуляторов стал режим АВТО в климате, иначе управление вентилятором было бы на реле)) Santelintey писал(а): земляк-сибиряк, устраивает тебя печка зимой? У нас, в бывшей сибири, при должном состоянии печки и дизель жарит.
_________________ Моя барахолка ..…..............…….. Мы на DRIVE2
|
|
| Вернуться к началу |
|
 |
|
Santelintey
|
Добавлено: Ср апр 20, 2022 5:00 pm |
|
 |
| Наставник |
Зарегистрирован: Вс окт 25, 2020 3:20 pm Сообщения: 77 Откуда: Алтайский край, г.Бийск Репутация: 0 [ ? ]
Машина: Carina E Sedan
Год выпуска: 1993
Двигатель: 3S-FE
|
Faranos писал(а): иначе управление вентилятором было бы на реле)) А разве нельзя поставить на старый-добрый переменный резистор, находящийся в коробе печки, сервопривод, как на заслонках, и пусть он в режиме авто этот самый резистор крутит? Естественно, передовики автомобилестроения пытаются перегонять время, увеличивая КПД всего, что можно, но, согласитесь, современные авто не рассчитаны на 30-летнюю эксплуатацию, и вековая надёжность осталась в истории. А уж кусок нихромовой проволоки уж явно понадёжнее транзистора, работа которого открываться-закрываться миллионы раз. Faranos писал(а): при должном состоянии печки и дизель жарит Очень субъективно. Кто-то считает отопитель отличным, если в машине можно снять перчатки и шапку на затылок запрокинуть. Один тип мне доказывал, что в его 2106 жарища и окна вообще не затягивает, если даже полная машина народу. Серьёзно??? Есть авто с реально слабой печкой. На памяти Vista (Vista Ardeo) в SV50-ом кузове на 1ZZ-FE, у нас их немало. Корефан говорил, что там реально тонюсенький радиатор. У знакомого Pajero Sport 2018 турбодизель 2,4л. На улице +3, авто тарахтит 15 минут - даже близко не нагрелась! Как может жарить печка, если двигатель не хочет тратить ценные килокалории на тепло, а всё пускает в работу? Катался с другом на его рабочем Крузаке 105-м с "тракторным" атмосферным 4,2. Едем - жара, стоИм - жара, на улице под -40 было, а сарайка то немалая. Хотя 105-й - это бичёвая вариация легендарной сотки с двумя лавками в багажнике.
_________________ Carina E 2.0 МТ GLi, Japan Car
|
|
| Вернуться к началу |
|
 |
|
Череп
|
Добавлено: Пт апр 22, 2022 9:31 pm |
|
 |
| Герой былин народных |
Зарегистрирован: Сб янв 18, 2014 7:59 pm Сообщения: 3527 Откуда: Таганрог Репутация: 59 [ ? ]
Машина: Toyota Carina-E
Год выпуска: 1996
Двигатель: 1.6LB
|
Santelintey писал(а): если уж транзисторы, рассчитанные на ту же мощность, что и реостат, греются так же сильно, то и потребляют на себя столько же. А на кой тогда весь этот ШИМ с его платой, кондёрами, транзюками, емкостями, если можно поставить 3, 4, 5,...10 нитей резистора (или переменный резистор вообще) и получить то же самое, но в разы более надёжное Для ШИМ регуляторов не требуется какое-то особенное охлаждение, поскольку выделение тепла на силовых ключах незначительное, в отличие от резисторов, работающих в линейном режиме. Если же ключ ШИМ-регулятора начал греться, значит в схеме возникла неисправность и ее нужно устранять.
_________________ В третий раз купил старик Toyota Carina-E...
|
|
| Вернуться к началу |
|
 |
Кто сейчас на конференции |
Сейчас этот форум просматривают: нет зарегистрированных пользователей и гости: 3 |
|
Вы не можете начинать темы Вы не можете отвечать на сообщения Вы не можете редактировать свои сообщения Вы не можете удалять свои сообщения Вы не можете добавлять вложения
|
|