Сообщения без ответов | Активные темы
| Автор |
Сообщение |
|
Лукомор
|
Добавлено: Сб сен 03, 2011 11:30 pm |
|
 |
| Кариновод |
 |
Зарегистрирован: Ср июл 02, 2008 10:52 pm Сообщения: 797 Откуда: Казань Репутация: 36 [ ? ]
Машина: Toyota Carina E
Год выпуска: 1997
Двигатель: 7A-FE
|
Ну, мужики, спасибо за помощь!!! Сегодня больше надоедать не буду, надеюсь завтра в 10 утра я не появлюсь на форуме в таком состоянии  ..... 
_________________ Carina E 7A-FE 1.8 Flash МКПП 97г. лифт. чёрная (Британская Пантера) Васил (прошу не путать с Василием:-))))) http://www.incorproof.ru/
|
|
| Вернуться к началу |
|
 |
|
Vitek
|
Добавлено: Сб сен 03, 2011 11:43 pm |
|
 |
| Внесен в большую энциклопедию |
 |
Зарегистрирован: Пн апр 14, 2008 2:45 am Сообщения: 2960 Откуда: Моск.обл. г.Юбилейный Репутация: 87 [ ? ]
Машина: Carina-E Hatch
Год выпуска: 1997
Двигатель: 7A-FE LB
|
Лукомор писал(а): Ниха себе . Это если Гену к Акуму не подсоединить, то с Гены идет 0? Естественно! Ведь автоГена - не "динамка" велосипедная, в которой кроме обмоток есть постоянный магнит (тупо круглая намагниченная болванка), создающий магнитное поле, при вращении которого в обмотках наводится ЭДС. В автомобильном гене вместо постоянного магнита крутится ротор, на обмотки которого через щёточный узел подается напряжение от аккумулятора. Получается ЭЛЕКТРОМАГНИТ, который вращаясь, наводит своим полем ЭДС в обмотках статора. А обмотка ротора называется "обмотка возбуждения" генератора. Пока на неё напряжение не подашь, электромагнита не получится, и напряжения на выходе не дождёшься. Пойдем немного дальше: на велодинамке - чем выше скорость, тем ярче горит лампочка в фаре. А на авто - напряжение постоянное, независимо от оборотов. Как так? А так: на вело постоянный магнит дает ПОСТОЯННОЕ магнитное поле, что при повышении оборотов ведёт к повышению напряжения в обмотках, а на роторе гены напряжение меняется при увеличении или уменьшении оборотов, тем самым увеличивая или уменьшая магнитное поле, поддерживая тем самым напряжение на выходе гены в заданных рамках. А занимается этой регулировкой напряжения на роторе (обмотке возбуждения) - правильно! регулятор напряжения! Именно НЕ на ВЫХОДЕ генератора, а по сути НА ВХОДЕ, регулируя напряжение, перед пуском двигателя подаваемое от аккумулятора, и после, в процессе работы. А после того, как движок завелся, и гена начал "генерить" напряжение, фишку аккума от него можно и откинуть - он спокойно продолжит генерить. Как? Очень просто, теперь он будет питаться сам от себя - напряжение на обмотку возбуждения будет подаваться с обмоток статора через блок дополнительных диодов внутри гены причем не напрямую, а всё так же, через регулятор. Вот как-то так. Ликбез окончил. Надеюсь, всё доступно и понятно объяснил. 
_________________ Что один человек сделал, - другой всегда разобрать сумеет! (кузнец из к/ф "Формула любви") Carina-E Liftback 01/97 7A-FE(LB)
Последний раз редактировалось Vitek Вс сен 04, 2011 12:09 am, всего редактировалось 1 раз.
|
|
| Вернуться к началу |
|
 |
|
Лукомор
|
Добавлено: Сб сен 03, 2011 11:51 pm |
|
 |
| Кариновод |
 |
Зарегистрирован: Ср июл 02, 2008 10:52 pm Сообщения: 797 Откуда: Казань Репутация: 36 [ ? ]
Машина: Toyota Carina E
Год выпуска: 1997
Двигатель: 7A-FE
|
Vitek писал(а): Надеюсь, всё доступно и понятно объяснил.  +5 Vitek, тебе вообще отдельное СПАСИБО за данную тему (Ремонт регулятора напряжения на генераторе Bosch. ФОТООТЧЁТ)
_________________ Carina E 7A-FE 1.8 Flash МКПП 97г. лифт. чёрная (Британская Пантера) Васил (прошу не путать с Василием:-))))) http://www.incorproof.ru/
|
|
| Вернуться к началу |
|
 |
|
Vitek
|
Добавлено: Вс сен 04, 2011 12:11 am |
|
 |
| Внесен в большую энциклопедию |
 |
Зарегистрирован: Пн апр 14, 2008 2:45 am Сообщения: 2960 Откуда: Моск.обл. г.Юбилейный Репутация: 87 [ ? ]
Машина: Carina-E Hatch
Год выпуска: 1997
Двигатель: 7A-FE LB
|
Лукомор писал(а): отдельное СПАСИБО "Спасибо" не булькает. Даже "отдельное". 
_________________ Что один человек сделал, - другой всегда разобрать сумеет! (кузнец из к/ф "Формула любви") Carina-E Liftback 01/97 7A-FE(LB)
|
|
| Вернуться к началу |
|
 |
|
SaiD
|
Добавлено: Вс сен 04, 2011 12:13 am |
|
 |
| Человек-легенда |
 |
Зарегистрирован: Вт июл 20, 2010 1:32 am Сообщения: 5758 Откуда: г.Вятка (в миру Киров) Репутация: 95 [ ? ]
Машина: Corona AT170 (зубатка) 1,5 АКП
Год выпуска: 1990
Двигатель: 5А-FE
|
|
VitekВсе абсолютно верно и справедливо для генераторов Бош и скопированных с них ТАЗ. У Денсо немножко посложнее - там обычно нет диодов подпитки, хотя основной принцип запуска и работы конечно тот-же.
_________________ Саня. Осень. Доживем-ли, долетим-ли до ответа, что-же будет с РОДИНОЙ и с нами (с Юрий Шевчук ДДТ)
|
|
| Вернуться к началу |
|
 |
|
Vitek
|
Добавлено: Вс сен 04, 2011 12:22 am |
|
 |
| Внесен в большую энциклопедию |
 |
Зарегистрирован: Пн апр 14, 2008 2:45 am Сообщения: 2960 Откуда: Моск.обл. г.Юбилейный Репутация: 87 [ ? ]
Машина: Carina-E Hatch
Год выпуска: 1997
Двигатель: 7A-FE LB
|
SaiD писал(а): справедливо для генераторов Бош и скопированных с них ТАЗ ТАЗ вообще-то с Фиата содран. Точнее несколько доработан. А Боши на ТАЗы начали с ВАЗ-2110 ставить, если не ошибаюсь. И СП есть соответствующее "БОШ-Саратов" вроде называется, которое эти гены клепает. Почти точные копии Кариновских БОШей, за исключением расположения кронштейнов. SaiD писал(а): У Денсо немножко посложнее - там обычно нет диодов подпитки  Это как? Запитка только от аккума? Или напрямую с выхода (после основных выпрямительных диодов)? Блин, нету под рукой букваря, в машине лежит. Посмотреть бы на это диво. Добавлено спустя 3 минуты 26 секунд:Re: Ремонт регулятора напряжения на генераторе Bosch. ФОТООТЧЁТ.А схемы гены в букваре и нет.  Ни БОШа, ни Денсо.
_________________ Что один человек сделал, - другой всегда разобрать сумеет! (кузнец из к/ф "Формула любви") Carina-E Liftback 01/97 7A-FE(LB)
|
|
| Вернуться к началу |
|
 |
|
SaiD
|
Добавлено: Вс сен 04, 2011 12:38 am |
|
 |
| Человек-легенда |
 |
Зарегистрирован: Вт июл 20, 2010 1:32 am Сообщения: 5758 Откуда: г.Вятка (в миру Киров) Репутация: 95 [ ? ]
Машина: Corona AT170 (зубатка) 1,5 АКП
Год выпуска: 1990
Двигатель: 5А-FE
|
Vitek писал(а): SaiD писал(а): справедливо для генераторов Бош и скопированных с них ТАЗ ТАЗ вообще-то с Фиата содран. Точнее несколько доработан. А Боши на ТАЗы начали с ВАЗ-2110 ставить, если не ошибаюсь. И СП есть соответствующее "БОШ-Саратов" вроде называется, которое эти гены клепает. Почти точные копии Кариновских БОШей, за исключением расположения кронштейнов. SaiD писал(а): У Денсо немножко посложнее - там обычно нет диодов подпитки  Это как? Запитка только от аккума? Или напрямую с выхода (после основных выпрямительных диодов)? Блин, нету под рукой букваря, в машине лежит. Посмотреть бы на это диво. Добавлено спустя 3 минуты 26 секунд:Re: Ремонт регулятора напряжения на генераторе Bosch. ФОТООТЧЁТ.А схемы гены в букваре и нет.  Ни БОШа, ни Денсо. Генераторы а-ля Бош на ТАЗах пошли с 2108. На Калинах и Шнивах от доп диодов тоже отказались - таблетка стала 4х контактной. У Денсы подпитка идет прям с силового вывода, подключаясь к возбуждению при появлении напряжения на выводе IG, контроль работы - переменка с одной из фаз, лампу включает и тушит ключик внутри таблетки. Опорное напряжение меряется прямо на аккумуляторе по клемме S, а не с каких либо клемм внутри генератора. Ну примерно так.  З.ы. схемы основных (хотя и не всех конечно) генераторов есть в замечательном букварике, не помню как называется, но завтра постараюсь найти.
_________________ Саня. Осень. Доживем-ли, долетим-ли до ответа, что-же будет с РОДИНОЙ и с нами (с Юрий Шевчук ДДТ)
|
|
| Вернуться к началу |
|
 |
|
Vitek
|
Добавлено: Вс сен 04, 2011 12:49 am |
|
 |
| Внесен в большую энциклопедию |
 |
Зарегистрирован: Пн апр 14, 2008 2:45 am Сообщения: 2960 Откуда: Моск.обл. г.Юбилейный Репутация: 87 [ ? ]
Машина: Carina-E Hatch
Год выпуска: 1997
Двигатель: 7A-FE LB
|
SaiD писал(а): У Денсы подпитка идет прям с силового вывода Я так и подумал. Vitek писал(а): напрямую с выхода (после основных выпрямительных диодов)? Добавлено спустя 2 минуты 38 секунд:Re: Ремонт регулятора напряжения на генераторе Bosch. ФОТООТЧЁТ.Блин! Задолбался цитаты вставлять, всё через УПОЖ работает!  ВЕРНИТЕ СТАРЫЙ ДВИЖОК ФОРУМА! 
_________________ Что один человек сделал, - другой всегда разобрать сумеет! (кузнец из к/ф "Формула любви") Carina-E Liftback 01/97 7A-FE(LB)
|
|
| Вернуться к началу |
|
 |
|
SaiD
|
Добавлено: Вс сен 04, 2011 2:35 pm |
|
 |
| Человек-легенда |
 |
Зарегистрирован: Вт июл 20, 2010 1:32 am Сообщения: 5758 Откуда: г.Вятка (в миру Киров) Репутация: 95 [ ? ]
Машина: Corona AT170 (зубатка) 1,5 АКП
Год выпуска: 1990
Двигатель: 5А-FE
|
SaiD писал(а): З.ы. схемы основных (хотя и не всех конечно) генераторов есть в замечательном букварике, не помню как называется, но завтра постараюсь найти. Дома не нашел - х.з. куда закинул  Нашел вот тута http://www.takebooks.com/product_info.p ... ts_id=8235 Весит всего 1.1М. Издание старенькое 98го года, наверное сейчас посвежее есть.
_________________ Саня. Осень. Доживем-ли, долетим-ли до ответа, что-же будет с РОДИНОЙ и с нами (с Юрий Шевчук ДДТ)
|
|
| Вернуться к началу |
|
 |
|
Лукомор
|
Добавлено: Вс сен 04, 2011 2:54 pm |
|
 |
| Кариновод |
 |
Зарегистрирован: Ср июл 02, 2008 10:52 pm Сообщения: 797 Откуда: Казань Репутация: 36 [ ? ]
Машина: Toyota Carina E
Год выпуска: 1997
Двигатель: 7A-FE
|
Вообщем, все подключил и все заработало-напругу выдает в среднем 14,2 (с потребителями и без). Но все же есть 2 настораживающих момента: 1. Салонные лампочки и часы мерцают. 2. Минут через 10 с момента пробного запуска начала не хило колбасить движок, все выключил, завел и пока больше такое не повторялось Сегодня в магазине обнаружил РН для ВАЗ-2110 с таблеткой БОШ (как наша родная), стоит 768 руб, но к сожалению крепеж (уши под болты) под нашу не подойдет. Спасибо, всем кто помог, ловите от меня письменные презенты 
_________________ Carina E 7A-FE 1.8 Flash МКПП 97г. лифт. чёрная (Британская Пантера) Васил (прошу не путать с Василием:-))))) http://www.incorproof.ru/
|
|
| Вернуться к началу |
|
 |
|
SaiD
|
Добавлено: Вс сен 04, 2011 3:02 pm |
|
 |
| Человек-легенда |
 |
Зарегистрирован: Вт июл 20, 2010 1:32 am Сообщения: 5758 Откуда: г.Вятка (в миру Киров) Репутация: 95 [ ? ]
Машина: Corona AT170 (зубатка) 1,5 АКП
Год выпуска: 1990
Двигатель: 5А-FE
|
Блин второй генератор уже мерцает  Непонятки какие-то. ТАЗики бывает мерцают - но очень редко. К томуж мне доводилось ставить ТАЗовские таблетки на Денсо, Митсу и Хитачи давным-давно, лет 14 примерно назад и все работало нормально. В то время штатных таблеток просто не существовало в продаже.
_________________ Саня. Осень. Доживем-ли, долетим-ли до ответа, что-же будет с РОДИНОЙ и с нами (с Юрий Шевчук ДДТ)
|
|
| Вернуться к началу |
|
 |
|
Лукомор
|
Добавлено: Вс сен 04, 2011 3:05 pm |
|
 |
| Кариновод |
 |
Зарегистрирован: Ср июл 02, 2008 10:52 pm Сообщения: 797 Откуда: Казань Репутация: 36 [ ? ]
Машина: Toyota Carina E
Год выпуска: 1997
Двигатель: 7A-FE
|
|
То есть вполне возможно мне придется искать новый генератор или таблетку???
_________________ Carina E 7A-FE 1.8 Flash МКПП 97г. лифт. чёрная (Британская Пантера) Васил (прошу не путать с Василием:-))))) http://www.incorproof.ru/
|
|
| Вернуться к началу |
|
 |
|
Lifeyar
|
Добавлено: Вс сен 04, 2011 6:21 pm |
|
 |
| На доске почета |
 |
Зарегистрирован: Чт сен 09, 2010 6:21 pm Сообщения: 1266 Откуда: Ярославль Репутация: 75 [ ? ]
Машина: Honda CR-V RD1
Год выпуска: 2000
Двигатель: B20Z2
|
|
Лукомор Я уже писал, что видел в продаже БОШевскую таблетку от 10-ки, цена, как ты и написал 700-800 руб. но крепёж такой же, как на дешёвой. Померцало и перестало? У меня так же было. Оно ещё проявится. Дай бог, чтобы у тебя не проявилось. У меня вот, то мерцало, то нет.
|
|
| Вернуться к началу |
|
 |
|
SaiD
|
Добавлено: Вс сен 04, 2011 8:24 pm |
|
 |
| Человек-легенда |
 |
Зарегистрирован: Вт июл 20, 2010 1:32 am Сообщения: 5758 Откуда: г.Вятка (в миру Киров) Репутация: 95 [ ? ]
Машина: Corona AT170 (зубатка) 1,5 АКП
Год выпуска: 1990
Двигатель: 5А-FE
|
Лукомор писал(а): То есть вполне возможно мне придется искать новый генератор или таблетку??? Ну поскольку, как уже и писал выше на ТАЗиках такие таблетки мерцают крайне редко, видимо дело не в самой таблетке... Разбираться нужно. Мерцание света на прочих генераторах обычно связано с большими перепадами напряжений в управляющей цепи, вызванных длиной проводов и плохими контактами. Возникает т.н. гистерезис, который тем больше, чем выше потери напряжений в этих цепях. Здесь такого нет в принципе. При условии конечно, что масса таблетки надежно контачит с массой самого генератора, а контрольный вход, надежно контачит с пружинным контактом - выходом диодов подкачки. З.Ы.Спасиба за + 
_________________ Саня. Осень. Доживем-ли, долетим-ли до ответа, что-же будет с РОДИНОЙ и с нами (с Юрий Шевчук ДДТ)
|
|
| Вернуться к началу |
|
 |
|
Lifeyar
|
Добавлено: Вс сен 04, 2011 8:35 pm |
|
 |
| На доске почета |
 |
Зарегистрирован: Чт сен 09, 2010 6:21 pm Сообщения: 1266 Откуда: Ярославль Репутация: 75 [ ? ]
Машина: Honda CR-V RD1
Год выпуска: 2000
Двигатель: B20Z2
|
SaiD писал(а): При условии конечно, что масса таблетки надежно контачит с массой самого генератора, Вот насчёт этого у меня и были сомнения. Дело в том, что у родной БОШевской таблетки 4 ноги (3 ноги и вывод корпуса,конструктивно выполненный в виде ножки) а от ТАЗа всего 3.
|
|
| Вернуться к началу |
|
 |
|
SaiD
|
Добавлено: Вс сен 04, 2011 9:15 pm |
|
 |
| Человек-легенда |
 |
Зарегистрирован: Вт июл 20, 2010 1:32 am Сообщения: 5758 Откуда: г.Вятка (в миру Киров) Репутация: 95 [ ? ]
Машина: Corona AT170 (зубатка) 1,5 АКП
Год выпуска: 1990
Двигатель: 5А-FE
|
Lifeyar писал(а): SaiD писал(а): При условии конечно, что масса таблетки надежно контачит с массой самого генератора, Вот насчёт этого у меня и были сомнения. Дело в том, что у родной БОШевской таблетки 4 ноги (3 ноги и вывод корпуса,конструктивно выполненный в виде ножки) а от ТАЗа всего 3. Мну именно Тойотовских Бошей не попадалось - о чем уже как-то писал. На прочих Бошах (а на немцах они на всех поголовно стоят) Таблетка один в один как у ТАЗика - 3х ногая. Первый раз когда такое совпадение увидел - челюсть отвисла. В прочих генераторах приходилось наружу таблетку выносить, т.к. вовнутрь она влазила не везде, а тут полное совпадение. Если родная таблетка 4х ногая - не можешь написать куда ноги раскиданы? у ТАЗа слева направо> 1 - масса, 2 - выход на щетку (она-же корпус таблетки, в случае металлического корпуса), 3 - контрольное напряжение - она же питание регулятора. Для работы практически любого генератора этого вполне достаточно.
_________________ Саня. Осень. Доживем-ли, долетим-ли до ответа, что-же будет с РОДИНОЙ и с нами (с Юрий Шевчук ДДТ)
|
|
| Вернуться к началу |
|
 |
|
Vitek
|
Добавлено: Вс сен 04, 2011 11:55 pm |
|
 |
| Внесен в большую энциклопедию |
 |
Зарегистрирован: Пн апр 14, 2008 2:45 am Сообщения: 2960 Откуда: Моск.обл. г.Юбилейный Репутация: 87 [ ? ]
Машина: Carina-E Hatch
Год выпуска: 1997
Двигатель: 7A-FE LB
|
SaiD писал(а): Если родная таблетка 4х ногая - не можешь написать куда ноги раскиданы? у ТАЗа слева направо> 1 - масса, 2 - выход на щетку (она-же корпус таблетки, в случае металлического корпуса), 3 - контрольное напряжение - она же питание регулятора. Для работы практически любого генератора этого вполне достаточно. Действительно достаточно. Но в старых регуляторах (в том числе ТАЗовских) была ещё четвёртая нога, на которую подавалось напряжение прямиком с аккумулятора. Я об этом на первой странице упоминал: viewtopic.php?p=28040#p28040
_________________ Что один человек сделал, - другой всегда разобрать сумеет! (кузнец из к/ф "Формула любви") Carina-E Liftback 01/97 7A-FE(LB)
|
|
| Вернуться к началу |
|
 |
|
SaiD
|
Добавлено: Пн сен 05, 2011 12:13 am |
|
 |
| Человек-легенда |
 |
Зарегистрирован: Вт июл 20, 2010 1:32 am Сообщения: 5758 Откуда: г.Вятка (в миру Киров) Репутация: 95 [ ? ]
Машина: Corona AT170 (зубатка) 1,5 АКП
Год выпуска: 1990
Двигатель: 5А-FE
|
|
Ну да - на первых восьмерках такие стояли. Полностью взаимозаменяемы с соответствующими по размерам девятыми - 3х контактными. До 86го года существовала еще серия регуляторов Я112. Из них в семерочных генах применялся очень геморный 4х контактный Я112В но там диодов подкачки не было.
_________________ Саня. Осень. Доживем-ли, долетим-ли до ответа, что-же будет с РОДИНОЙ и с нами (с Юрий Шевчук ДДТ)
|
|
| Вернуться к началу |
|
 |
|
Lifeyar
|
Добавлено: Пн сен 05, 2011 8:50 am |
|
 |
| На доске почета |
 |
Зарегистрирован: Чт сен 09, 2010 6:21 pm Сообщения: 1266 Откуда: Ярославль Репутация: 75 [ ? ]
Машина: Honda CR-V RD1
Год выпуска: 2000
Двигатель: B20Z2
|
SaiD писал(а): Если родная таблетка 4х ногая - не можешь написать куда ноги раскиданы? Вот как было на родной таблетке. Знаком вопроса обозначен вывод, который у меня отгнил.
| Вложения: |

0.jpg [ 130.85 КБ | Просмотров: 14079 ]
|
|
|
| Вернуться к началу |
|
 |
|
SaiD
|
Добавлено: Вт сен 06, 2011 2:07 am |
|
 |
| Человек-легенда |
 |
Зарегистрирован: Вт июл 20, 2010 1:32 am Сообщения: 5758 Откуда: г.Вятка (в миру Киров) Репутация: 95 [ ? ]
Машина: Corona AT170 (зубатка) 1,5 АКП
Год выпуска: 1990
Двигатель: 5А-FE
|
Lifeyar писал(а): SaiD писал(а): Если родная таблетка 4х ногая - не можешь написать куда ноги раскиданы? Вот как было на родной таблетке. Знаком вопроса обозначен вывод, который у меня отгнил. Спасиба. Пересмотрел еще раз всю тему. Вроде получается, что твой отгнивший контакт должен звониться в разъем. Интересно - на какую ногу? Вроде похоже, что это вопреки Бошевским традициям клемма S подцеплена, тем более Beso как-то говорил, что 15Амперный пред ALT ставится в Карины всегда, вне зависимости от модели генератора.
_________________ Саня. Осень. Доживем-ли, долетим-ли до ответа, что-же будет с РОДИНОЙ и с нами (с Юрий Шевчук ДДТ)
|
|
| Вернуться к началу |
|
 |
|
Лукомор
|
Добавлено: Чт сен 08, 2011 1:01 pm |
|
 |
| Кариновод |
 |
Зарегистрирован: Ср июл 02, 2008 10:52 pm Сообщения: 797 Откуда: Казань Репутация: 36 [ ? ]
Машина: Toyota Carina E
Год выпуска: 1997
Двигатель: 7A-FE
|
Лукомор писал(а): Всем привет! Все началось здесь: viewtopic.php?f=4&t=1957&start=125Так как с Гены выходило почти 17В, то решил заменить таблетку. Купил сразу 2 штуки (по 120 руб) для ВАЗ-2110, производства "Энергомаш Калуга" и "Пенза". У Пензы слишком длинный вылет пластмассовой части посадочного места под щётки (пластмасса упиралась в вал). "Энергомаш" встал изумительно, единственное пришлось "прижимной контакт" с самого генератора отогнуть и припаять его к контакту 3 (см фото2-Vitek), контакт 1 к С паять не стал, так как С прозванивается с отверстием под болт на корпус, к которому в свою очередь идет пластина (уже встроенная в таблетку) от контакта 1. Непонятки начались, когда начал крепить таблетку к черной приблуде (фото2). Визуально обнаружил, что имеется обрыв, когда припоял на место,обнаружил, что с этого места прозвон никуда не идет. Вообще для чего эта цепь и насколькоь она актуальна??? Привет! 4 дня езжу с новой таблеткой. АКБ (Варта сильвер), а точнее его глаз ведет себя странно-можно на ночь оставить с черным или даже белым глазом, а утром он зеленый, при этом напругу стабильно выдает 12,5 В, с Генкой в среднем 14,3. В среду случайно завелся с включенными фарами, точнее еле завелся и теперь такая фигня постоянно- вырубаешь все потребители, АКБ с зеленым глазом, напруга в нем 12,5 и когда заводишь, ощущение, что Аккумулятор вообще дохлый- еле-еле схватывает. На панели все лампочки горят и тухнут как положено, только ABS стало тухнуть позже всех (~ на секунду). Риторический вопрос: - где копать??? ЗЫ Часы с лампочками салонными стали мерцать периодически (почти через раз) 
_________________ Carina E 7A-FE 1.8 Flash МКПП 97г. лифт. чёрная (Британская Пантера) Васил (прошу не путать с Василием:-))))) http://www.incorproof.ru/
|
|
| Вернуться к началу |
|
 |
|
SaiD
|
Добавлено: Чт сен 08, 2011 1:35 pm |
|
 |
| Человек-легенда |
 |
Зарегистрирован: Вт июл 20, 2010 1:32 am Сообщения: 5758 Откуда: г.Вятка (в миру Киров) Репутация: 95 [ ? ]
Машина: Corona AT170 (зубатка) 1,5 АКП
Год выпуска: 1990
Двигатель: 5А-FE
|
|
Если мерцать реже стало - может просто щетки прирабатываются. Я перед установкой их всегда круглым напильником подгоняю, хотя конечно не точно, а так - на глазок. Площадь контакта по мере приработки увеличивается, и снижается влияние вибраций и биения вала? А по аккуму. Если на его клеммах 14 - 14,4, то этого вполне достаточно. Проверь его нагрузочной вилкой - может к нему незаметно старость подкралась? Тем более если это именно он у тебя выдержал длительный перезаряд.
_________________ Саня. Осень. Доживем-ли, долетим-ли до ответа, что-же будет с РОДИНОЙ и с нами (с Юрий Шевчук ДДТ)
|
|
| Вернуться к началу |
|
 |
|
Лукомор
|
Добавлено: Чт сен 08, 2011 1:56 pm |
|
 |
| Кариновод |
 |
Зарегистрирован: Ср июл 02, 2008 10:52 pm Сообщения: 797 Откуда: Казань Репутация: 36 [ ? ]
Машина: Toyota Carina E
Год выпуска: 1997
Двигатель: 7A-FE
|
SaiD писал(а): Проверь его нагрузочной вилкой - может к нему незаметно старость подкралась? Тем более если это именно он у тебя выдержал длительный перезаряд. Он у меня честно проработал 3,5 года и неизвестно сколько до меня, ни разу меня не подвел. Сгоревшая таблетка дала ему просраться- он и закипел и вспучило и чуток обсикался, но несмотря на это работал исправно, пока я его не завел с включенными фарами. А может дело не в нем , а в катушке зажигания или чё-то типа того?
_________________ Carina E 7A-FE 1.8 Flash МКПП 97г. лифт. чёрная (Британская Пантера) Васил (прошу не путать с Василием:-))))) http://www.incorproof.ru/
|
|
| Вернуться к началу |
|
 |
|
Лукомор
|
Добавлено: Ср сен 21, 2011 9:31 pm |
|
 |
| Кариновод |
 |
Зарегистрирован: Ср июл 02, 2008 10:52 pm Сообщения: 797 Откуда: Казань Репутация: 36 [ ? ]
Машина: Toyota Carina E
Год выпуска: 1997
Двигатель: 7A-FE
|
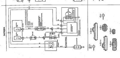
Лукомор писал(а): Непонятки начались, когда начал крепить таблетку к черной приблуде (фото2). Визуально обнаружил, что имеется обрыв, когда припоял на место,обнаружил, что с этого места прозвон никуда не идет. Вообще для чего эта цепь и насколькоь она актуальна???
Может кто в "схеме" найдет данный узел.
| Вложения: |

Схема.jpg [ 114 КБ | Просмотров: 13756 ]
|

2.jpg [ 252.68 КБ | Просмотров: 13756 ]
|
_________________ Carina E 7A-FE 1.8 Flash МКПП 97г. лифт. чёрная (Британская Пантера) Васил (прошу не путать с Василием:-))))) http://www.incorproof.ru/
|
|
| Вернуться к началу |
|
 |
|
Deal_Oleg
|
Добавлено: Ср сен 21, 2011 10:19 pm |
|
 |
| Стажер |
Зарегистрирован: Ср сен 14, 2011 1:53 pm Сообщения: 11 Репутация: 0 [ ? ]
Машина: Toyota Carina E
Год выпуска: 1997
Двигатель: 2.0 TD
|
|
Привет. Полезная штука по замене таблетки, очень помогла в своё время, но сейчас опять похже кирдык генератору, сначала начала вырубаться магнитола, потом стрелка спидометра как ошпаренная мотыляться и вскоре совсем начала показывать ноль, следующим делом тускнеть свет ближнего света, перестали показывать поворотники. Ух еле дотянул до дома, а сейчас уже и не заводится, вот чешу репу, как завтра на работу добраться, что делать? Подскажи, после такой донорской замены таблетки долго генератор проработал? У меня уже почти три года.
|
|
| Вернуться к началу |
|
 |
Кто сейчас на конференции |
Сейчас этот форум просматривают: нет зарегистрированных пользователей и гости: 10 |
|
Вы не можете начинать темы Вы не можете отвечать на сообщения Вы не можете редактировать свои сообщения Вы не можете удалять свои сообщения Вы не можете добавлять вложения
|
|