Сообщения без ответов | Активные темы
| Автор |
Сообщение |
|
Лето
|
Добавлено: Пт июн 16, 2017 10:56 am |
|
 |
| Заслуженный |
Зарегистрирован: Вт сен 20, 2011 11:23 am Сообщения: 957 Откуда: Екатеринбург Репутация: 9 [ ? ]
Машина: Carina E
Год выпуска: 1993
Двигатель: 4A-FE LB
|
Нужен просто грамотный электрик, который определит, в каком месте цепи исчезает электричество  Раз есть реле - там, по идее, две цепи - управление и силовая часть. Ну и электросхема авто в помощь....
_________________ Пётр АвтоРадиоКлуб Екатеринбург http://autoradioclub.ruМогу дать совет по СВ связи
|
|
| Вернуться к началу |
|
 |
|
toyota_love
|
Добавлено: Пт июн 16, 2017 2:42 pm |
|
 |
| Наставник |
Зарегистрирован: Пн июн 12, 2017 6:53 am Сообщения: 82 Откуда: Spb Репутация: 1 [ ? ]
Машина: Caldina
Год выпуска: 1996
Двигатель: 3sfe
|
ALEX-72 писал(а): проверял вынув из блока предов?, а предохранитель проверял? Реле проверял по книге - прозванивая и подавая 12в, так же устанавливал рабочее реле - результата нет. Предохранитель не проверял, потому что у меня его нет.. Над радиатором есть маленький блок реле, в нем три реле: красное и два черных, красное тоже отвечает за вентиллятор радиатора?
|
|
| Вернуться к началу |
|
 |
|
ALEX-72
|
Добавлено: Пт июн 16, 2017 3:36 pm |
|
 |
| Герой былин народных |
 |
Зарегистрирован: Пн сен 30, 2013 7:47 am Сообщения: 3890 Откуда: Тюмень Репутация: 123 [ ? ]
Машина: Carina E Sedan
Год выпуска: 1993
Двигатель: 7A-FE STD теперь АКПП :-)
|
toyota_love писал(а): не проверял, потому что у меня его нет.. Да ну, у всех есть, а у тебя нет  , в основном блоке предов искал?, большой, квадратный Вложение:
Безымянный.jpg [ 141.68 КБ | Просмотров: 16748 ]
_________________ Алексей.
|
|
| Вернуться к началу |
|
 |
|
toyota_love
|
Добавлено: Пт июн 16, 2017 3:40 pm |
|
 |
| Наставник |
Зарегистрирован: Пн июн 12, 2017 6:53 am Сообщения: 82 Откуда: Spb Репутация: 1 [ ? ]
Машина: Caldina
Год выпуска: 1996
Двигатель: 3sfe
|
|
ALEX-72 У меня калдина пруль, блок предохранителей длинный возле акб, может они для себя по-другому сделали.
|
|
| Вернуться к началу |
|
 |
|
ALEX-72
|
Добавлено: Пт июн 16, 2017 3:50 pm |
|
 |
| Герой былин народных |
 |
Зарегистрирован: Пн сен 30, 2013 7:47 am Сообщения: 3890 Откуда: Тюмень Репутация: 123 [ ? ]
Машина: Carina E Sedan
Год выпуска: 1993
Двигатель: 7A-FE STD теперь АКПП :-)
|
toyota_loveВсе равно должен быть, ищи с надписью FAN 
_________________ Алексей.
|
|
| Вернуться к началу |
|
 |
|
toyota_love
|
Добавлено: Пт июн 16, 2017 3:56 pm |
|
 |
| Наставник |
Зарегистрирован: Пн июн 12, 2017 6:53 am Сообщения: 82 Откуда: Spb Репутация: 1 [ ? ]
Машина: Caldina
Год выпуска: 1996
Двигатель: 3sfe
|
ALEX-72Я сейчас сфотографирую блок предохранителей и крышку и выложу, если есть немного свободного времени, то вместе можем поискать.. 
|
|
| Вернуться к началу |
|
 |
|
ALEX-72
|
Добавлено: Пт июн 16, 2017 4:05 pm |
|
 |
| Герой былин народных |
 |
Зарегистрирован: Пн сен 30, 2013 7:47 am Сообщения: 3890 Откуда: Тюмень Репутация: 123 [ ? ]
Машина: Carina E Sedan
Год выпуска: 1993
Двигатель: 7A-FE STD теперь АКПП :-)
|
toyota_love писал(а): если есть немного свободного времени, то вместе можем поискать.. Давай  , правда рабочий день подходит к концу, но я могу дома продолжить Добавлено спустя 1 минуту 45 секунд:toyota_love писал(а): Над радиатором есть маленький блок реле, в нем три реле: красное и два черных, красное тоже отвечает за вентиллятор радиатора? Судя по схеме, они там все для вентилятора, только наверное кондейного Добавлено спустя 7 минут 35 секунд:toyota_love писал(а): У меня калдина пруль, блок предохранителей длинный возле акб скорее всего как у 21Х кузова, тогда вот ее схема: Вложение:
Безымянный2.jpg [ 139.38 КБ | Просмотров: 16732 ]
не все вошло в кадр 
_________________ Алексей.
|
|
| Вернуться к началу |
|
 |
|
alexrotor
|
Добавлено: Пт июн 16, 2017 4:16 pm |
|
 |
| Внесен в большую энциклопедию |
 |
Зарегистрирован: Сб фев 12, 2011 11:09 am Сообщения: 2115 Откуда: Нижегородская область УРЕНЬ Репутация: 78 [ ? ]
Машина: LEXUS GS300
Год выпуска: 2008
Двигатель: 3GRFSE
|
|
Вот схема
| Вложения: |

IMG_20170616_150024.jpg [ 848.09 КБ | Просмотров: 16732 ]
|
_________________ 89108943598Я на DRIVE2 
|
|
| Вернуться к началу |
|
 |
|
ALEX-72
|
Добавлено: Пт июн 16, 2017 6:09 pm |
|
 |
| Герой былин народных |
 |
Зарегистрирован: Пн сен 30, 2013 7:47 am Сообщения: 3890 Откуда: Тюмень Репутация: 123 [ ? ]
Машина: Carina E Sedan
Год выпуска: 1993
Двигатель: 7A-FE STD теперь АКПП :-)
|
toyota_loveЕсли верить схеме, которую я первой выкладывал, то вот эти 2 надо проверить, они их почему то недоподписали  Вложение:
50d5632c7348.jpg [ 228.78 КБ | Просмотров: 16717 ]
_________________ Алексей.
|
|
| Вернуться к началу |
|
 |
|
Azamat_630
|
Добавлено: Пт июн 16, 2017 7:28 pm |
|
 |
| Летописец |
 |
Зарегистрирован: Сб мар 07, 2015 10:54 am Сообщения: 4546 Откуда: Адыгея Репутация: 90 [ ? ]
Машина: Toyota Carina E, Cедан,BEMNKW
Год выпуска: 1997
Двигатель: 4A-FE Std,Bosch Motronic
|
toyota_love писал(а): Над радиатором есть маленький блок реле, в нем три реле: красное и два черных, красное тоже отвечает за вентиллятор радиатора? Не знаю,может Вам чем-то поможет. На моей, слева (если стоять у капота), над радиатором стоит блок из 3-х реле, коричневый - Fan.2, чёрный - Fan.3, чёрный - MG CLT.
_________________ Судьбы неведомое и загадочное завтра...
|
|
| Вернуться к началу |
|
 |
|
Faranos
|
Добавлено: Пт июн 16, 2017 9:43 pm |
|
 |
| Летописец |
 |
Зарегистрирован: Чт дек 04, 2008 6:46 pm Сообщения: 4384 Откуда: Улан-Удэ Репутация: 250 [ ? ]
Машина: Carina-E->LEXUS
Год выпуска: 2020
Двигатель: 4A>3s>3s-ge beams vvt-i
|
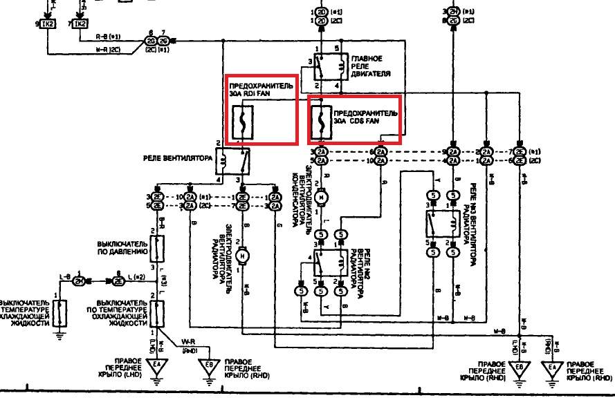
alexrotor, ALEX-72Вы в курсе что ваших схемах есть ошибка? подсказка-КЗ  И схема по кондею и вентилятору 195 рестайла отличается от 21х в зависимости от г.в. 21х отличается от На самом деле есть несколько схем на рестайловую калдину, всё зависит от мощности установленного вентилятора, их два типа и подключка естественно разная. Начать с этих предов надо, потом дальше копать. Добавлено спустя 8 минут 15 секунд:toyota_loveУкажи место жительства в профиле. В блоке реле (на радиаторе под капотом) ещё два реле отвечающих за вентиляторы. При включении кондея вентиляторы включаются последовательно и крутят в пол силы. Когда срабатывает выключатель по давлению хладогента или датчик температуры, то вентиляторы начинают работать в полную силу.
_________________ Моя барахолка ..…..............…….. Мы на DRIVE2
|
|
| Вернуться к началу |
|
 |
|
toyota_love
|
Добавлено: Пт июн 16, 2017 11:49 pm |
|
 |
| Наставник |
Зарегистрирован: Пн июн 12, 2017 6:53 am Сообщения: 82 Откуда: Spb Репутация: 1 [ ? ]
Машина: Caldina
Год выпуска: 1996
Двигатель: 3sfe
|
|
Есть у кого-нибудь схема для 195 рестайловой калдины? Пересмотрели уже все реле, преды - всё работает, разобрали даже блок предохранителей - всё в норме. Еще вопрос, датчик, который включает вентилятор находится в радиаторе или возле гбц рядом с датчиком, с которого идет сигнал на приборку?
|
|
| Вернуться к началу |
|
 |
|
toyota_love
|
Добавлено: Пн июн 19, 2017 12:37 pm |
|
 |
| Наставник |
Зарегистрирован: Пн июн 12, 2017 6:53 am Сообщения: 82 Откуда: Spb Репутация: 1 [ ? ]
Машина: Caldina
Год выпуска: 1996
Двигатель: 3sfe
|
Помогите кто-нибудь 
|
|
| Вернуться к началу |
|
 |
|
Faranos
|
Добавлено: Вт июн 20, 2017 11:23 pm |
|
 |
| Летописец |
 |
Зарегистрирован: Чт дек 04, 2008 6:46 pm Сообщения: 4384 Откуда: Улан-Удэ Репутация: 250 [ ? ]
Машина: Carina-E->LEXUS
Год выпуска: 2020
Двигатель: 4A>3s>3s-ge beams vvt-i
|
|
Датчик в радиаторе только у дорестайла, у тебя рядом с гбц. Цепь простая, на одном контакте датчика постоянная масса(белый с чёрной полосой провод), другой контакт(провод синий с белой полосой) идёт к выключателю по давлению кондея (стоит под аккум), они включены последовательно. При разрыве одного из датчиков пропадает масса в цепи управления реле вентилятора №1(контакт 2, коричневое реле в блоке предов у аккума) плюс этого реле питается от преда ecu-ig 15A.(контакт реле 1) Так вот, так как это реле нормально замкнутое, то без питания, его контакты 3-4 замкнуты и соответственно создают соединение плюса от предохранителя RDI 30A(стоит тамже где реле№1) с контактом мотора вентилятора, второй контакт мотора сидит на постоянной массе. Следовательно, если есть питание на преде rdi и оно доходит до контакта реле и при этом с него выходит и доходит до вентилятора и сам вентилятор проверен и является живым, то пропала масса на двигателе вентилятора. Если же нет плюса на вентиляторе то реле можно снять и прозвонить, либо в место него поставить перемычку между 3 и 4 контактами, всё должно заработать.
п.с. Если по этой схеме не разберётесь то обратитесь к автоэлектрику, будет надёжней.
_________________ Моя барахолка ..…..............…….. Мы на DRIVE2
|
|
| Вернуться к началу |
|
 |
|
Okarin
|
Добавлено: Чт июн 22, 2017 1:10 pm |
|
 |
| Состоявшийся |
 |
Зарегистрирован: Ср фев 08, 2017 2:38 am Сообщения: 68 Откуда: Санкт Петербург Репутация: 0 [ ? ]
Машина: Toyota Corolla
Год выпуска: 1992
Двигатель: 1.6
|
Я тут на днях ехал лампочка давления масла замигала , смотрю температура в потолке остановился смотрю пред на вентилятор оплавился (до этого в жаркий день постояв покипел и заменил антифриз и поставил пред 30 а купленый в би би ) начал смотреть вентилятор а он вобще не звонится  смотрою проводку оплавилась после вентилятора ... вот и покупай преды где попало ...  У меня бело чёрный это масса а красно чёрный это + идёт на нижний пин 30 аперного у меня как то так  вот кстати схемка цветная мало ли (вроде похожа на правду) 
Последний раз редактировалось Okarin Чт июн 22, 2017 1:51 pm, всего редактировалось 2 раз(а).
|
|
| Вернуться к началу |
|
 |
|
Виталичек
|
Добавлено: Чт июн 22, 2017 1:33 pm |
|
 |
| Внесен в большую энциклопедию |
 |
Зарегистрирован: Пн ноя 05, 2012 2:20 pm Сообщения: 2366 Откуда: Лен. обл. п.Сиверский Репутация: 61 [ ? ]
Машина: карина е
Год выпуска: 1996
Двигатель: 7A FE LB
|
Okarin писал(а): Вентилятор заклинило? Добавлено спустя 2 минуты 49 секунд:Okarin писал(а): вентилятор а он вобще не звонится Наверное обмотка сгорела вместо предохранителя или отгорел провод в разъёме.
_________________ Виталий, Карина Е, седан, 1996, англичанка, 1,8л, 7А-FE LB, владею с мая 2012г.VIN SB153ABK10E047455.
|
|
| Вернуться к началу |
|
 |
|
Okarin
|
Добавлено: Чт июн 22, 2017 1:56 pm |
|
 |
| Состоявшийся |
 |
Зарегистрирован: Ср фев 08, 2017 2:38 am Сообщения: 68 Откуда: Санкт Петербург Репутация: 0 [ ? ]
Машина: Toyota Corolla
Год выпуска: 1992
Двигатель: 1.6
|
Виталичек писал(а): Вентилятор заклинило?
Наверное обмотка сгорела вместо предохранителя или отгорел провод в разъёме. наверно так и было Я не стал его снимать заказал новый китайский за 2 500 через 3 дня ,проводку по потрошил до левого угла и немного на право вроде дальше не подгорало странно то что провод массы бело чёрный тоньше чем + Таёта ведь ...
|
|
| Вернуться к началу |
|
 |
|
Виталичек
|
Добавлено: Чт июн 22, 2017 2:31 pm |
|
 |
| Внесен в большую энциклопедию |
 |
Зарегистрирован: Пн ноя 05, 2012 2:20 pm Сообщения: 2366 Откуда: Лен. обл. п.Сиверский Репутация: 61 [ ? ]
Машина: карина е
Год выпуска: 1996
Двигатель: 7A FE LB
|
|
А крыльчатка вращается?
_________________ Виталий, Карина Е, седан, 1996, англичанка, 1,8л, 7А-FE LB, владею с мая 2012г.VIN SB153ABK10E047455.
|
|
| Вернуться к началу |
|
 |
|
toyota_love
|
Добавлено: Чт июн 22, 2017 7:14 pm |
|
 |
| Наставник |
Зарегистрирован: Пн июн 12, 2017 6:53 am Сообщения: 82 Откуда: Spb Репутация: 1 [ ? ]
Машина: Caldina
Год выпуска: 1996
Двигатель: 3sfe
|
Faranos писал(а): Датчик в радиаторе только у дорестайла, у тебя рядом с гбц. Цепь простая, на одном контакте датчика постоянная масса(белый с чёрной полосой провод), другой контакт(провод синий с белой полосой) идёт к выключателю по давлению кондея (стоит под аккум), они включены последовательно. При разрыве одного из датчиков пропадает масса в цепи управления реле вентилятора №1(контакт 2, коричневое реле в блоке предов у аккума) плюс этого реле питается от преда ecu-ig 15A.(контакт реле 1) Так вот, так как это реле нормально замкнутое, то без питания, его контакты 3-4 замкнуты и соответственно создают соединение плюса от предохранителя RDI 30A(стоит тамже где реле№1) с контактом мотора вентилятора, второй контакт мотора сидит на постоянной массе. Следовательно, если есть питание на преде rdi и оно доходит до контакта реле и при этом с него выходит и доходит до вентилятора и сам вентилятор проверен и является живым, то пропала масса на двигателе вентилятора. Если же нет плюса на вентиляторе то реле можно снять и прозвонить, либо в место него поставить перемычку между 3 и 4 контактами, всё должно заработать.
п.с. Если по этой схеме не разберётесь то обратитесь к автоэлектрику, будет надёжней. В итоге: не приходил плюс (черно-красный провод или красно-черный) от замка зажигания на серое реле MAIN вроде так оно называется. Жгут проходит в районе левого крыла, видимо там перетерся или выгорел провод. В салоне под бардачком (у меня пруль) нашли черно-красный или красно-черный провод, их там много в разных местах. Протянул из салона до блока предохранителей (серого реле) провод и всё заработало, пока всё это искали - дёргали за фишку датчика включения вентилятора и в итоге оторвали  Есть у кого-нибудь номер фишки этого датчика?
|
|
| Вернуться к началу |
|
 |
|
alexrotor
|
Добавлено: Чт июн 22, 2017 7:16 pm |
|
 |
| Внесен в большую энциклопедию |
 |
Зарегистрирован: Сб фев 12, 2011 11:09 am Сообщения: 2115 Откуда: Нижегородская область УРЕНЬ Репутация: 78 [ ? ]
Машина: LEXUS GS300
Год выпуска: 2008
Двигатель: 3GRFSE
|
toyota_love писал(а): Есть у кого-нибудь номер фишки этого датчика? На самой фишке должно быть написано.
_________________ 89108943598Я на DRIVE2 
|
|
| Вернуться к началу |
|
 |
|
toyota_love
|
Добавлено: Чт июн 22, 2017 7:17 pm |
|
 |
| Наставник |
Зарегистрирован: Пн июн 12, 2017 6:53 am Сообщения: 82 Откуда: Spb Репутация: 1 [ ? ]
Машина: Caldina
Год выпуска: 1996
Двигатель: 3sfe
|
alexrotor писал(а): На самой фишке должно быть написано. Первым делом пробил тот номерок, но увы, ничего не нашлось.
|
|
| Вернуться к началу |
|
 |
|
alexrotor
|
Добавлено: Чт июн 22, 2017 7:20 pm |
|
 |
| Внесен в большую энциклопедию |
 |
Зарегистрирован: Сб фев 12, 2011 11:09 am Сообщения: 2115 Откуда: Нижегородская область УРЕНЬ Репутация: 78 [ ? ]
Машина: LEXUS GS300
Год выпуска: 2008
Двигатель: 3GRFSE
|
|
toyota_love на фишке написано окончание номера. перед ним нужно поставить 90980
_________________ 89108943598Я на DRIVE2 
|
|
| Вернуться к началу |
|
 |
|
Okarin
|
Добавлено: Пт июн 23, 2017 12:59 am |
|
 |
| Состоявшийся |
 |
Зарегистрирован: Ср фев 08, 2017 2:38 am Сообщения: 68 Откуда: Санкт Петербург Репутация: 0 [ ? ]
Машина: Toyota Corolla
Год выпуска: 1992
Двигатель: 1.6
|
Виталичек писал(а): А крыльчатка вращается? вращается но с небольшим люфтом , он когда работал его немного колбасило
|
|
| Вернуться к началу |
|
 |
|
toyota_love
|
Добавлено: Сб июн 24, 2017 3:35 am |
|
 |
| Наставник |
Зарегистрирован: Пн июн 12, 2017 6:53 am Сообщения: 82 Откуда: Spb Репутация: 1 [ ? ]
Машина: Caldina
Год выпуска: 1996
Двигатель: 3sfe
|
|
Faranos При включении кондея у меня радиаторы крутятся в пол силы, но недолго, секунд 20, а потом выключаются. Это нормально? Такое ощущение, что они крутятся до понижения температуры на определенный градус, а потом перестают.
|
|
| Вернуться к началу |
|
 |
Кто сейчас на конференции |
Сейчас этот форум просматривают: нет зарегистрированных пользователей и гости: 1 |
|
Вы не можете начинать темы Вы не можете отвечать на сообщения Вы не можете редактировать свои сообщения Вы не можете удалять свои сообщения Вы не можете добавлять вложения
|
|