Сообщения без ответов | Активные темы
| Автор |
Сообщение |
|
PRODVi
|
Добавлено: Ср фев 04, 2015 4:45 pm |
|
 |
| Инструктор |
 |
Зарегистрирован: Вт май 14, 2013 11:11 pm Сообщения: 393 Откуда: МО г.Подольск Репутация: 9 [ ? ]
Машина: Volvo S60 I рестайлинг
Год выпуска: 2006
|
|
ALEX-72 чёт я не понял, выходит если включить зажигание, то должен загореться значёк аккума? а если машина заведена, он по идее тоже чтоль гореть будет? ерунда какая-то, непонятно
_________________ Я есть на DRIVE2  
|
|
| Вернуться к началу |
|
 |
|
ALEX-72
|
Добавлено: Ср фев 04, 2015 4:53 pm |
|
 |
| Герой былин народных |
 |
Зарегистрирован: Пн сен 30, 2013 7:47 am Сообщения: 3890 Откуда: Тюмень Репутация: 123 [ ? ]
Машина: Carina E Sedan
Год выпуска: 1993
Двигатель: 7A-FE STD теперь АКПП :-)
|
PRODVi писал(а): ALEX-72 чёт я не понял, выходит если включить зажигание, то должен загореться значёк аккума? а если машина заведена, он по идее тоже чтоль гореть будет? ерунда какая-то, непонятно Не, не так, когда включаешь зажигание, на контакте L появляется минус, когда пошла зарядка, минус изчезает, или меняется на плюс, не проверял как на самом деле, но лампа гаснет.
_________________ Алексей.
|
|
| Вернуться к началу |
|
 |
|
l_denis
|
Добавлено: Ср фев 04, 2015 4:56 pm |
|
 |
| Его именем пора назвать улицу |
 |
Зарегистрирован: Вс дек 26, 2010 8:37 pm Сообщения: 1747 Откуда: Ростовская обл., Орловский п. Репутация: 25 [ ? ]
Машина: Carina FF (CT190)
Год выпуска: 1994
Двигатель: 2C
|
PRODVi писал(а): ALEX-72 чёт я не понял, выходит если включить зажигание, то должен загореться значёк аккума? а если машина заведена, он по идее тоже чтоль гореть будет? ерунда какая-то, непонятно Если включить зажигание то ток по контакту L пойдет через лампочку приборки на массу, которая, "сидит" в регуляторе. Если генератор даст зарядку то регулятор отключит массу и лампа погаснет. Примерно такой принцип. Поэтому на всех контактах при включенном зажигании есть + Только на одном меньше 12 за счет сопротивления лампочки. Но Электронный тестер кажет 12
_________________ Toyota Carina УЛЫБКА, Белый Седан, 1994 г.в, дизель 2С, МКПП, ABS, Климат-контроль, пруль, JDM.
|
|
| Вернуться к началу |
|
 |
|
PRODVi
|
Добавлено: Чт фев 05, 2015 10:39 pm |
|
 |
| Инструктор |
 |
Зарегистрирован: Вт май 14, 2013 11:11 pm Сообщения: 393 Откуда: МО г.Подольск Репутация: 9 [ ? ]
Машина: Volvo S60 I рестайлинг
Год выпуска: 2006
|
|
ПОставили аккумулятор, подключили 3клеммы, натянули ремень, вообщем вроде всё ок. Завожу, снимаю клемму с аккумулятора - машина глохнет. Получается гена перестал работать (месяцев 4-5 назад проверял - всё работало). Что можете посоветовать, где может быть проблема? (((
_________________ Я есть на DRIVE2  
|
|
| Вернуться к началу |
|
 |
|
l_denis
|
Добавлено: Чт фев 05, 2015 11:13 pm |
|
 |
| Его именем пора назвать улицу |
 |
Зарегистрирован: Вс дек 26, 2010 8:37 pm Сообщения: 1747 Откуда: Ростовская обл., Орловский п. Репутация: 25 [ ? ]
Машина: Carina FF (CT190)
Год выпуска: 1994
Двигатель: 2C
|
|
ток в фишке, которая в генератор втыкается проверял? На среднем контакте есть? Сними крышку, прозвони обмотки, проверь на замыкание.
_________________ Toyota Carina УЛЫБКА, Белый Седан, 1994 г.в, дизель 2С, МКПП, ABS, Климат-контроль, пруль, JDM.
|
|
| Вернуться к началу |
|
 |
|
KRANLOD
|
Добавлено: Чт фев 05, 2015 11:37 pm |
|
 |
| На доске почета |
 |
Зарегистрирован: Пн май 02, 2011 7:42 am Сообщения: 1468 Откуда: г.Сызрань Самарской обл. Репутация: 29 [ ? ]
|
PRODVi писал(а): снимаю клемму с аккумулятора - За полтора года присутствия на форуме,да и вообще пора уяснить,что на современных машинах это делать крайне НЕжелательно и даже опасно.
_________________ Андрей. Carina E 4A-FE LB МКПП AНГЛИЯ,12.96г. УНИВЕРСАЛ. Hyundai Solaris 1.6 2014г. Хетч. SUZUKI IGNIS 2WD МКПП 1,3 2007г.
|
|
| Вернуться к началу |
|
 |
|
PRODVi
|
Добавлено: Пт фев 06, 2015 12:00 am |
|
 |
| Инструктор |
 |
Зарегистрирован: Вт май 14, 2013 11:11 pm Сообщения: 393 Откуда: МО г.Подольск Репутация: 9 [ ? ]
Машина: Volvo S60 I рестайлинг
Год выпуска: 2006
|
|
KRANLOD за полтора года на форуме и за 2,5года владения машиной, у меня не возникало проблем с генератором. l_denis проверить на заведённой? как проверять, куда минус с мультиметра, на корпус генератора?
_________________ Я есть на DRIVE2  
|
|
| Вернуться к началу |
|
 |
|
ALEX-72
|
Добавлено: Пт фев 06, 2015 6:37 am |
|
 |
| Герой былин народных |
 |
Зарегистрирован: Пн сен 30, 2013 7:47 am Сообщения: 3890 Откуда: Тюмень Репутация: 123 [ ? ]
Машина: Carina E Sedan
Год выпуска: 1993
Двигатель: 7A-FE STD теперь АКПП :-)
|
PRODVi писал(а): l_denis проверить на заведённой? как проверять, куда минус с мультиметра, на корпус генератора? Проверять на не заведеной, минус прибора на массу (не важно куда), плюсом тыкаешь в разъем, при выключеном, зажигании плюс только в одном крайнем контакте- значит ОК. при включеном зажигании (не заводишь), плюс во всех трех контактах- значит тоже ОК. Если все что написано выше, позванивается как надо, то проблема в генераторе, щетки- проверяется линейкой и визуально, если остаток менее 10мм., то менять. диодный мост/обмотки- проверяются цешкой, по отдельности. регулятор- в букваре нарисовано как проверить, но я закончил проверки на диодном мосту. Если не уверен что сам разберешься, может есть друг радиолюбитель, ну или в контору по ремонту отвези, и клемму на заведенной больше не снимай, может произойти скачек напряжения, и помереть что угодно, от того же регулятора до мозгов движка.
_________________ Алексей.
|
|
| Вернуться к началу |
|
 |
|
PRODVi
|
Добавлено: Пт фев 06, 2015 1:16 pm |
|
 |
| Инструктор |
 |
Зарегистрирован: Вт май 14, 2013 11:11 pm Сообщения: 393 Откуда: МО г.Подольск Репутация: 9 [ ? ]
Машина: Volvo S60 I рестайлинг
Год выпуска: 2006
|
ALEX-72у меня отец инженер, в электрике шарит. Вчера ему форум показывал, он в шоке, насколько тут все необразованные  "не ток а напряжение! ток, когда есть нагрузка!" )))) суть не в этом. Как я понял, они проверяли на заведённой на генераторе, напряжение на клемме + главной, его просто нет (((
_________________ Я есть на DRIVE2  
|
|
| Вернуться к началу |
|
 |
|
ALEX-72
|
Добавлено: Пт фев 06, 2015 1:32 pm |
|
 |
| Герой былин народных |
 |
Зарегистрирован: Пн сен 30, 2013 7:47 am Сообщения: 3890 Откуда: Тюмень Репутация: 123 [ ? ]
Машина: Carina E Sedan
Год выпуска: 1993
Двигатель: 7A-FE STD теперь АКПП :-)
|
PRODVi писал(а): не ток а напряжение Ну это уже "жаргон" профессионалов  , а среди автолюбителей главное чтоб понятно было, PRODVi писал(а): Как я понял, они проверяли на заведённой на генераторе, напряжение на клемме + главной, его просто нет Всмысле на "силовом" плюсе?, а провод видимо отвинчивали от него? Ну вот, чтоб исключить проводку, все вышеописаные замеры и нужно произвести, если все ОК. то гена виноват, если нет ковырять проводку/предохранители.
_________________ Алексей.
|
|
| Вернуться к началу |
|
 |
|
digit
|
Добавлено: Пт фев 06, 2015 1:36 pm |
|
 |
| Инструктор |
 |
Зарегистрирован: Пн окт 17, 2011 9:22 pm Сообщения: 411 Откуда: г. Ковров, Владимирская обл Репутация: 26 [ ? ]
Машина: Opel Astra H
Год выпуска: 2006
Двигатель: Z18XER
|
PRODVi писал(а): ALEX-72у меня отец инженер, в электрике шарит. Вчера ему форум показывал, он в шоке, насколько тут все необразованные  "не ток а напряжение! ток, когда есть нагрузка!" )))) суть не в этом. Как я понял, они проверяли на заведённой на генераторе, напряжение на клемме + главной, его просто нет ((( я ничего не понял из того, что Вы написали. Вы папу посадите за комп, пускай мысль свою изложит тут, а так это всё вилами по воде.... сказал....шарит У меня вон знакомых полно инженеров - большая часть в магазине, трусами да мясом торгуют. не в обиду
_________________ Все продал, пересел на Opel 
|
|
| Вернуться к началу |
|
 |
|
PRODVi
|
Добавлено: Пт фев 06, 2015 1:44 pm |
|
 |
| Инструктор |
 |
Зарегистрирован: Вт май 14, 2013 11:11 pm Сообщения: 393 Откуда: МО г.Подольск Репутация: 9 [ ? ]
Машина: Volvo S60 I рестайлинг
Год выпуска: 2006
|
|
ALEX-72 я понял, проверить эти контакты все, один должен звониться на откл.зажигании, при вкл.зажигании должны звониться всё) а насчёт плюса главного - если открутить кабель и прозвонить, теоретически на нём должно быть около 14В ? digit он с компом не дружит, да и не нужно ему в свои то годы) а какую мысль ему здесь высказывать? ему красоваться и выпендриваться не перед кем не нужно По крайней мере проводку в доме он уже не раз помогал прокладывать, сам по дому всё делает, ремонтировал магнитофоны, усилки собирал, тестил, вообщем поверь, в электрике он шарит) правда с микросхемами уже туго, только если со схемами. Кстати он никак не поймёт одного - почему на схемах щётки не отображают..
_________________ Я есть на DRIVE2  
|
|
| Вернуться к началу |
|
 |
|
digit
|
Добавлено: Пт фев 06, 2015 1:55 pm |
|
 |
| Инструктор |
 |
Зарегистрирован: Пн окт 17, 2011 9:22 pm Сообщения: 411 Откуда: г. Ковров, Владимирская обл Репутация: 26 [ ? ]
Машина: Opel Astra H
Год выпуска: 2006
Двигатель: Z18XER
|
PRODVi писал(а): ALEX-72 Кстати он никак не поймёт одного - почему на схемах щётки не отображают.. Мде, потому что это принципиальная схема. То есть показывает принцип действия того или иного механизма. Щетки на обмотку возбуждения условно не показаны. Любой мало-мальски грамотный АВТОэлектрик должен это знать!!!
_________________ Все продал, пересел на Opel 
|
|
| Вернуться к началу |
|
 |
|
ALEX-72
|
Добавлено: Пт фев 06, 2015 2:21 pm |
|
 |
| Герой былин народных |
 |
Зарегистрирован: Пн сен 30, 2013 7:47 am Сообщения: 3890 Откуда: Тюмень Репутация: 123 [ ? ]
Машина: Carina E Sedan
Год выпуска: 1993
Двигатель: 7A-FE STD теперь АКПП :-)
|
PRODVi писал(а): теоретически на нём должно быть около 14В ? Теоретически да, но так тоже не правильно, пошла или нет зарядка будет видно если подключить цешку к аккумулятору, и сравнить показания до запуска двигателя и после. В момент включения стартера напряжение естественно просядет, главное до и после. Если примерно одно и тоже, то зарядки нет  , если поднимется, то есть Про щетки digit все вернно сказал, к чему эти подробности, в схеме главное чтоб было понятно какой провод куда идет.
_________________ Алексей.
|
|
| Вернуться к началу |
|
 |
|
ALEX-72
|
Добавлено: Пт фев 06, 2015 3:21 pm |
|
 |
| Герой былин народных |
 |
Зарегистрирован: Пн сен 30, 2013 7:47 am Сообщения: 3890 Откуда: Тюмень Репутация: 123 [ ? ]
Машина: Carina E Sedan
Год выпуска: 1993
Двигатель: 7A-FE STD теперь АКПП :-)
|
PRODVi писал(а): digit набрал "принципиальная схема электродвигателя" в гугле, на многих картинках отображены щётки Ну для принципиальной схемы, это непринципиально PRODVi писал(а): будем тестить Удачи 
_________________ Алексей.
|
|
| Вернуться к началу |
|
 |
|
l_denis
|
Добавлено: Пт фев 06, 2015 3:26 pm |
|
 |
| Его именем пора назвать улицу |
 |
Зарегистрирован: Вс дек 26, 2010 8:37 pm Сообщения: 1747 Откуда: Ростовская обл., Орловский п. Репутация: 25 [ ? ]
Машина: Carina FF (CT190)
Год выпуска: 1994
Двигатель: 2C
|
PRODVi писал(а): набрал "принципиальная схема электродвигателя" в гугле, на многих картинках отображены щётки Так понятнее? 1 - щетка 2 - коллекторное кольцо
| Вложения: |

300c87581d98.jpg [ 30.39 КБ | Просмотров: 7687 ]
|
_________________ Toyota Carina УЛЫБКА, Белый Седан, 1994 г.в, дизель 2С, МКПП, ABS, Климат-контроль, пруль, JDM.
|
|
| Вернуться к началу |
|
 |
|
PRODVi
|
Добавлено: Пт фев 06, 2015 4:25 pm |
|
 |
| Инструктор |
 |
Зарегистрирован: Вт май 14, 2013 11:11 pm Сообщения: 393 Откуда: МО г.Подольск Репутация: 9 [ ? ]
Машина: Volvo S60 I рестайлинг
Год выпуска: 2006
|
Я смотрю смешинку поймали, умные чтоль все? l_denis вапще как другая схема, то что надо 
_________________ Я есть на DRIVE2  
|
|
| Вернуться к началу |
|
 |
|
chmel
|
Добавлено: Ср фев 11, 2015 4:56 pm |
|
 |
| Самостоятельный |
Зарегистрирован: Вс окт 26, 2014 12:22 am Сообщения: 33 Откуда: волгоград Репутация: 2 [ ? ]
Машина: Toyota карина е
Год выпуска: 1993
Двигатель: 7afe
|
|
Ребят пожалуйста подскажите где предохранитель генератора если такой вообще существует. Тайота карина
|
|
| Вернуться к началу |
|
 |
|
GSM-911
|
Добавлено: Ср фев 11, 2015 5:11 pm |
|
 |
| Инструктор |
 |
Зарегистрирован: Сб сен 01, 2012 12:43 am Сообщения: 312 Откуда: МО г.Чехов / Серпухов Репутация: 3 [ ? ]
Машина: Тойота Карина 2
Год выпуска: 1986
Двигатель: 2С
|
|
У меня в блоке под капотом на 7.5А ... charge, если не путаю.
_________________  Toyota Carina II Liftback (T150) '1986г./ МКПП / 2,0D 2C / на drive2
|
|
| Вернуться к началу |
|
 |
|
PRODVi
|
Добавлено: Ср фев 11, 2015 5:14 pm |
|
 |
| Инструктор |
 |
Зарегистрирован: Вт май 14, 2013 11:11 pm Сообщения: 393 Откуда: МО г.Подольск Репутация: 9 [ ? ]
Машина: Volvo S60 I рестайлинг
Год выпуска: 2006
|
|
Воопщем, почистили все контактики, поставили на место гену - работает! Всем спасибо ))
_________________ Я есть на DRIVE2  
|
|
| Вернуться к началу |
|
 |
|
chmel
|
Добавлено: Ср фев 11, 2015 10:08 pm |
|
 |
| Самостоятельный |
Зарегистрирован: Вс окт 26, 2014 12:22 am Сообщения: 33 Откуда: волгоград Репутация: 2 [ ? ]
Машина: Toyota карина е
Год выпуска: 1993
Двигатель: 7afe
|
|
А ещё вопрос гена не дает заряд тоесть доет но 11.68 а на понели не горит акамулятор и при повороте ключа тоже не загораеться подскажите в чем причина. Предохранитель целый
Добавлено спустя 7 минут 53 секунды: Разобрал гену диоды впоряде щетки поменял перипоял с росийского автопрома только немного напильником пороботать и все. Теперь гришу на регулятор. Если кто сталкивался с такой проблемой плиз напишите.
|
|
| Вернуться к началу |
|
 |
|
ALEX-72
|
Добавлено: Чт фев 12, 2015 6:31 am |
|
 |
| Герой былин народных |
 |
Зарегистрирован: Пн сен 30, 2013 7:47 am Сообщения: 3890 Откуда: Тюмень Репутация: 123 [ ? ]
Машина: Carina E Sedan
Год выпуска: 1993
Двигатель: 7A-FE STD теперь АКПП :-)
|
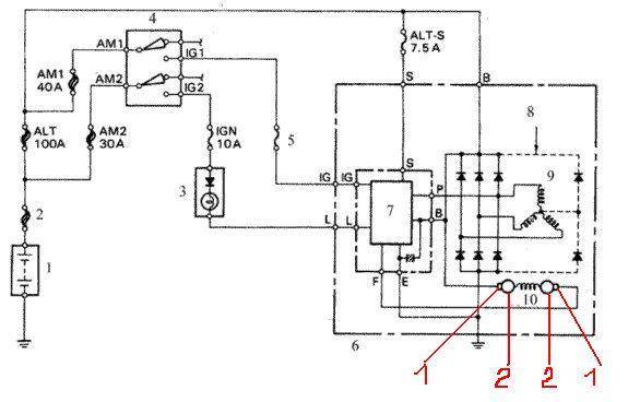
chmel писал(а): Ребят пожалуйста подскажите где предохранитель генератора На предыдущей странице есть схема, там названия написаны, правда от дизеля, но названия предохранителей такие же, №№ 7;8;9 могут влиять на отсутствие зарядки. chmel писал(а): на понели не горит акамулятор и при повороте ключа тоже не загораеться подскажите в чем причина. Предохранитель целый Разобрал гену диоды впоряде щетки поменял перипоял с росийского автопрома только немного напильником пороботать и все. Теперь гришу на регулятор. У меня лампа зарядки так же себя вела, был виноват диодный мост, диоды точно рабочие, прозванивал или визуально оценил?, от обмоток отключал когда проверял?, если мост точно рабочий, то может и регулятор или обмотки, проверять всё досконально. Бывают случаи когда прибором диоды прозваниваются нормально, а под нагрузкой начинают глючить. Я когда зарядка пропала, почему то мост не проверил как положено, всю голову сломал, пока на проверку генератор не взял у знакомого, поменял регулятор, тоже самое, поменял мост, и о чудо, зарядка появилась 
_________________ Алексей.
|
|
| Вернуться к началу |
|
 |
|
chmel
|
Добавлено: Сб фев 14, 2015 3:13 pm |
|
 |
| Самостоятельный |
Зарегистрирован: Вс окт 26, 2014 12:22 am Сообщения: 33 Откуда: волгоград Репутация: 2 [ ? ]
Машина: Toyota карина е
Год выпуска: 1993
Двигатель: 7afe
|
Всем спасибо разобрался. Дело было в разьеме пришлось заменить. Диодный мост в поряде. Гена свежий 11 года от королы. Обошолся малой кровью всего на ремонт затратил 199 руб. Ну и конечно же немного смикалки и познаний в электрике. 
|
|
| Вернуться к началу |
|
 |
Кто сейчас на конференции |
Сейчас этот форум просматривают: нет зарегистрированных пользователей и гости: 32 |
|
Вы не можете начинать темы Вы не можете отвечать на сообщения Вы не можете редактировать свои сообщения Вы не можете удалять свои сообщения Вы не можете добавлять вложения
|
|