Сообщения без ответов | Активные темы
| Автор |
Сообщение |
|
Lifeyar
|
Добавлено: Вт фев 14, 2012 8:10 pm |
|
 |
| На доске почета |
 |
Зарегистрирован: Чт сен 09, 2010 6:21 pm Сообщения: 1266 Откуда: Ярославль Репутация: 75 [ ? ]
Машина: Honda CR-V RD1
Год выпуска: 2000
Двигатель: B20Z2
|
|
Поделитесь, пожалуйста, очень надо!
|
|
| Вернуться к началу |
|
 |
|
Алексей60
|
Добавлено: Вт фев 14, 2012 8:59 pm |
|
 |
| Внесен в большую энциклопедию |
 |
Зарегистрирован: Пн окт 06, 2008 11:26 pm Сообщения: 2034 Откуда: ПСКОВ Репутация: 71 [ ? ]
Машина: CALDINA ST191G CZ TYPE
Год выпуска: 1995
Двигатель: 3S-FE
|
|
Я задолбался просить, мож тебе повезет! Поделишься тогда....
_________________ CALDINA ST191G 95г. 3s-fe У меня очень мягкий характер. Типа накопительной системы скидок...Главное - потом не попасть под раздачу бонусов!
|
|
| Вернуться к началу |
|
 |
|
Lifeyar
|
Добавлено: Вт фев 14, 2012 9:28 pm |
|
 |
| На доске почета |
 |
Зарегистрирован: Чт сен 09, 2010 6:21 pm Сообщения: 1266 Откуда: Ярославль Репутация: 75 [ ? ]
Машина: Honda CR-V RD1
Год выпуска: 2000
Двигатель: B20Z2
|
Алексей60 писал(а): Я задолбался просить, мож тебе повезет! Поделишься тогда.... В таком случае, придётся разбираться опытным путём (прозвонкой). Геморойно тока, да и погодка не совсем подходящая! Сами то корректоры я разобрал, там просто всё, 3 провода: +12В, "земля" и управляющий, осталось разобраться как формируется управляющее напряжение, а может быть, сопротивление... Короче х.з. З.Ы. Если не секрет, тебе они для чего?
|
|
| Вернуться к началу |
|
 |
|
murdoc
|
Добавлено: Вт фев 14, 2012 10:27 pm |
|
 |
| Бригадир |
Зарегистрирован: Сб авг 06, 2011 2:20 pm Сообщения: 155 Откуда: Мск Репутация: 2 [ ? ]
Машина: Carina E liftback
Год выпуска: 1995
Двигатель: 2.0 3s-fe
|
|
а напрямую нельзя к акб подключить?
Добавлено спустя 1 минуту: и проверить
|
|
| Вернуться к началу |
|
 |
|
Алексей60
|
Добавлено: Ср фев 15, 2012 12:23 am |
|
 |
| Внесен в большую энциклопедию |
 |
Зарегистрирован: Пн окт 06, 2008 11:26 pm Сообщения: 2034 Откуда: ПСКОВ Репутация: 71 [ ? ]
Машина: CALDINA ST191G CZ TYPE
Год выпуска: 1995
Двигатель: 3S-FE
|
Lifeyar писал(а): Если не секрет, тебе они для чего? Ну так в фары поставить, регулировать. Все, что мне удалось добыть на нашем форуме: крутилка в салоне и есть сопротивление. Т.е. крутилки существуют 2х видов - для 3х и 5ти контактных корректоров.
_________________ CALDINA ST191G 95г. 3s-fe У меня очень мягкий характер. Типа накопительной системы скидок...Главное - потом не попасть под раздачу бонусов!
|
|
| Вернуться к началу |
|
 |
|
Faranos
|
Добавлено: Ср фев 15, 2012 5:52 am |
|
 |
| Летописец |
 |
Зарегистрирован: Чт дек 04, 2008 6:46 pm Сообщения: 4383 Откуда: Улан-Удэ Репутация: 250 [ ? ]
Машина: Carina-E->LEXUS
Год выпуска: 2020
Двигатель: 4A>3s>3s-ge beams vvt-i
|
В книге по карине нет описания и схемы корректора с 3я контактами только 5ти, посмотрел книгу по 215 калдине там такойже корректор с 3я выводами один вывод 12в второй масса а 3й идёт на комп, так как там автокорекция и датчик стоит взаде. Добавлено спустя 12 минут 5 секунд:Нашёл описание на LC105 там тоже трёх контактный корректор, подключение такоеже как у нас: 1)12в 2)Масса 3) Сигнал И кнопка регулировки сделана по принципу резистора к ней подходит 1)12в 2)Масса 3)выход на корректор на прямую Короче регулируется резистором  надеюсь понятно обьяснил 
_________________ Моя барахолка ..…..............…….. Мы на DRIVE2
|
|
| Вернуться к началу |
|
 |
|
Lifeyar
|
Добавлено: Ср фев 15, 2012 8:04 am |
|
 |
| На доске почета |
 |
Зарегистрирован: Чт сен 09, 2010 6:21 pm Сообщения: 1266 Откуда: Ярославль Репутация: 75 [ ? ]
Машина: Honda CR-V RD1
Год выпуска: 2000
Двигатель: B20Z2
|
Faranos писал(а): Короче регулируется резистором Если так, хорошо, проверим! Нужно "подружить" систему коррекции с автокорректором.
|
|
| Вернуться к началу |
|
 |
|
Woolf
|
Добавлено: Ср фев 15, 2012 9:27 am |
|
 |
| Летописец |
 |
Зарегистрирован: Ср апр 22, 2009 1:49 pm Сообщения: 4004 Откуда: Москва, Зеленоград Репутация: 70 [ ? ]
Машина: Lexus GS300, New Beetle 2.0A
Год выпуска: 2001
Двигатель: 2JZ-GE ='(
|
Faranos писал(а): 3) Сигнал Что есть Сигнал? +12В Являются сигналом? На Депошной оптике Жука она идет с корректорами, Я так и не разобрался как корректор работает.. Когда на два из трих подаешь +12В он что то пытается делать, жужит, но как то странно - ничего никуда не двигается..
|
|
| Вернуться к началу |
|
 |
|
Faranos
|
Добавлено: Ср фев 15, 2012 9:40 am |
|
 |
| Летописец |
 |
Зарегистрирован: Чт дек 04, 2008 6:46 pm Сообщения: 4383 Откуда: Улан-Удэ Репутация: 250 [ ? ]
Машина: Carina-E->LEXUS
Год выпуска: 2020
Двигатель: 4A>3s>3s-ge beams vvt-i
|
Woolf писал(а): Faranos писал(а): 3) Сигнал Что есть Сигнал? от 0-10в
_________________ Моя барахолка ..…..............…….. Мы на DRIVE2
|
|
| Вернуться к началу |
|
 |
|
Woolf
|
Добавлено: Ср фев 15, 2012 9:44 am |
|
 |
| Летописец |
 |
Зарегистрирован: Ср апр 22, 2009 1:49 pm Сообщения: 4004 Откуда: Москва, Зеленоград Репутация: 70 [ ? ]
Машина: Lexus GS300, New Beetle 2.0A
Год выпуска: 2001
Двигатель: 2JZ-GE ='(
|
Faranos писал(а): Woolf писал(а): Faranos писал(а): 3) Сигнал Что есть Сигнал? от 0-10в Т.е. При 10в. должен максимально выдвинут? Или наоборот задвинут? Мож я свой просто спалил подав 12В...
|
|
| Вернуться к началу |
|
 |
|
Faranos
|
Добавлено: Ср фев 15, 2012 10:05 am |
|
 |
| Летописец |
 |
Зарегистрирован: Чт дек 04, 2008 6:46 pm Сообщения: 4383 Откуда: Улан-Удэ Репутация: 250 [ ? ]
Машина: Carina-E->LEXUS
Год выпуска: 2020
Двигатель: 4A>3s>3s-ge beams vvt-i
|
|
Незнаю как ВВ но тойотовский при подаче сигнала 12в не реагирует, там микросхема внутри стоит,а при подаче плюса или минуса через резистор 1кОм всё работает значит порог примерно даже не 10в а 5
_________________ Моя барахолка ..…..............…….. Мы на DRIVE2
|
|
| Вернуться к началу |
|
 |
|
Алексей60
|
Добавлено: Ср фев 15, 2012 10:16 am |
|
 |
| Внесен в большую энциклопедию |
 |
Зарегистрирован: Пн окт 06, 2008 11:26 pm Сообщения: 2034 Откуда: ПСКОВ Репутация: 71 [ ? ]
Машина: CALDINA ST191G CZ TYPE
Год выпуска: 1995
Двигатель: 3S-FE
|
Faranos писал(а): 3)выход на корректор на прямую Во, вот это похоже самое главное. Теперь надо именно от 3х контактного крутилку замутить.
_________________ CALDINA ST191G 95г. 3s-fe У меня очень мягкий характер. Типа накопительной системы скидок...Главное - потом не попасть под раздачу бонусов!
|
|
| Вернуться к началу |
|
 |
|
Faranos
|
Добавлено: Ср фев 15, 2012 10:37 am |
|
 |
| Летописец |
 |
Зарегистрирован: Чт дек 04, 2008 6:46 pm Сообщения: 4383 Откуда: Улан-Удэ Репутация: 250 [ ? ]
Машина: Carina-E->LEXUS
Год выпуска: 2020
Двигатель: 4A>3s>3s-ge beams vvt-i
|
Чтоб поставить точку в вопросе про 3х ноговый корректор, пожертвовал и разбомбил таковой фирмы KOITO и выяснил что при подаче минуса через резистор 1кОм штырь корректора выдвигается наружу, а при подаче 12в через резистор 1кОм ничего непроисходит если разорвана связь между массой и контактом "Сигнал". Короче говоря когда на контакт "Сигнал" подать одновременно (+) через 1кОм и (-)через 1ком то корректор установится в среднее положение. Если уменьшать сопротивление по минусу то коректор едет вперёд, если уменьшать по плюсу то едет назад, от сюда значит что можно взять переменный резистор номиналом 1кОм(трёх контактный): 1й-контакт подключить на (-) 2й-средний контакт через резистор 100оМ подключить к контакту "сигнал" на корректоре 3й-контакт +12в. Надеюсь обьяснил доступно Добавлено спустя 4 минуты 19 секунд:Faranos писал(а): значит порог примерно даже не 10в а 5 Получается что 5в среднее значение, 10в-это мах 1в-минимум
_________________ Моя барахолка ..…..............…….. Мы на DRIVE2
|
|
| Вернуться к началу |
|
 |
|
Алексей60
|
Добавлено: Ср фев 15, 2012 1:53 pm |
|
 |
| Внесен в большую энциклопедию |
 |
Зарегистрирован: Пн окт 06, 2008 11:26 pm Сообщения: 2034 Откуда: ПСКОВ Репутация: 71 [ ? ]
Машина: CALDINA ST191G CZ TYPE
Год выпуска: 1995
Двигатель: 3S-FE
|
|
Faranos Мыслишь! Надо попробовать.... Спасиб!!!!
_________________ CALDINA ST191G 95г. 3s-fe У меня очень мягкий характер. Типа накопительной системы скидок...Главное - потом не попасть под раздачу бонусов!
|
|
| Вернуться к началу |
|
 |
|
Woolf
|
Добавлено: Ср фев 15, 2012 1:59 pm |
|
 |
| Летописец |
 |
Зарегистрирован: Ср апр 22, 2009 1:49 pm Сообщения: 4004 Откуда: Москва, Зеленоград Репутация: 70 [ ? ]
Машина: Lexus GS300, New Beetle 2.0A
Год выпуска: 2001
Двигатель: 2JZ-GE ='(
|
Faranos писал(а): Короче говоря когда на контакт "Сигнал" подать одновременно (+) через 1кОм и (-)через 1ком то корректор установится в среднее положение. я наверное совсем тупой... На остальные 2 провода подается + и минус ? Если + и - подать на один контакт разве замыкания не будет? Или ты имелл ввиду через сопротивление и диод?
|
|
| Вернуться к началу |
|
 |
|
Faranos
|
Добавлено: Ср фев 15, 2012 2:48 pm |
|
 |
| Летописец |
 |
Зарегистрирован: Чт дек 04, 2008 6:46 pm Сообщения: 4383 Откуда: Улан-Удэ Репутация: 250 [ ? ]
Машина: Carina-E->LEXUS
Год выпуска: 2020
Двигатель: 4A>3s>3s-ge beams vvt-i
|
|
На коректоре три контакта два из них питание (+ и -), а третий упрвление(сигнал) Проще рисунок накалякать...
Добавлено спустя 1 минуту 45 секунд: Готово
| Вложения: |

точечный рисунок.JPG [ 27.54 КБ | Просмотров: 20664 ]
|
_________________ Моя барахолка ..…..............…….. Мы на DRIVE2
|
|
| Вернуться к началу |
|
 |
|
Woolf
|
Добавлено: Ср фев 15, 2012 3:01 pm |
|
 |
| Летописец |
 |
Зарегистрирован: Ср апр 22, 2009 1:49 pm Сообщения: 4004 Откуда: Москва, Зеленоград Репутация: 70 [ ? ]
Машина: Lexus GS300, New Beetle 2.0A
Год выпуска: 2001
Двигатель: 2JZ-GE ='(
|
Faranos писал(а): Готово Спасибо! Все понял) Но теперь другая проблемма) У меня в салоне ни в одном ни в другом нет этой крутилки) Схемку этой крутилки можно?)
|
|
| Вернуться к началу |
|
 |
|
Lifeyar
|
Добавлено: Ср фев 15, 2012 3:04 pm |
|
 |
| На доске почета |
 |
Зарегистрирован: Чт сен 09, 2010 6:21 pm Сообщения: 1266 Откуда: Ярославль Репутация: 75 [ ? ]
Машина: Honda CR-V RD1
Год выпуска: 2000
Двигатель: B20Z2
|
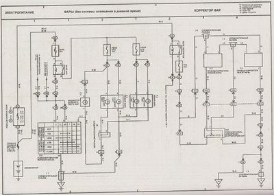
Собственно, чтобы не возникало больше вопросов, схема с Авенсиса, полностью идентичная нашей! Пришлось книжку скачать! 
| Вложения: |

Корректор фар.jpg [ 129.92 КБ | Просмотров: 20656 ]
|
|
|
| Вернуться к началу |
|
 |
|
Faranos
|
Добавлено: Ср фев 15, 2012 3:18 pm |
|
 |
| Летописец |
 |
Зарегистрирован: Чт дек 04, 2008 6:46 pm Сообщения: 4383 Откуда: Улан-Удэ Репутация: 250 [ ? ]
Машина: Carina-E->LEXUS
Год выпуска: 2020
Двигатель: 4A>3s>3s-ge beams vvt-i
|
Woolf писал(а): Faranos писал(а): Готово Спасибо! Все понял) Но теперь другая проблемма) У меня в салоне ни в одном ни в другом нет этой крутилки) Схемку этой крутилки можно?) А ты чего изобретаешь? У тебя корректоры стоят или ты их устанавливать будешь? Проводка под корректоры есть? Если ничего нет то проще сходить в маг радиодетали и купить резистор(регулятор громкости от телевизера) и подключить по моей схеме прокинув один проводок до корректора. А если проводка есть то поищи всё штатное и всё. Добавлено спустя 1 минуту 15 секунд:Lifeyar писал(а): Собственно, чтобы не возникало больше вопросов, схема с Авенсиса, полностью идентичная нашей! Пришлось книжку скачать!  Кто ищет тот всегда найдёт!!!!  P.S. Не сразу конечно 
_________________ Моя барахолка ..…..............…….. Мы на DRIVE2
|
|
| Вернуться к началу |
|
 |
|
Woolf
|
Добавлено: Ср фев 15, 2012 3:24 pm |
|
 |
| Летописец |
 |
Зарегистрирован: Ср апр 22, 2009 1:49 pm Сообщения: 4004 Откуда: Москва, Зеленоград Репутация: 70 [ ? ]
Машина: Lexus GS300, New Beetle 2.0A
Год выпуска: 2001
Двигатель: 2JZ-GE ='(
|
Faranos писал(а): А ты чего изобретаешь? У тебя корректоры стоят или ты их устанавливать будешь? Проводка под корректоры есть? Если ничего нет то проще сходить в маг радиодетали и купить резистор(регулятор громкости от телевизера) На жука поставил фары с имплантироваными туда линзами ксеноновыми, в них стоят Корреторы уже, поднял их максимально ручными регулировками, но все равно светят низко, надо корректором поднять повыше как минимум, те что стояли до этого были без корректоров, проводки там нет. Но вообще хочу тудой сделать регулировкку корректорами. С Жуком закончу всю необходимую обслугу тока потом себе буду вживлять корректора.
|
|
| Вернуться к началу |
|
 |
|
Faranos
|
Добавлено: Ср фев 15, 2012 3:27 pm |
|
 |
| Летописец |
 |
Зарегистрирован: Чт дек 04, 2008 6:46 pm Сообщения: 4383 Откуда: Улан-Удэ Репутация: 250 [ ? ]
Машина: Carina-E->LEXUS
Год выпуска: 2020
Двигатель: 4A>3s>3s-ge beams vvt-i
|
Woolf писал(а): Faranos писал(а): А ты чего изобретаешь? У тебя корректоры стоят или ты их устанавливать будешь? Проводка под корректоры есть? Если ничего нет то проще сходить в маг радиодетали и купить резистор(регулятор громкости от телевизера) На жука поставил фары с имплантироваными туда линзами ксеноновыми, в них стоят Корреторы уже, поднял их максимально ручными регулировками, но все равно светят низко, надо корректором поднять повыше как минимум, те что стояли до этого были без корректоров, проводки там нет. Но вообще хочу тудой сделать регулировкку корректорами. С Жуком закончу всю необходимую обслугу тока потом себе буду вживлять корректора. НАдо глядеть какие корректоры стоят, всё может быть не так просто. 
_________________ Моя барахолка ..…..............…….. Мы на DRIVE2
|
|
| Вернуться к началу |
|
 |
|
Lifeyar
|
Добавлено: Ср фев 15, 2012 5:11 pm |
|
 |
| На доске почета |
 |
Зарегистрирован: Чт сен 09, 2010 6:21 pm Сообщения: 1266 Откуда: Ярославль Репутация: 75 [ ? ]
Машина: Honda CR-V RD1
Год выпуска: 2000
Двигатель: B20Z2
|
Woolf писал(а): С Жуком закончу всю необходимую обслугу тока потом себе буду вживлять корректора. Для легализации?
|
|
| Вернуться к началу |
|
 |
|
Aludi
|
Добавлено: Пн фев 25, 2013 3:56 pm |
|
 |
| Бригадир |
 |
Зарегистрирован: Чт май 20, 2010 6:28 am Сообщения: 222 Откуда: г. Красноярск Репутация: 13 [ ? ]
Машина: Toyota CarinaE
Год выпуска: 1996
Двигатель: 3SFE
|
Коли уж тут про корректора написано, впишу сюда свои 5 копеек: Разбирал корректора. Смотрел пределы напряжения на управляющий контакт, которые двигают шток. У родных 3-х штырьковых (3 контакта в ряд) напряжение от 1.5в до 11.5в. У з-хконтактных где контакты расположены триугольником: напряжение от 3в. до 11.5в Т.е. если подавать на управляющий контакт (ну +12 и массу тоже на соответствующие контакты надо подать) такое напряжение из приведенного диапазона, то шток корректора сдвигается... Напряжение чуть больше (до 13в) или чуть меньше (0.5в) корректора из строя не вывело. Просто шток дошел до максимального/минимального положения и дальше двигаться не стал пока не подал более правильное напряжение. Добавлено спустя 4 минуты 59 секунд:Faranos писал(а): Чтоб поставить точку в вопросе про 3х ноговый корректор, пожертвовал и разбомбил таковой фирмы KOITO и выяснил что при подаче минуса через резистор 1кОм штырь корректора выдвигается наружу, а при подаче 12в через резистор 1кОм ничего непроисходит если разорвана связь между массой и контактом "Сигнал". Короче говоря когда на контакт "Сигнал" подать одновременно (+) через 1кОм и (-)через 1ком то корректор установится в среднее положение. Если уменьшать сопротивление по минусу то коректор едет вперёд, если уменьшать по плюсу то едет назад, от сюда значит что можно взять переменный резистор номиналом 1кОм(трёх контактный): 1й-контакт подключить на (-) 2й-средний контакт через резистор 100оМ подключить к контакту "сигнал" на корректоре 3й-контакт +12в.
Подскажите пожалуйста, как Вы вышли на сопротивления 1 кОм и 100 ом. ? Насколько я понял эти величины зависят от силы тока, которая есть в сети? Или как? Я в электрике не силен, склада сопротивлений тоже не имею 
_________________ Седан, 11/1996. 3SFE. Англичанка. ABS. VIN: SB153SBK10E034509. Кондиционер, Задние дисковые тормоза, 2-х диновая магнитолла Я на drom-е: http://www.drive2.ru/r/toyota/453065/
|
|
| Вернуться к началу |
|
 |
|
Faranos
|
Добавлено: Пн фев 25, 2013 8:29 pm |
|
 |
| Летописец |
 |
Зарегистрирован: Чт дек 04, 2008 6:46 pm Сообщения: 4383 Откуда: Улан-Удэ Репутация: 250 [ ? ]
Машина: Carina-E->LEXUS
Год выпуска: 2020
Двигатель: 4A>3s>3s-ge beams vvt-i
|
Aludi писал(а): Подскажите пожалуйста, как Вы вышли на сопротивления 1 кОм и Работа у мну такая резисторы подбирать  , номиналы резисторов были подобраны опытным путём и соответствуют оптимальным режимам работы корректора. Ставь и не парься, можешь конечно найти родной регулятор и замерить на нём параметры, но думаю они не сильно будут отличаться.
_________________ Моя барахолка ..…..............…….. Мы на DRIVE2
|
|
| Вернуться к началу |
|
 |
Кто сейчас на конференции |
Сейчас этот форум просматривают: нет зарегистрированных пользователей и гости: 10 |
|
Вы не можете начинать темы Вы не можете отвечать на сообщения Вы не можете редактировать свои сообщения Вы не можете удалять свои сообщения Вы не можете добавлять вложения
|
|