Сообщения без ответов | Активные темы
| Автор |
Сообщение |
|
atb069
|
Добавлено: Ср дек 07, 2011 8:15 pm |
|
 |
| Практикант |
Зарегистрирован: Ср ноя 09, 2011 7:15 pm Сообщения: 9 Откуда: кущевка Репутация: 0 [ ? ]
Машина: toyota carina
Год выпуска: 1995
Двигатель: 2c
|
|
нет ближнего света нет конкретно минуса смотрел много где,с рулевой колонки идет напряж, уходит под торпеду и возле лампы нет.смотрел схемы но на них нет реле переключения свет есть только включения света.возле расширит бачка есть коробка с 3мя реле fan 1 fan2 mg clt подписаны.кидаю фото может кто что скажет
| Вложения: |

1100_3673.JPG [ 268.75 КБ | Просмотров: 5944 ]
|
|
|
| Вернуться к началу |
|
 |
|
l_denis
|
Добавлено: Ср дек 07, 2011 8:31 pm |
|
 |
| Его именем пора назвать улицу |
 |
Зарегистрирован: Вс дек 26, 2010 8:37 pm Сообщения: 1766 Откуда: Ростовская обл., Орловский п. Репутация: 25 [ ? ]
Машина: Carina FF (CT190)
Год выпуска: 1994
Двигатель: 2C
|
А зачем так много герметика под крышкой? Ой  кажись я умничаю. пардон, ща будет вам схема. Только провод от сканера найду...
_________________ Toyota Carina УЛЫБКА, Белый Седан, 1994 г.в, дизель 2С, МКПП, ABS, Климат-контроль, пруль, JDM.
|
|
| Вернуться к началу |
|
 |
|
Kentavr
|
Добавлено: Ср дек 07, 2011 8:38 pm |
|
 |
| Kentavr форума |
 |
Зарегистрирован: Вт май 06, 2008 9:33 pm Сообщения: 6172 Откуда: Москва, ЗАО, Раменки - Мытищи, МО Репутация: 245 [ ? ]
Машина: Carina-E ST191L LIFTBACK
Год выпуска: 1997
Двигатель: 3SFE 2000CC 16-VALVE DOHC EFI
|
Ссылка 1Ссылка 2Добавлено спустя 34 секунды:Re: Есть кто реально может помочь а не умничать!!!нет ближнегоизучай...
_________________ Олег Я на drive2.ru ГБО BRC 4-го поколения Вы не любите Тойоту? - Вы просто не умеете ею управлять!
|
|
| Вернуться к началу |
|
 |
|
l_denis
|
Добавлено: Ср дек 07, 2011 8:42 pm |
|
 |
| Его именем пора назвать улицу |
 |
Зарегистрирован: Вс дек 26, 2010 8:37 pm Сообщения: 1766 Откуда: Ростовская обл., Орловский п. Репутация: 25 [ ? ]
Машина: Carina FF (CT190)
Год выпуска: 1994
Двигатель: 2C
|
Ну вот вам схема: Добавлено спустя 4 минуты:Re: Есть кто реально может помочь а не умничать!!!нет ближнегореле фар живет в большом черном ящике (возле аккумулятора). На твоей фотке оно красное. Чуть выше от него видносиний предохранитель - это на левую фару. На правую фару рядом с ним чуть левее (на фотке крышкой закрыто) проверь и их.
_________________ Toyota Carina УЛЫБКА, Белый Седан, 1994 г.в, дизель 2С, МКПП, ABS, Климат-контроль, пруль, JDM.
Последний раз редактировалось l_denis Ср дек 07, 2011 8:49 pm, всего редактировалось 1 раз.
|
|
| Вернуться к началу |
|
 |
|
atb069
|
Добавлено: Ср дек 07, 2011 8:48 pm |
|
 |
| Практикант |
Зарегистрирован: Ср ноя 09, 2011 7:15 pm Сообщения: 9 Откуда: кущевка Репутация: 0 [ ? ]
Машина: toyota carina
Год выпуска: 1995
Двигатель: 2c
|
|
это прошлый хозяин делал. я незнаю только купил))))))))))
Добавлено спустя 1 минуту 53 секунды: Re: Есть кто реально может помочь а не умничать!!!нет ближнего я видел смотрел но там реле фар так называемое.при вкл ближнего она щелкает но нет результата.еще есть какое реле???
|
|
| Вернуться к началу |
|
 |
|
l_denis
|
Добавлено: Ср дек 07, 2011 8:59 pm |
|
 |
| Его именем пора назвать улицу |
 |
Зарегистрирован: Вс дек 26, 2010 8:37 pm Сообщения: 1766 Откуда: Ростовская обл., Орловский п. Репутация: 25 [ ? ]
Машина: Carina FF (CT190)
Год выпуска: 1994
Двигатель: 2C
|
|
я тут сам сижу - пытаюсь схему вкурить. Интересно стало. А как ты определил, что именно минуса нет?
_________________ Toyota Carina УЛЫБКА, Белый Седан, 1994 г.в, дизель 2С, МКПП, ABS, Климат-контроль, пруль, JDM.
|
|
| Вернуться к началу |
|
 |
|
atb069
|
Добавлено: Ср дек 07, 2011 9:08 pm |
|
 |
| Практикант |
Зарегистрирован: Ср ноя 09, 2011 7:15 pm Сообщения: 9 Откуда: кущевка Репутация: 0 [ ? ]
Машина: toyota carina
Год выпуска: 1995
Двигатель: 2c
|
|
по схеме идет плюс с акб через реле фар которое срабатывает при подачи минуса через включатель фар(габаритов) магнит короче дальше на предохранитель левой и правой фары и на лампочку где общий один контакт а минуса два подходит в зависимости что хочешь включить.дальний включается путем замыкания цепи на ручке света.а как ближний не поиму под рулем уходит а где еще что незнаю
Добавлено спустя 1 минуту 54 секунды: Re: Есть кто реально может помочь а не умничать!!!нет ближнего при подкидывания с корпуса минуса на шины лампочки,не на общий а на вторые два лампа горит а если на общий то кз,предохранитель горит на какой фаре замкнешь
|
|
| Вернуться к началу |
|
 |
|
l_denis
|
Добавлено: Ср дек 07, 2011 9:21 pm |
|
 |
| Его именем пора назвать улицу |
 |
Зарегистрирован: Вс дек 26, 2010 8:37 pm Сообщения: 1766 Откуда: Ростовская обл., Орловский п. Репутация: 25 [ ? ]
Машина: Carina FF (CT190)
Год выпуска: 1994
Двигатель: 2C
|
|
ага, а дальний есть? и когда ручку на себя тянешь свет загорается?
_________________ Toyota Carina УЛЫБКА, Белый Седан, 1994 г.в, дизель 2С, МКПП, ABS, Климат-контроль, пруль, JDM.
|
|
| Вернуться к началу |
|
 |
|
SaiD
|
Добавлено: Ср дек 07, 2011 9:26 pm |
|
 |
| Человек-легенда |
 |
Зарегистрирован: Вт июл 20, 2010 1:32 am Сообщения: 5767 Откуда: г.Вятка (в миру Киров) Репутация: 95 [ ? ]
Машина: Corona AT170 (зубатка) 1,5 АКП
Год выпуска: 1990
Двигатель: 5А-FE
|
atb069 писал(а): по схеме идет плюс с акб через реле фар которое срабатывает при подачи минуса через включатель фар(габаритов) магнит короче дальше на предохранитель левой и правой фары и на лампочку где общий один контакт а минуса два подходит в зависимости что хочешь включить.дальний включается путем замыкания цепи на ручке света.а как ближний не поиму под рулем уходит а где еще что незнаю
Добавлено спустя 1 минуту 54 секунды: Re: Есть кто реально может помочь а не умничать!!!нет ближнего при подкидывания с корпуса минуса на шины лампочки,не на общий а на вторые два лампа горит а если на общий то кз,предохранитель горит на какой фаре замкнешь У тя же не Корона. Минус на фарах висит постоянный - пофиг включен свет или нет. Плюс идет с реле на реле "Диммер", которое висил у радиатора и перекидывает плюс между ближним и дальним. Затем 4 предохранителя и нитки ламп. З.Ы. Ничо так. Я не сильно умничаю? 
_________________ Саня. Осень. Доживем-ли, долетим-ли до ответа, что-же будет с РОДИНОЙ и с нами (с Юрий Шевчук ДДТ)
|
|
| Вернуться к началу |
|
 |
|
l_denis
|
Добавлено: Ср дек 07, 2011 9:31 pm |
|
 |
| Его именем пора назвать улицу |
 |
Зарегистрирован: Вс дек 26, 2010 8:37 pm Сообщения: 1766 Откуда: Ростовская обл., Орловский п. Репутация: 25 [ ? ]
Машина: Carina FF (CT190)
Год выпуска: 1994
Двигатель: 2C
|
так, погодь. какой там нафиг общий? у лампочки три контакта: один плюс и 2 минуса. Эти два минуса поочередно должны звониться на корпус если включено зажигание и подрулевой в положении head. Какой из минусов звонится будет - зависит от того в каком положении переключатель ближний/дальний. Если у тебя кз при замыкании массы на один из контактов, то реле у тебя полюбому живое, раз плюс дает. Минус обрывается только подрулевым переключатеоем. Больше никаких реле нет. Ща разберемся какого цвета провода и из каких разъемов идут... Добавлено спустя 4 минуты 43 секунды:Re: Есть кто реально может помочь а не умничать!!!нет ближнегоSaiD писал(а): У тя же не Корона. Минус на фарах висит постоянный - пофиг включен свет или нет А мне кажется, что если у него карина-Е, то разница в проводке света с моей улыбкой будет лишь в отсутствии в схеме лампы освещения при повороте. Может я и не прав...
_________________ Toyota Carina УЛЫБКА, Белый Седан, 1994 г.в, дизель 2С, МКПП, ABS, Климат-контроль, пруль, JDM.
|
|
| Вернуться к началу |
|
 |
|
SaiD
|
Добавлено: Ср дек 07, 2011 9:35 pm |
|
 |
| Человек-легенда |
 |
Зарегистрирован: Вт июл 20, 2010 1:32 am Сообщения: 5767 Откуда: г.Вятка (в миру Киров) Репутация: 95 [ ? ]
Машина: Corona AT170 (зубатка) 1,5 АКП
Год выпуска: 1990
Двигатель: 5А-FE
|
|
l_denis У тя (впрочь как и мну) японцкая машинка - схема включения света другая
_________________ Саня. Осень. Доживем-ли, долетим-ли до ответа, что-же будет с РОДИНОЙ и с нами (с Юрий Шевчук ДДТ)
|
|
| Вернуться к началу |
|
 |
|
l_denis
|
Добавлено: Ср дек 07, 2011 9:36 pm |
|
 |
| Его именем пора назвать улицу |
 |
Зарегистрирован: Вс дек 26, 2010 8:37 pm Сообщения: 1766 Откуда: Ростовская обл., Орловский п. Репутация: 25 [ ? ]
Машина: Carina FF (CT190)
Год выпуска: 1994
Двигатель: 2C
|
|
SaiD А у него какая? На ТНВД вроде как датчик положения рычага топливоподачи и ЕГР присутствует. Это как бы на японку намекает.
_________________ Toyota Carina УЛЫБКА, Белый Седан, 1994 г.в, дизель 2С, МКПП, ABS, Климат-контроль, пруль, JDM.
|
|
| Вернуться к началу |
|
 |
|
SaiD
|
Добавлено: Ср дек 07, 2011 9:38 pm |
|
 |
| Человек-легенда |
 |
Зарегистрирован: Вт июл 20, 2010 1:32 am Сообщения: 5767 Откуда: г.Вятка (в миру Киров) Репутация: 95 [ ? ]
Машина: Corona AT170 (зубатка) 1,5 АКП
Год выпуска: 1990
Двигатель: 5А-FE
|
l_denis писал(а): SaiD А у него какая? На ТНВД вроде как датчик положения рычага топливоподачи и ЕГР присутствует. Это как бы на японку намекает. У ТС, насчколько я понял - Карина Е, т.е. руль левый.
_________________ Саня. Осень. Доживем-ли, долетим-ли до ответа, что-же будет с РОДИНОЙ и с нами (с Юрий Шевчук ДДТ)
|
|
| Вернуться к началу |
|
 |
|
l_denis
|
Добавлено: Ср дек 07, 2011 9:41 pm |
|
 |
| Его именем пора назвать улицу |
 |
Зарегистрирован: Вс дек 26, 2010 8:37 pm Сообщения: 1766 Откуда: Ростовская обл., Орловский п. Репутация: 25 [ ? ]
Машина: Carina FF (CT190)
Год выпуска: 1994
Двигатель: 2C
|
|
Я что-то в описании буквы Е не увидел, и потроха в монтажном блоке как в моей, вот я решил, что у него не Е да, и еще: отсутствие скобы между болтами на стакане мне почему-то на "улыбку" намекает
_________________ Toyota Carina УЛЫБКА, Белый Седан, 1994 г.в, дизель 2С, МКПП, ABS, Климат-контроль, пруль, JDM.
|
|
| Вернуться к началу |
|
 |
|
SaiD
|
Добавлено: Ср дек 07, 2011 9:47 pm |
|
 |
| Человек-легенда |
 |
Зарегистрирован: Вт июл 20, 2010 1:32 am Сообщения: 5767 Откуда: г.Вятка (в миру Киров) Репутация: 95 [ ? ]
Машина: Corona AT170 (зубатка) 1,5 АКП
Год выпуска: 1990
Двигатель: 5А-FE
|
l_denis писал(а): да, и еще: отсутствие скобы между болтами на стакане мне почему-то на "улыбку" намекает Блин, Видимо я ошибся. Почему-то зациклился, что Карина Е, а в подписи просто Карина без каких либо опознавательных знакоф  Если япошка, то тогда конечно минусы идут прямо с переключателя без всяких дополнительных реле. Чаще всего в Коронах подгорает контакт в колодке под рулевой колонкой, в котором соединяется провод с переключателя, с общими торпедными жгутами. Если его разомкнуть - сразу видно бывает выгоревший контакт.
_________________ Саня. Осень. Доживем-ли, долетим-ли до ответа, что-же будет с РОДИНОЙ и с нами (с Юрий Шевчук ДДТ)
|
|
| Вернуться к началу |
|
 |
|
l_denis
|
Добавлено: Ср дек 07, 2011 10:04 pm |
|
 |
| Его именем пора назвать улицу |
 |
Зарегистрирован: Вс дек 26, 2010 8:37 pm Сообщения: 1766 Откуда: Ростовская обл., Орловский п. Репутация: 25 [ ? ]
Машина: Carina FF (CT190)
Год выпуска: 1994
Двигатель: 2C
|
ну это только мои догадки. Давай лучше у автора спросим какая у него машина? SaiD писал(а): Чаще всего в Коронах подгорает контакт в колодке под рулевой колонкой, в котором соединяется провод с переключателя, с общими торпедными жгутами. Если его разомкнуть - сразу видно бывает выгоревший контакт Да там их херова туча! Два широких белых? По схеме красно-зеленый провод - дальний свет, красно-желтый - ближний. Вроде так
_________________ Toyota Carina УЛЫБКА, Белый Седан, 1994 г.в, дизель 2С, МКПП, ABS, Климат-контроль, пруль, JDM.
|
|
| Вернуться к началу |
|
 |
|
SaiD
|
Добавлено: Ср дек 07, 2011 10:18 pm |
|
 |
| Человек-легенда |
 |
Зарегистрирован: Вт июл 20, 2010 1:32 am Сообщения: 5767 Откуда: г.Вятка (в миру Киров) Репутация: 95 [ ? ]
Машина: Corona AT170 (зубатка) 1,5 АКП
Год выпуска: 1990
Двигатель: 5А-FE
|
l_denis писал(а): SaiD писал(а): Чаще всего в Коронах подгорает контакт в колодке под рулевой колонкой, в котором соединяется провод с переключателя, с общими торпедными жгутами. Если его разомкнуть - сразу видно бывает выгоревший контакт Да там их херова туча! Два широких белых? По схеме красно-зеленый провод - дальний свет, красно-желтый - ближний. Вроде так Загляни на Короновскй форум. Там фотка где-то есть, ибо глюк именно ближнего достаточно часто по этой причине встречается - большой ток через разъем. Да и вычислять который провод не обязательно - выгоревший контакт за километр видно.
_________________ Саня. Осень. Доживем-ли, долетим-ли до ответа, что-же будет с РОДИНОЙ и с нами (с Юрий Шевчук ДДТ)
|
|
| Вернуться к началу |
|
 |
|
Александр Цыцорин
|
Добавлено: Чт дек 08, 2011 5:33 pm |
|
 |
| Студент |
Зарегистрирован: Сб ноя 26, 2011 1:59 pm Сообщения: 1 Откуда: Актюбинск Репутация: 0 [ ? ]
Машина: Toyota Carina E
Год выпуска: 1994
Двигатель: 1.6 XLi
|
у меня на днях тоже ближний исчез после замены аккумулятора.. Видимо что-то коротнуло и одновременно сгорели обе спирали на ближнем. Сначало тоже думал что с проводкой что-то, начал искать предохранители и все такое. Потом просто попробовал другую лампочку и аля, всё работает )) 
|
|
| Вернуться к началу |
|
 |
|
atb069
|
Добавлено: Пт дек 09, 2011 7:35 pm |
|
 |
| Практикант |
Зарегистрирован: Ср ноя 09, 2011 7:15 pm Сообщения: 9 Откуда: кущевка Репутация: 0 [ ? ]
Машина: toyota carina
Год выпуска: 1995
Двигатель: 2c
|
|
Привет всем!!!!меня на бан кинули на сутки!!!!если что не так сказал извините!!!!машина карина япония правый руль дизель 2с двигатель.
Добавлено спустя 8 минут 55 секунд: вот схема
| Вложения: |

Безымянный.JPG [ 68.56 КБ | Просмотров: 5734 ]
|
|
|
| Вернуться к началу |
|
 |
|
SaiD
|
Добавлено: Пт дек 09, 2011 7:48 pm |
|
 |
| Человек-легенда |
 |
Зарегистрирован: Вт июл 20, 2010 1:32 am Сообщения: 5767 Откуда: г.Вятка (в миру Киров) Репутация: 95 [ ? ]
Машина: Corona AT170 (зубатка) 1,5 АКП
Год выпуска: 1990
Двигатель: 5А-FE
|
|
Ну схему, то l_denis выше выкладывал, и как раз твою, т.е. от праворульной машины. Как уже и говорил, снимай нижний пластиковый кожух руля, и разстыковав разём под колонкой посмотри состояник контактов. Хотя может быть что угодно, но чаще всего тем не менее именно там подгорает.
_________________ Саня. Осень. Доживем-ли, долетим-ли до ответа, что-же будет с РОДИНОЙ и с нами (с Юрий Шевчук ДДТ)
|
|
| Вернуться к началу |
|
 |
|
atb069
|
Добавлено: Пт дек 09, 2011 8:40 pm |
|
 |
| Практикант |
Зарегистрирован: Ср ноя 09, 2011 7:15 pm Сообщения: 9 Откуда: кущевка Репутация: 0 [ ? ]
Машина: toyota carina
Год выпуска: 1995
Двигатель: 2c
|
|
ДА СМОТРЕЛ,ЗААВТРА ЕЩЕ ГДЯНУ ТОЧНО ПО СХЕМЕ СКАЖУ
|
|
| Вернуться к началу |
|
 |
|
ibrew
|
Добавлено: Пн фев 06, 2012 3:56 pm |
|
 |
| Практикант |
Зарегистрирован: Вс фев 05, 2012 4:53 pm Сообщения: 6 Репутация: 0 [ ? ]
Машина: Toyota Carina
Год выпуска: 1993
Двигатель: Дизель 2С
|
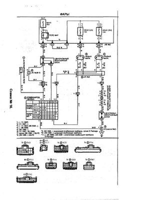
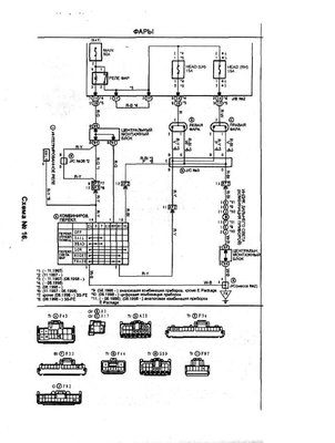
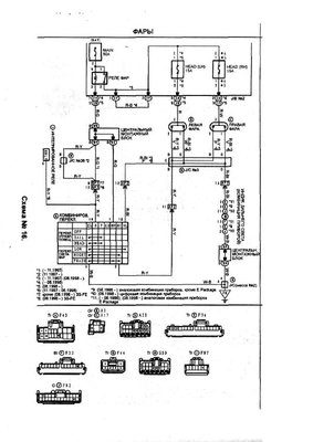
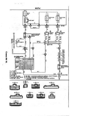
Точно такая же проблема, на таком же двигателе. Никак не могу разобраться в переключение света, в каком положении включается ближний свет, и вообще в каких положения что включается? Прочитал руководство про пропажу света, там написано что есть предохранитель и реле переключения ближнего/дальнего в маленькой коробочке возле бачка охлаждающей жидкости, но где это в схеме показано http://radikal.ru/F/s39.radikal.ru/i085/1112/67/941521d84d57.jpg.html все что в схеме дано это -
| Вложения: |
Комментарий к файлу: и объясните пожалуйста все что под вопросами.

1100_3673.JPG [ 383.43 КБ | Просмотров: 5640 ]
|
|
|
| Вернуться к началу |
|
 |
|
l_denis
|
Добавлено: Пн фев 06, 2012 4:44 pm |
|
 |
| Его именем пора назвать улицу |
 |
Зарегистрирован: Вс дек 26, 2010 8:37 pm Сообщения: 1766 Откуда: Ростовская обл., Орловский п. Репутация: 25 [ ? ]
Машина: Carina FF (CT190)
Год выпуска: 1994
Двигатель: 2C
|
|
ibrew я немного не понял. У тебя тоже свет пропадает или ты не знаешь как его включать?
_________________ Toyota Carina УЛЫБКА, Белый Седан, 1994 г.в, дизель 2С, МКПП, ABS, Климат-контроль, пруль, JDM.
|
|
| Вернуться к началу |
|
 |
|
ibrew
|
Добавлено: Пн фев 06, 2012 5:03 pm |
|
 |
| Практикант |
Зарегистрирован: Вс фев 05, 2012 4:53 pm Сообщения: 6 Репутация: 0 [ ? ]
Машина: Toyota Carina
Год выпуска: 1993
Двигатель: Дизель 2С
|
|
Не знаю в каких положениях он включается, но уверен что ближнего света нет.
|
|
| Вернуться к началу |
|
 |
|
ibrew
|
Добавлено: Вт фев 07, 2012 5:31 pm |
|
 |
| Практикант |
Зарегистрирован: Вс фев 05, 2012 4:53 pm Сообщения: 6 Репутация: 0 [ ? ]
Машина: Toyota Carina
Год выпуска: 1993
Двигатель: Дизель 2С
|
|
Какая из этих релюшек(см. картинку) является переключателем ближнего/дальнего света? Есть большие подозрения что именно она отсутствует.
| Вложения: |

Фото.jpg [ 454.7 КБ | Просмотров: 5591 ]
|
|
|
| Вернуться к началу |
|
 |
Кто сейчас на конференции |
Сейчас этот форум просматривают: нет зарегистрированных пользователей и гости: 1 |
|
Вы не можете начинать темы Вы не можете отвечать на сообщения Вы не можете редактировать свои сообщения Вы не можете удалять свои сообщения Вы не можете добавлять вложения
|
|