Сообщения без ответов | Активные темы
|
Страница 1 из 1
|
[ Сообщений: 19 ] |
|
|
Thoron
|
Добавлено: Пн июн 07, 2010 2:29 pm |
|
 |
| Контролер |
 |
Зарегистрирован: Пн дек 17, 2007 4:18 pm Сообщения: 718 Откуда: Сургут Репутация: 7 [ ? ]
|
|
_________________ Toyota Carina E, 4A-FE, Sedan, GLI, 1993г. англичанка
|
|
| Вернуться к началу |
|
 |
|
jumper
|
Добавлено: Пн июн 07, 2010 2:31 pm |
|
 |
| Инструктор |
 |
Зарегистрирован: Пн май 11, 2009 3:33 pm Сообщения: 389 Откуда: Москва р-он Текстильщики Репутация: 15 [ ? ]
Машина: Toyota Carina E
Год выпуска: 1993
Двигатель: 4A-FE LB
|
Thoron писал(а):
Апкурился. Меня больше интересует схема подключения к замку зажигания....
|
|
| Вернуться к началу |
|
 |
|
soplo
|
Добавлено: Пн июн 07, 2010 2:49 pm |
|
 |
| Инструктор |
Зарегистрирован: Пт мар 19, 2010 3:52 pm Сообщения: 302 Откуда: нижний новгород Репутация: 1 [ ? ]
|
у мну старлайн а9,скачал с инета инструкцию по установке,программированию и фсё гуд  расписано буквально всё-какой ,куда,зачем и почему
_________________ каринка е 1993г. 4а- fe lb лифт
|
|
| Вернуться к началу |
|
 |
|
Thoron
|
Добавлено: Пн июн 07, 2010 2:52 pm |
|
 |
| Контролер |
 |
Зарегистрирован: Пн дек 17, 2007 4:18 pm Сообщения: 718 Откуда: Сургут Репутация: 7 [ ? ]
|
как я думаю:
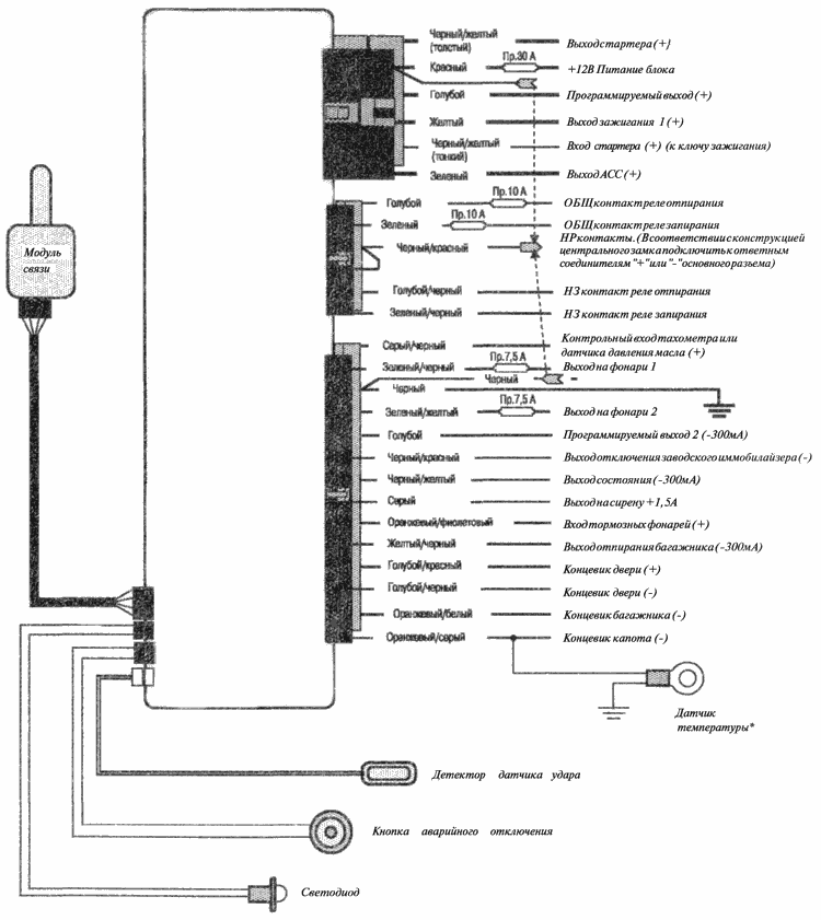
черно-желтый(толстый) и черно-желтый(тонкий) подключаются к стартеру через реле. как на этой фото http://carina-e.ru/download.php?id=4731 или толстым черно=желтым без реле напрямую,но тогда не будет защиты
зеленый - АСС (и так понятно)
красный - плюс, черный - минус
осталось найти IGN1 и IGN2. предполагаю что желтый это IGN1, а голубой это IGN2.
у меня в инструкции была дана общая схема.а оптом для каждого провода было опсиание для чего он. есть аткое в этой инструкции?
_________________ Toyota Carina E, 4A-FE, Sedan, GLI, 1993г. англичанка
|
|
| Вернуться к началу |
|
 |
|
jumper
|
Добавлено: Пн июн 07, 2010 2:58 pm |
|
 |
| Инструктор |
 |
Зарегистрирован: Пн май 11, 2009 3:33 pm Сообщения: 389 Откуда: Москва р-он Текстильщики Репутация: 15 [ ? ]
Машина: Toyota Carina E
Год выпуска: 1993
Двигатель: 4A-FE LB
|
Thoron писал(а): как я думаю: черно-желтый(толстый) и черно-желтый(тонкий) подключаются к стартеру через реле. как на этой фото http://carina-e.ru/download.php?id=4731 или толстым черно=желтым без реле напрямую,но тогда не будет защиты зеленый - АСС (и так понятно) красный - плюс, черный - минус осталось найти IGN1 и IGN2. предполагаю что желтый это IGN1, а голубой это IGN2. у меня в инструкции была дана общая схема.а оптом для каждого провода было опсиание для чего он. есть аткое в этой инструкции?
В том и дело что это вся схема что есть в инструкции
|
|
| Вернуться к началу |
|
 |
|
Иван Д
|
Добавлено: Пн июн 07, 2010 3:07 pm |
|
 |
| Инструктор |
 |
Зарегистрирован: Вт фев 17, 2009 12:41 pm Сообщения: 475 Откуда: Краснотурьинск Свердловская обл. Репутация: 4 [ ? ]
|
|
jumper
Разрежь провод стартера у замка. Соедини часть провода идущую к замку с чёрно-жёлтым тонким проводом, а часть идущую к в пучок к стартеру с чёрно-жёлтым толстым. Штатное реле стартера уже есть. Защита стартера будет.
_________________ Было - Toyota Carina E, 3S-FE, АКПП-А241Е, седан, вишня, 1995, англичанка Сейчас - Toyota Camry, ACV40, 2AZ-FE, АКПП, красный, 2007, японка; Mitsubishi L200, super select, 2007; УАЗ-452. 
|
|
| Вернуться к началу |
|
 |
|
Thoron
|
Добавлено: Пн июн 07, 2010 3:13 pm |
|
 |
| Контролер |
 |
Зарегистрирован: Пн дек 17, 2007 4:18 pm Сообщения: 718 Откуда: Сургут Репутация: 7 [ ? ]
|
jumper писал(а): В том и дело что это вся схема что есть в инструкции
ага,уже скачал и проверил.ну попробуй подключить как я выше написал.тем более что на фото желтый - выход зажигания 1,т.е. основной
IGN1- основной сигнал зажигания в автомобиле, от которого запитываются потребители необходимые для пуска и работы двигателя. Не пропадает во время прокрутки стартером.
IGN2- сигнал "паралленьный" IGN1. К нему подключаются потребители не являющимися необходимыми для запуска двигателя (например климат). На подавляющем большинстве автомобилей (но не на всех) этот сигнал отключается на время прокрутки стартера для уменьшения нагрузки на аккумулятор.
из другой сигналки: IGN2- Выход дополнительного сигнала зажигания. Режим работы определяется состоянием функции «момент включения выхода IGN2». Предназначен для питания вспомогательных цепей, питание которых необходимо обеспечить при работе двигателя.
_________________ Toyota Carina E, 4A-FE, Sedan, GLI, 1993г. англичанка
|
|
| Вернуться к началу |
|
 |
|
sum
|
Добавлено: Пн июн 07, 2010 3:15 pm |
|
 |
| Инструктор |
Зарегистрирован: Чт июл 16, 2009 8:36 am Сообщения: 341 Откуда: Ульяновск Репутация: 8 [ ? ]
|
jumper писал(а): Thoron писал(а): Апкурился. Меня больше интересует схема подключения к замку зажигания....
Попробую описать, как я понимаю схему подключения к замку зажигания.
Начнем с красного- до замка, т.е. с с АКБ +12в;
-Желтый и зеленый питание системы зажигания и бортовой сети после замка зажигания, т.е. в параллель проводов от замка зажигания к потребителям, применительно к схемам Карина Е - контакты замка IG1 IG2;
-Черный с желтым(тонкий) - думаю можно объединить с с красным,т.е. +12в, поскольку это равносильно контакту замка АМ2;
-Черный с желтым(толстый) - включение втягивающего реле, т.е. на контакт ST2.
Но вот один нюанс, в приложенном рисунки сигнализации не вижу входа датчика нейтралки. Учти, машина без этого датчика может прыгать по утрам, а если рядом крутой LC100 
_________________ ВАЗ 2106 - 4года,
Corolla 1990 1,3i EE90 - 4 года,
Carina E Wagon(GLi), 1994 1,6 4A-FE LB -8 лет,
Corolla (E12) Wagon 2005, 1,6 VVTi
|
|
| Вернуться к началу |
|
 |
|
soplo
|
Добавлено: Пн июн 07, 2010 3:23 pm |
|
 |
| Инструктор |
Зарегистрирован: Пт мар 19, 2010 3:52 pm Сообщения: 302 Откуда: нижний новгород Репутация: 1 [ ? ]
|
|
найди в инете старлайн а9 там прочитай пункт подключение 6-контактного силового разъёма.по-моему даже цвет проводов совпадает.у мну формат не лезет сюда-выложить не могу
_________________ каринка е 1993г. 4а- fe lb лифт
|
|
| Вернуться к началу |
|
 |
|
Thoron
|
Добавлено: Пн июн 07, 2010 3:28 pm |
|
 |
| Контролер |
 |
Зарегистрирован: Пн дек 17, 2007 4:18 pm Сообщения: 718 Откуда: Сургут Репутация: 7 [ ? ]
|
sum писал(а): Но вот один нюанс, в приложенном рисунки сигнализации не вижу входа датчика нейтралки. Учти, машина без этого датчика может прыгать по утрам, а если рядом крутой LC100 Smile точно,нет провода для ручника. а зеленый провод это все-таки АСС Добавлено спустя 1 минуту 30 секунд:soplo писал(а): найди в инете старлайн а9 там прочитай пункт подключение 6-контактного силового разъёма.по-моему даже цвет проводов совпадает
а чем тамагавк не устраивает? http://carina-e.ru/download.php?id=4731 и цвет проводов почти совпадает
_________________ Toyota Carina E, 4A-FE, Sedan, GLI, 1993г. англичанка
|
|
| Вернуться к началу |
|
 |
|
Иван Д
|
Добавлено: Пн июн 07, 2010 3:36 pm |
|
 |
| Инструктор |
 |
Зарегистрирован: Вт фев 17, 2009 12:41 pm Сообщения: 475 Откуда: Краснотурьинск Свердловская обл. Репутация: 4 [ ? ]
|
Thoron писал(а): точно,нет провода для ручника
А оранжево-фиолетовый?
_________________ Было - Toyota Carina E, 3S-FE, АКПП-А241Е, седан, вишня, 1995, англичанка Сейчас - Toyota Camry, ACV40, 2AZ-FE, АКПП, красный, 2007, японка; Mitsubishi L200, super select, 2007; УАЗ-452. 
|
|
| Вернуться к началу |
|
 |
|
soplo
|
Добавлено: Пн июн 07, 2010 3:39 pm |
|
 |
| Инструктор |
Зарегистрирован: Пт мар 19, 2010 3:52 pm Сообщения: 302 Откуда: нижний новгород Репутация: 1 [ ? ]
|
Иван Д писал(а): оранжево-фиолетовый
совверно,он и езь
_________________ каринка е 1993г. 4а- fe lb лифт
|
|
| Вернуться к началу |
|
 |
|
jumper
|
Добавлено: Пн июн 07, 2010 3:40 pm |
|
 |
| Инструктор |
 |
Зарегистрирован: Пн май 11, 2009 3:33 pm Сообщения: 389 Откуда: Москва р-он Текстильщики Репутация: 15 [ ? ]
Машина: Toyota Carina E
Год выпуска: 1993
Двигатель: 4A-FE LB
|
|
Парни, всем ОГРОМНОЕ СПАСИБО!!! Завтра буду пытаться ставить. Позже отпишусь.
|
|
| Вернуться к началу |
|
 |
|
Thoron
|
Добавлено: Пн июн 07, 2010 3:46 pm |
|
 |
| Контролер |
 |
Зарегистрирован: Пн дек 17, 2007 4:18 pm Сообщения: 718 Откуда: Сургут Репутация: 7 [ ? ]
|
Иван Д писал(а): А оранжево-фиолетовый?
точно,он там как вход тормозных фонарей фигурирует,а я быстренько пробежался и искал стояночный тормоз. и он же вроде минусовой должен быть,а по схеме +
_________________ Toyota Carina E, 4A-FE, Sedan, GLI, 1993г. англичанка
|
|
| Вернуться к началу |
|
 |
|
jumper
|
Добавлено: Пн июн 07, 2010 3:53 pm |
|
 |
| Инструктор |
 |
Зарегистрирован: Пн май 11, 2009 3:33 pm Сообщения: 389 Откуда: Москва р-он Текстильщики Репутация: 15 [ ? ]
Машина: Toyota Carina E
Год выпуска: 1993
Двигатель: 4A-FE LB
|
Thoron писал(а): Иван Д писал(а): А оранжево-фиолетовый? точно,он там как вход тормозных фонарей фигурирует,а я быстренько пробежался и искал стояночный тормоз. и он же вроде минусовой должен быть,а по схеме +
Во как!!! И как его цеплять?
|
|
| Вернуться к началу |
|
 |
|
soplo
|
Добавлено: Пн июн 07, 2010 4:35 pm |
|
 |
| Инструктор |
Зарегистрирован: Пт мар 19, 2010 3:52 pm Сообщения: 302 Откуда: нижний новгород Репутация: 1 [ ? ]
|
jumper писал(а): Thoron писал(а): Иван Д писал(а): А оранжево-фиолетовый?
точно,он там как вход тормозных фонарей фигурирует,а я быстренько пробежался и искал стояночный тормоз. и он же вроде минусовой должен быть,а по схеме +
Во как!!! И как его цеплять? _________________
у мну тож минус.цепляй методом тыка,но он обязателен.по уму он минус,может неправильно напечатали?если +подсоединить к фонарям и зажечь их-,...
_________________ каринка е 1993г. 4а- fe lb лифт
|
|
| Вернуться к началу |
|
 |
|
jacky69
|
Добавлено: Пт июн 11, 2010 1:27 pm |
|
 |
| Инструктор |
 |
Зарегистрирован: Ср ноя 19, 2008 11:58 pm Сообщения: 285 Откуда: MoscowCity, ЮВАО Репутация: 8 [ ? ]
|
Что же тут такое развели  Отсутствие на этом проводе минусового потенциала должно вызвать отрубание автозапуска и срабатывание тревоги!!! Ребят,вы чего??? Все правильно там написано - это "+" для фонарей стоп-сигналов!!! Пока на педальку тормоза не нажали,на этом проводе будет минус висеть...только к педали тормоза он цепляется на автоматных машинах,а на ручке к ручнику...и подсоединяться к нему лучше на приборке.
_________________ НЕ БОЙТЕСЬ ДЕЛАТЬ ЧТО-ЛИБО СВОИМИ РУКАМИ, ИБО ТИТАНИК СОБРАЛИ ПРОФЕССИОНАЛЫ, А КОВЧЕГ - ЛЮБИТЕЛЬ!
8(915)050-27-13
Carina E GLI, 1995, England, теперь 3S-GE yamaha, бодрое ведро на палке;)...а почему после 230км/ч разгоняется плоховато? =)))
http://vkontakte.ru/jacky69
http://www.drive2.ru/cars/toyota/carina ... n/jacky69/
|
|
| Вернуться к началу |
|
 |
|
Жека-ЕКБ
|
Добавлено: Пт июн 11, 2010 5:01 pm |
|
 |
| Наставник |
 |
Зарегистрирован: Ср мар 25, 2009 9:47 pm Сообщения: 94 Откуда: Екатеринбург Репутация: 6 [ ? ]
|
|
По моему мнению проще взять пробник (лампочку) и последовательно переключая замок зажигания найти нужные провода - ключ в IGN1 - смотрим напругу на потребителях, которые питаются с него и т.д.
_________________ BMW e34 525 m50 АКПП 5ст
Mitsubishi Pajero2 3.0 АКПП Super Select
|
|
| Вернуться к началу |
|
 |
|
Страница 1 из 1
|
[ Сообщений: 19 ] |
|
Кто сейчас на конференции |
Сейчас этот форум просматривают: нет зарегистрированных пользователей и гости: 46 |
|
Вы не можете начинать темы Вы не можете отвечать на сообщения Вы не можете редактировать свои сообщения Вы не можете удалять свои сообщения Вы не можете добавлять вложения
|
|