Сообщения без ответов | Активные темы
| Автор |
Сообщение |
|
Лев
|
Добавлено: Ср апр 15, 2009 1:49 am |
|
 |
| Коллекционер ведер, Модератор |
 |
Зарегистрирован: Пн апр 06, 2009 7:41 pm Сообщения: 4705 Откуда: Санкт-Петербург Репутация: 84 [ ? ]
Машина: Carina-E
Год выпуска: 1992
Двигатель: 3S-GE
|
|
Ищу совета, попав в ямку заглох двигатель, при чем моментально потух тахометр, СЕ, лампа акума и не работает стартер, в подкапотном блоке выбило предохранитель 30А который идет от питания на замок и замыкает контакты мозги, замыкает 2 провода от замка черный с белым и черный с красным, короче когда черный с красным подклычаешь предохранитель и жгет. Провод от замка да следущего предохранителя цел. Замок исправен(
|
|
| Вернуться к началу |
|
 |
|
Лев
|
Добавлено: Чт апр 16, 2009 1:38 am |
|
 |
| Коллекционер ведер, Модератор |
 |
Зарегистрирован: Пн апр 06, 2009 7:41 pm Сообщения: 4705 Откуда: Санкт-Петербург Репутация: 84 [ ? ]
Машина: Carina-E
Год выпуска: 1992
Двигатель: 3S-GE
|
|
) как погляжу все в раздумьях)))))))))0
_________________ Carina E 3S-FE 93г. Японка, левый руль, МКПП +Sprinter CArib AE95, Ford Explorer I, Skoda Yeti, VW Multivan T5, Mercedes R-Class W251, Газель матушка)) Будь тем кто ты есть.... до грани и за гранью Хочешь создать тему? тогда тебе сюда http://carina-e.ru/viewtopic.php?t=1607
|
|
| Вернуться к началу |
|
 |
|
Олег
|
Добавлено: Чт апр 16, 2009 3:18 am |
|
 |
| Заслуженный |
 |
Зарегистрирован: Вт апр 29, 2008 12:32 am Сообщения: 771 Откуда: г. Дубна, Моск. обл. Репутация: 11 [ ? ]
|
|
Ну ты бы для начала профиль заполнил, а то непонятно о какой машине речь идет!!!
_________________ Carina E 2.0, LiftBack, 3S-FE, АКПП, АБС, ГУР, 94 г. японка.
|
|
| Вернуться к началу |
|
 |
|
Лев
|
Добавлено: Чт апр 16, 2009 12:20 pm |
|
 |
| Коллекционер ведер, Модератор |
 |
Зарегистрирован: Пн апр 06, 2009 7:41 pm Сообщения: 4705 Откуда: Санкт-Петербург Репутация: 84 [ ? ]
Машина: Carina-E
Год выпуска: 1992
Двигатель: 3S-GE
|
|
машина 93 года, двигатель 3 СФЕ, без кондея и подушек. Предохранитель Ф32 помойму, идеот от коробки белосиний провод на замок приходит белокрасный, далее в замке этот провод замыкает цепь черно белый+черно красный. Есил ручками без замка путем проволки замыкать эти контакты, то когда замыкаешь черно красный предохранитель и вышибает( но 7,5А предохранитель в салоне не горит. я так понимаю что коротыш сидит гдето на этот отрезхке, только где ему там сидеть если дальше коса идет в завоской короб, и он по своему виду выглоядит не прикосновенным. Тоесть ну не могла по идеи коса там коротить.
_________________ Carina E 3S-FE 93г. Японка, левый руль, МКПП +Sprinter CArib AE95, Ford Explorer I, Skoda Yeti, VW Multivan T5, Mercedes R-Class W251, Газель матушка)) Будь тем кто ты есть.... до грани и за гранью Хочешь создать тему? тогда тебе сюда http://carina-e.ru/viewtopic.php?t=1607
|
|
| Вернуться к началу |
|
 |
|
sedoy2000
|
Добавлено: Чт апр 16, 2009 4:43 pm |
|
 |
| Герой былин народных |
 |
Зарегистрирован: Чт фев 05, 2009 6:38 pm Сообщения: 3848 Откуда: Пермский край Репутация: 65 [ ? ]
Машина: QASHQAI
Год выпуска: 2010
Двигатель: HR16DE
|
|
Судя по схеме он на форсунки идёт. Посмотри в этом направлении.
Корбку в подписи обозначь, а то схемы различаются.
_________________ CarinaE GLI 4A-FE(Lean Burn) 1993г. механика JPP красный (3j6) седан. Skoda Octavia Combi tour Год выпуска 2005 Двигатель 1,6 AKL ( всё в прошлом), CarinaE GLI LB 3S-fe 1992г. механика, JPP синенький лифт.
|
|
| Вернуться к началу |
|
 |
|
Лев
|
Добавлено: Чт апр 16, 2009 5:08 pm |
|
 |
| Коллекционер ведер, Модератор |
 |
Зарегистрирован: Пн апр 06, 2009 7:41 pm Сообщения: 4705 Откуда: Санкт-Петербург Репутация: 84 [ ? ]
Машина: Carina-E
Год выпуска: 1992
Двигатель: 3S-GE
|
|
Да он на форсунки идет, но говорю отрезок от замка до предохранителя на форсунки убран в короб под торпедой, короб видно не трогал никто с завода. Салонный предохранитель 7,5 ампер цел. млин че придется торпеду снимать?
Добавлено спустя 22 минуты 32 секунды:
имтересно, провоб от блока предохранителей отходит как белый с синей полосой, а на замок приходит белый с крачной полосой, на схеме есть колодка где он цвет меняет, но вот где эта колодка в машине(
_________________ Carina E 3S-FE 93г. Японка, левый руль, МКПП +Sprinter CArib AE95, Ford Explorer I, Skoda Yeti, VW Multivan T5, Mercedes R-Class W251, Газель матушка)) Будь тем кто ты есть.... до грани и за гранью Хочешь создать тему? тогда тебе сюда http://carina-e.ru/viewtopic.php?t=1607
|
|
| Вернуться к началу |
|
 |
|
sedoy2000
|
Добавлено: Чт апр 16, 2009 8:02 pm |
|
 |
| Герой былин народных |
 |
Зарегистрирован: Чт фев 05, 2009 6:38 pm Сообщения: 3848 Откуда: Пермский край Репутация: 65 [ ? ]
Машина: QASHQAI
Год выпуска: 2010
Двигатель: HR16DE
|
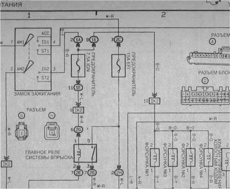
Лев писал(а): до предохранителя на форсунки где ты нашёл этот предохранитель?
Попробуй тупо отключить форсунки,выключить замок зажигания, отключить предохранитель 7,5А IGN и прозвонить провод, если не замыкает начинай подключать по порядку всё что было отключено.
Где находятся контакты 1А и 1Е я не знаю, двигатель у меня другой.
| Вложения: |

зажигание.jpg [ 65.68 КБ | Просмотров: 8096 ]
|
_________________ CarinaE GLI 4A-FE(Lean Burn) 1993г. механика JPP красный (3j6) седан. Skoda Octavia Combi tour Год выпуска 2005 Двигатель 1,6 AKL ( всё в прошлом), CarinaE GLI LB 3S-fe 1992г. механика, JPP синенький лифт.
Последний раз редактировалось sedoy2000 Пт апр 17, 2009 7:47 am, всего редактировалось 1 раз.
|
|
| Вернуться к началу |
|
 |
|
Лев
|
Добавлено: Чт апр 16, 2009 8:51 pm |
|
 |
| Коллекционер ведер, Модератор |
 |
Зарегистрирован: Пн апр 06, 2009 7:41 pm Сообщения: 4705 Откуда: Санкт-Петербург Репутация: 84 [ ? ]
Машина: Carina-E
Год выпуска: 1992
Двигатель: 3S-GE
|
|
прикольная схемка, я вот еще грешу на колодки IK2 тока надо их найти.
_________________ Carina E 3S-FE 93г. Японка, левый руль, МКПП +Sprinter CArib AE95, Ford Explorer I, Skoda Yeti, VW Multivan T5, Mercedes R-Class W251, Газель матушка)) Будь тем кто ты есть.... до грани и за гранью Хочешь создать тему? тогда тебе сюда http://carina-e.ru/viewtopic.php?t=1607
|
|
| Вернуться к началу |
|
 |
|
sedoy2000
|
Добавлено: Чт апр 16, 2009 9:00 pm |
|
 |
| Герой былин народных |
 |
Зарегистрирован: Чт фев 05, 2009 6:38 pm Сообщения: 3848 Откуда: Пермский край Репутация: 65 [ ? ]
Машина: QASHQAI
Год выпуска: 2010
Двигатель: HR16DE
|
Лев писал(а): прикольная схемка Ну ты даёшь... Даже схемы нет? http://www.narod.ru/disk/801072000/Toyo ... 2-1998(PDF).rar.html Skif1980 выкладывал.
_________________ CarinaE GLI 4A-FE(Lean Burn) 1993г. механика JPP красный (3j6) седан. Skoda Octavia Combi tour Год выпуска 2005 Двигатель 1,6 AKL ( всё в прошлом), CarinaE GLI LB 3S-fe 1992г. механика, JPP синенький лифт.
Последний раз редактировалось sedoy2000 Пт апр 17, 2009 7:25 am, всего редактировалось 1 раз.
|
|
| Вернуться к началу |
|
 |
|
Лев
|
Добавлено: Чт апр 16, 2009 9:09 pm |
|
 |
| Коллекционер ведер, Модератор |
 |
Зарегистрирован: Пн апр 06, 2009 7:41 pm Сообщения: 4705 Откуда: Санкт-Петербург Репутация: 84 [ ? ]
Машина: Carina-E
Год выпуска: 1992
Двигатель: 3S-GE
|
|
она не работает, ссылка всмысле. Не схема есть букварная, но видимо букварь такой она кусками.
_________________ Carina E 3S-FE 93г. Японка, левый руль, МКПП +Sprinter CArib AE95, Ford Explorer I, Skoda Yeti, VW Multivan T5, Mercedes R-Class W251, Газель матушка)) Будь тем кто ты есть.... до грани и за гранью Хочешь создать тему? тогда тебе сюда http://carina-e.ru/viewtopic.php?t=1607
|
|
| Вернуться к началу |
|
 |
|
БелыйГусь
|
Добавлено: Чт апр 16, 2009 9:23 pm |
|
 |
| Хранитель традиций клуба, Модератор |
 |
Зарегистрирован: Пн сен 24, 2007 9:36 pm Сообщения: 4584 Откуда: Москва, ЗАО, Раменки Репутация: 141 [ ? ]
|
sedoy2000 писал(а): Где находятся контакты 1А и 1Е я не знаю Лев писал(а): грешу на колодки IK2 тока надо их найти 1А, 1Е и прочие IK2 неплохо ищутся тут - http://carina-e.ru/viewtopic.php?t=1079
_________________ CarinaE SF, 7A-FE LB, 07.1996, англичанка
|
|
| Вернуться к началу |
|
 |
|
Лев
|
Добавлено: Чт апр 16, 2009 10:30 pm |
|
 |
| Коллекционер ведер, Модератор |
 |
Зарегистрирован: Пн апр 06, 2009 7:41 pm Сообщения: 4705 Откуда: Санкт-Петербург Репутация: 84 [ ? ]
Машина: Carina-E
Год выпуска: 1992
Двигатель: 3S-GE
|
|
короче встрял я с этим коротышом(
Добавлено спустя 17 минут 48 секунд:
Осталось только понять как прозвонить, если скидываю любую из клем рвется цепь, тока если есть каротышь на массу контролькой тыкать последовательно в разьемы.
_________________ Carina E 3S-FE 93г. Японка, левый руль, МКПП +Sprinter CArib AE95, Ford Explorer I, Skoda Yeti, VW Multivan T5, Mercedes R-Class W251, Газель матушка)) Будь тем кто ты есть.... до грани и за гранью Хочешь создать тему? тогда тебе сюда http://carina-e.ru/viewtopic.php?t=1607
|
|
| Вернуться к началу |
|
 |
|
SwiTRUS
|
Добавлено: Чт апр 16, 2009 11:20 pm |
|
 |
| Инструктор |
 |
Зарегистрирован: Вс окт 19, 2008 5:55 pm Сообщения: 369 Откуда: москва Репутация: 2 [ ? ]
|
|
тут контролькой не обойтись, тестер нужен хотяб китайский совсем )))
а форсунки можно по одной померить сопротивление,
потом померить при снятом предохранителе прозвонить провода на массу (при включенном и выключенном замке)
так же позвонить выводы форсунок на корпус
_________________ Carina II 1.6 4A-F МКПП 90 л.с. Карбюратор. 1991 г. Германия.
Японская неоклассика 
|
|
| Вернуться к началу |
|
 |
|
Лев
|
Добавлено: Пт апр 17, 2009 12:06 am |
|
 |
| Коллекционер ведер, Модератор |
 |
Зарегистрирован: Пн апр 06, 2009 7:41 pm Сообщения: 4705 Откуда: Санкт-Петербург Репутация: 84 [ ? ]
Машина: Carina-E
Год выпуска: 1992
Двигатель: 3S-GE
|
|
да тестер есть, форсункия я знаю сопротивление, а вот как мерить провод обчыный, как там отличить отрыв или коротыш?
_________________ Carina E 3S-FE 93г. Японка, левый руль, МКПП +Sprinter CArib AE95, Ford Explorer I, Skoda Yeti, VW Multivan T5, Mercedes R-Class W251, Газель матушка)) Будь тем кто ты есть.... до грани и за гранью Хочешь создать тему? тогда тебе сюда http://carina-e.ru/viewtopic.php?t=1607
|
|
| Вернуться к началу |
|
 |
|
Vitek
|
Добавлено: Пт апр 17, 2009 12:37 am |
|
 |
| Внесен в большую энциклопедию |
 |
Зарегистрирован: Пн апр 14, 2008 2:45 am Сообщения: 2972 Откуда: Моск.обл. г.Юбилейный Репутация: 87 [ ? ]
Машина: Carina-E Hatch
Год выпуска: 1997
Двигатель: 7A-FE LB
|
Лев
Скинь фишку с трамблёра, и попробуй включить зажигание без него. Если предохранители при таком раскладе гореть перестанут, скажу что делать дальше. 
_________________ Что один человек сделал, - другой всегда разобрать сумеет! (кузнец из к/ф "Формула любви") Carina-E Liftback 01/97 7A-FE(LB)
|
|
| Вернуться к началу |
|
 |
|
Лев
|
Добавлено: Пт апр 17, 2009 12:45 am |
|
 |
| Коллекционер ведер, Модератор |
 |
Зарегистрирован: Пн апр 06, 2009 7:41 pm Сообщения: 4705 Откуда: Санкт-Петербург Репутация: 84 [ ? ]
Машина: Carina-E
Год выпуска: 1992
Двигатель: 3S-GE
|
|
Оки) тока говорю сразу трамблер новый, и оригинальный) А еще какую из двух скинуть?))))))))))))))0
_________________ Carina E 3S-FE 93г. Японка, левый руль, МКПП +Sprinter CArib AE95, Ford Explorer I, Skoda Yeti, VW Multivan T5, Mercedes R-Class W251, Газель матушка)) Будь тем кто ты есть.... до грани и за гранью Хочешь создать тему? тогда тебе сюда http://carina-e.ru/viewtopic.php?t=1607
|
|
| Вернуться к началу |
|
 |
|
Vitek
|
Добавлено: Пт апр 17, 2009 1:05 am |
|
 |
| Внесен в большую энциклопедию |
 |
Зарегистрирован: Пн апр 14, 2008 2:45 am Сообщения: 2972 Откуда: Моск.обл. г.Юбилейный Репутация: 87 [ ? ]
Машина: Carina-E Hatch
Год выпуска: 1997
Двигатель: 7A-FE LB
|
Лев писал(а): Оки) тока говорю сразу трамблер новый, и оригинальный) А еще какую из двух скинуть?))))))))))))))0
Новый и оригинальный говоришь? Тогда сложнее, но всё же попробуй. А какой скидывать? Смутно помню, завтра точно посмотрю. Там вроде один от замка идёт, другой на тахометр, диагностический разъём, и прочую лабуду. Интересует тот, что от замка. А впрочем, если и второй скинешь, не помешает. 
_________________ Что один человек сделал, - другой всегда разобрать сумеет! (кузнец из к/ф "Формула любви") Carina-E Liftback 01/97 7A-FE(LB)
|
|
| Вернуться к началу |
|
 |
|
sedoy2000
|
Добавлено: Пт апр 17, 2009 7:35 am |
|
 |
| Герой былин народных |
 |
Зарегистрирован: Чт фев 05, 2009 6:38 pm Сообщения: 3848 Откуда: Пермский край Репутация: 65 [ ? ]
Машина: QASHQAI
Год выпуска: 2010
Двигатель: HR16DE
|
|
Vitek, прошу прощения, что встреваю, а при чем здесь трамблёр?
БелыйГусь, спасибо на напоминание. Помню, что где-то на форуме есть, а вот искаться некогда уже было.
_________________ CarinaE GLI 4A-FE(Lean Burn) 1993г. механика JPP красный (3j6) седан. Skoda Octavia Combi tour Год выпуска 2005 Двигатель 1,6 AKL ( всё в прошлом), CarinaE GLI LB 3S-fe 1992г. механика, JPP синенький лифт.
|
|
| Вернуться к началу |
|
 |
|
Vitek
|
Добавлено: Пт апр 17, 2009 7:55 am |
|
 |
| Внесен в большую энциклопедию |
 |
Зарегистрирован: Пн апр 14, 2008 2:45 am Сообщения: 2972 Откуда: Моск.обл. г.Юбилейный Репутация: 87 [ ? ]
Машина: Carina-E Hatch
Год выпуска: 1997
Двигатель: 7A-FE LB
|
sedoy2000 писал(а): Vitek, прошу прощения, что встреваю, а при чем здесь трамблёр? Посмотрим.  Просто был у меня недавно аналогичный случай на машине друга. Симптомы - один- в-один. Тоже по форсункам с тестером лазили.  В итоге нашли косяк в другом месте, где и не подозревали. Но не факт, конечно, что здесь то же самое, потому и прошу для начала проверить вариант с отключением трамблёра.
_________________ Что один человек сделал, - другой всегда разобрать сумеет! (кузнец из к/ф "Формула любви") Carina-E Liftback 01/97 7A-FE(LB)
|
|
| Вернуться к началу |
|
 |
|
sedoy2000
|
Добавлено: Пт апр 17, 2009 8:02 am |
|
 |
| Герой былин народных |
 |
Зарегистрирован: Чт фев 05, 2009 6:38 pm Сообщения: 3848 Откуда: Пермский край Репутация: 65 [ ? ]
Машина: QASHQAI
Год выпуска: 2010
Двигатель: HR16DE
|
|
Понятно, действительно чудеса бывают.
А что было с машиной друга?
_________________ CarinaE GLI 4A-FE(Lean Burn) 1993г. механика JPP красный (3j6) седан. Skoda Octavia Combi tour Год выпуска 2005 Двигатель 1,6 AKL ( всё в прошлом), CarinaE GLI LB 3S-fe 1992г. механика, JPP синенький лифт.
|
|
| Вернуться к началу |
|
 |
|
Лев
|
Добавлено: Пт апр 17, 2009 9:48 pm |
|
 |
| Коллекционер ведер, Модератор |
 |
Зарегистрирован: Пн апр 06, 2009 7:41 pm Сообщения: 4705 Откуда: Санкт-Петербург Репутация: 84 [ ? ]
Машина: Carina-E
Год выпуска: 1992
Двигатель: 3S-GE
|
|
))) Только проблдема у меня машина в 60 километрах от дома, за городом))) Завтра поеду.
_________________ Carina E 3S-FE 93г. Японка, левый руль, МКПП +Sprinter CArib AE95, Ford Explorer I, Skoda Yeti, VW Multivan T5, Mercedes R-Class W251, Газель матушка)) Будь тем кто ты есть.... до грани и за гранью Хочешь создать тему? тогда тебе сюда http://carina-e.ru/viewtopic.php?t=1607
|
|
| Вернуться к началу |
|
 |
|
sedoy2000
|
Добавлено: Пт апр 17, 2009 9:55 pm |
|
 |
| Герой былин народных |
 |
Зарегистрирован: Чт фев 05, 2009 6:38 pm Сообщения: 3848 Откуда: Пермский край Репутация: 65 [ ? ]
Машина: QASHQAI
Год выпуска: 2010
Двигатель: HR16DE
|
Лев, удачи...  не забудь отписатся потом.
_________________ CarinaE GLI 4A-FE(Lean Burn) 1993г. механика JPP красный (3j6) седан. Skoda Octavia Combi tour Год выпуска 2005 Двигатель 1,6 AKL ( всё в прошлом), CarinaE GLI LB 3S-fe 1992г. механика, JPP синенький лифт.
|
|
| Вернуться к началу |
|
 |
|
Лев
|
Добавлено: Пт апр 17, 2009 11:33 pm |
|
 |
| Коллекционер ведер, Модератор |
 |
Зарегистрирован: Пн апр 06, 2009 7:41 pm Сообщения: 4705 Откуда: Санкт-Петербург Репутация: 84 [ ? ]
Машина: Carina-E
Год выпуска: 1992
Двигатель: 3S-GE
|
|
Оки)
_________________ Carina E 3S-FE 93г. Японка, левый руль, МКПП +Sprinter CArib AE95, Ford Explorer I, Skoda Yeti, VW Multivan T5, Mercedes R-Class W251, Газель матушка)) Будь тем кто ты есть.... до грани и за гранью Хочешь создать тему? тогда тебе сюда http://carina-e.ru/viewtopic.php?t=1607
|
|
| Вернуться к началу |
|
 |
|
Лев
|
Добавлено: Вс апр 19, 2009 12:55 pm |
|
 |
| Коллекционер ведер, Модератор |
 |
Зарегистрирован: Пн апр 06, 2009 7:41 pm Сообщения: 4705 Откуда: Санкт-Петербург Репутация: 84 [ ? ]
Машина: Carina-E
Год выпуска: 1992
Двигатель: 3S-GE
|
|
Вчера вытащи подкопотную косу, распустил, отмыл, перемотал заново примерно 3/4 длинны, пока коротыш сидит. Причем в сборке под торедой отключено все кроме разьема IK2 но коротышь всеравно есть. Буду искать, если успею сниму торпедо сегодня.
_________________ Carina E 3S-FE 93г. Японка, левый руль, МКПП +Sprinter CArib AE95, Ford Explorer I, Skoda Yeti, VW Multivan T5, Mercedes R-Class W251, Газель матушка)) Будь тем кто ты есть.... до грани и за гранью Хочешь создать тему? тогда тебе сюда http://carina-e.ru/viewtopic.php?t=1607
|
|
| Вернуться к началу |
|
 |
Кто сейчас на конференции |
Сейчас этот форум просматривают: нет зарегистрированных пользователей и гости: 1 |
|
Вы не можете начинать темы Вы не можете отвечать на сообщения Вы не можете редактировать свои сообщения Вы не можете удалять свои сообщения Вы не можете добавлять вложения
|
|