Toyota Carina E

Форум владельцев автомобиля Carina E
Текущее время: Вс май 24, 2026 1:20 am

Часовой пояс: UTC + 3 часа [ Летнее время ]

,,



Начать новую тему Ответить на тему  [ Сообщений: 12 ] 
Автор Сообщение
 Заголовок сообщения: Нужна схема концевиков!!
СообщениеДобавлено: Пт окт 16, 2015 10:09 am 
Не в сети
Инструктор
Аватара пользователя

Зарегистрирован: Вс авг 03, 2014 5:46 pm
Сообщения: 395
Откуда: Ростов-на-дону
Репутация: 5 [ ? ]
Машина: Toyota Carina E
Год выпуска: 1996
Двигатель: 7AFE STD
Добрый день! У кого есть мануал со схемами электрики? Нужна схема работы концевиков! Скиньте пожалуйста!
Проблема в том что лампочка открытой двери сама по себе вкл/выкл когда захочет! Сигналка ругается громким матом! Выручайте!

Добавлено спустя 5 минут 19 секунд:
Кстати, концевики все рабочие! Сам перебирал их летом! Да и не в них дело, так как в момент когда двери закрыты, отключал все концевики, включая багажный! А лампа на панели все равно горела! Еле угамонил! сама потухла! :ps_ih:

_________________
Изображение


Вернуться к началу
 Профиль  
 
 Заголовок сообщения: Re: Нужна схема концевиков!!
СообщениеДобавлено: Пт окт 16, 2015 10:26 am 
Не в сети
Герой былин народных
Аватара пользователя

Зарегистрирован: Пн сен 30, 2013 7:47 am
Сообщения: 3890
Откуда: Тюмень
Репутация: 123 [ ? ]
Машина: Carina E Sedan
Год выпуска: 1993
Двигатель: 7A-FE STD теперь АКПП :-)
От короны пойдет?

_________________
Алексей.


Вернуться к началу
 Профиль  
 
 Заголовок сообщения: Re: Нужна схема концевиков!!
СообщениеДобавлено: Пт окт 16, 2015 10:42 am 
Не в сети
Инструктор
Аватара пользователя

Зарегистрирован: Вс авг 03, 2014 5:46 pm
Сообщения: 395
Откуда: Ростов-на-дону
Репутация: 5 [ ? ]
Машина: Toyota Carina E
Год выпуска: 1996
Двигатель: 7AFE STD
ALEX-72 писал(а):
От короны пойдет?

Думаю да!

_________________
Изображение


Вернуться к началу
 Профиль  
 
 Заголовок сообщения: Re: Нужна схема концевиков!!
СообщениеДобавлено: Пт окт 16, 2015 10:51 am 
Не в сети
Человек-легенда
Аватара пользователя

Зарегистрирован: Пт окт 22, 2010 11:08 am
Сообщения: 8451
Откуда: Лукоянов-Арзамас-Москва
Репутация: 135 [ ? ]
Машина: Тойота Авенсис ST220L-AEMEKW
Год выпуска: 2001
Двигатель: 3S-FE
Я так понимаю сигналка подключена к лампочке на приборке.

_________________
Тойота Авенсис Т-22,3S-FE,S54,DIS-2,седан,выпуск 07.2001,цвет 209,отделка LA 14-02,комплектация Sol. Была Карина Е,4а-фе,стд,1996 год.


Вернуться к началу
 Профиль  
 
 Заголовок сообщения: Re: Нужна схема концевиков!!
СообщениеДобавлено: Пт окт 16, 2015 10:58 am 
Не в сети
Герой былин народных
Аватара пользователя

Зарегистрирован: Пн сен 30, 2013 7:47 am
Сообщения: 3890
Откуда: Тюмень
Репутация: 123 [ ? ]
Машина: Carina E Sedan
Год выпуска: 1993
Двигатель: 7A-FE STD теперь АКПП :-)
Тоб161 писал(а):
Думаю да!

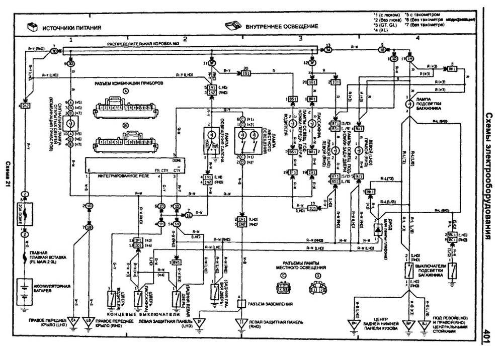
Держи, качество правда не очень, но читабельно:


Вложения:
Внутреннее освещение.jpg
Внутреннее освещение.jpg [ 129.28 КБ | Просмотров: 7775 ]

_________________
Алексей.
Вернуться к началу
 Профиль  
 
 Заголовок сообщения: Re: Нужна схема концевиков!!
СообщениеДобавлено: Пт окт 16, 2015 11:14 am 
Не в сети
Инструктор

Зарегистрирован: Чт ноя 01, 2012 2:00 am
Сообщения: 405
Откуда: Москва ВАО
Репутация: 10 [ ? ]
Машина: тойота карина е
Год выпуска: 1995
Двигатель: 7AFE\LB Англия.107л.с.МКПП-C57
Тоб161 писал(а):
Сигналка ругается громким матом!

Смотри контакт массы или сам провод,была такая х..ня. Спереди слева сверху один на телевизоре , второй изнутри, и на правой стороне крепление массы на коллекторе впускном на кузов.


Вернуться к началу
 Профиль  
 
 Заголовок сообщения: Re: Нужна схема концевиков!!
СообщениеДобавлено: Пт окт 16, 2015 11:50 am 
Не в сети
Инструктор
Аватара пользователя

Зарегистрирован: Вс авг 03, 2014 5:46 pm
Сообщения: 395
Откуда: Ростов-на-дону
Репутация: 5 [ ? ]
Машина: Toyota Carina E
Год выпуска: 1996
Двигатель: 7AFE STD
ALEX-72
Спасибо!
kizia227
Понял, проверю!

_________________
Изображение


Вернуться к началу
 Профиль  
 
 Заголовок сообщения: Re: Нужна схема концевиков!!
СообщениеДобавлено: Вс авг 16, 2020 5:56 pm 
Не в сети
Контролер

Зарегистрирован: Вт сен 25, 2012 10:24 am
Сообщения: 529
Откуда: Калуга
Репутация: 18 [ ? ]
Машина: Carina E седан японка
Год выпуска: 1993
Двигатель: 4A-FE (STD)
Вот и мне понадобилось... Может у кого есть опыт?
Проехал за последнюю неделю около 200км по убитой дороге (убитой от слова совсем, иногда ехал по обочине, там ровнее), и уже вчера на подъезде к дому на последних 100км ровной дороги вдруг начала загораться лампа открытой двери. Загоралась и гасла даже на минимальных кочках, моргала от закрытия дверей. Как и у ТС, концевики по отдельности живы - отсоединил от кузова все по очереди, лампа горит.
Отключил блок сигналки - лампа горит.
Отключил блок управления ЦЗ (на кронштейне справа внутри консоли центральной) - лампа горит.
Полез шевелить провода в ногах переднего пассажира, справа около двери под накладкой, отключив концевики с передних дверей и закрыв задние.
Лампа гореть не должна в этом положении, но на шевеление откликалась, периодически вспыхивала и гасла. Т.к. проводов справа-внизу много, пока искал нужный и шевелил по очереди, всё пришло в норму :( В один момент лампа погасла и больше на шевеление не откликалась, как я ни дергал этот жгут и пучок проводки.
Может быть кто подскажет (по схеме, цветам или разъемам), как найти линии, которые расположены в ногах пассажира и которые связаны с индикацией открытой двери?

_________________
Илья.
CARINA E XLI (JPP) SEDAN AT190, 4AFE (STD), 02.1993, МКПП, 742 (зеленовато-голубой жемчуг). Электростеклоподъемники, кондей.


Вернуться к началу
 Профиль  
 
 Заголовок сообщения: Re: Нужна схема концевиков!!
СообщениеДобавлено: Вс авг 16, 2020 6:10 pm 
Не в сети
Герой былин народных

Зарегистрирован: Сб янв 18, 2014 7:59 pm
Сообщения: 3527
Откуда: Таганрог
Репутация: 59 [ ? ]
Машина: Toyota Carina-E
Год выпуска: 1996
Двигатель: 1.6LB
Если есть сигнализация и концевик капота, стоит начать с него. Мож проводок слетел и на кузов замыкает.

_________________
В третий раз купил старик Toyota Carina-E...


Вернуться к началу
 Профиль  
 
 Заголовок сообщения: Re: Нужна схема концевиков!!
СообщениеДобавлено: Вс авг 16, 2020 6:15 pm 
Не в сети
Контролер

Зарегистрирован: Вт сен 25, 2012 10:24 am
Сообщения: 529
Откуда: Калуга
Репутация: 18 [ ? ]
Машина: Carina E седан японка
Год выпуска: 1993
Двигатель: 4A-FE (STD)
Сигналка есть, но отключение её ничего не дало.
Концевика капота нет (либо я никогда его не видел).

_________________
Илья.
CARINA E XLI (JPP) SEDAN AT190, 4AFE (STD), 02.1993, МКПП, 742 (зеленовато-голубой жемчуг). Электростеклоподъемники, кондей.


Вернуться к началу
 Профиль  
 
 Заголовок сообщения: Re: Нужна схема концевиков!!
СообщениеДобавлено: Пн авг 17, 2020 1:53 am 
Не в сети
Герой былин народных

Зарегистрирован: Сб янв 18, 2014 7:59 pm
Сообщения: 3527
Откуда: Таганрог
Репутация: 59 [ ? ]
Машина: Toyota Carina-E
Год выпуска: 1996
Двигатель: 1.6LB
Нужно найти концевик капота, возможно багажника.

Саму проводку проще отследить по факту. Находим проводок от концевика двери и по нему идем в сторону панели приборов. Рано или поздно, косяк найдется.

_________________
В третий раз купил старик Toyota Carina-E...


Вернуться к началу
 Профиль  
 
 Заголовок сообщения: Re: Нужна схема концевиков!!
СообщениеДобавлено: Пн авг 17, 2020 3:03 pm 
Не в сети
Контролер

Зарегистрирован: Вт сен 25, 2012 10:24 am
Сообщения: 529
Откуда: Калуга
Репутация: 18 [ ? ]
Машина: Carina E седан японка
Год выпуска: 1993
Двигатель: 4A-FE (STD)
Концевик багажника не при делах, проверено. При горящей лампочке открытой двери на приборке свет в багажнике не горит. Открываем багажник - свет загорается. Жмем на концевик багажника - свет гаснет.
То есть иными словами, по отдельности все концевики работают. Проблема именно в том, что 5 разомкнутых ("дверь закрыта") концевиков по итогу почему-то показывают горящую лампочку.
На выходных найду и зарисую провод, который отвечает за горящую лампочку на приборке. Если снова проявится, буду целенаправленно вызванивать именно его.

_________________
Илья.
CARINA E XLI (JPP) SEDAN AT190, 4AFE (STD), 02.1993, МКПП, 742 (зеленовато-голубой жемчуг). Электростеклоподъемники, кондей.


Вернуться к началу
 Профиль  
 
Показать сообщения за:  Поле сортировки  
Начать новую тему Ответить на тему  [ Сообщений: 12 ] 

Часовой пояс: UTC + 3 часа [ Летнее время ]

,,

Кто сейчас на конференции

Сейчас этот форум просматривают: нет зарегистрированных пользователей и гости: 2


Вы не можете начинать темы
Вы не можете отвечать на сообщения
Вы не можете редактировать свои сообщения
Вы не можете удалять свои сообщения
Вы не можете добавлять вложения

Найти:
Перейти:  
cron
Powered by phpBB® Forum Software © phpBB Group Статьи
Русская поддержка phpBB