Toyota Carina E
http://www.carina-e.ru/

подсветка кнопок
http://www.carina-e.ru/viewtopic.php?f=4&t=24495
Страница 1 из 3

Автор:  песок [ Вт авг 23, 2016 2:40 pm ]
Заголовок сообщения:  подсветка кнопок

может кто сталкивался с подобной проблемой,не горят при включении габаритов подсветка кнопок передний птф(слева от руля) тройка кнопок под дуйками(задний птф,обогрев стекла и аварийка)консоль печки тоже не освещается ну и в довесок кочерга акпп тоже не светится.по весне проводил профилактику-поменял все лампочки. приборка светится(кстати а питание на подсветку у них вместе) прикуриватель светится. что интересно все кнопки работают индикаторы горят,кнопки при нажатии функции свои выполняют а вот подсветки нету,чтой то я озадачился.лампочки проверил-рабочии.во как...

Автор:  ALEX-72 [ Вт авг 23, 2016 4:39 pm ]
Заголовок сообщения:  Re: подсветка кнопок

песок
А до тебя так было, или при тебе уже стало?, вообще идет одна цепь и на приборы
и на кнопки, и на подсветку прикуривателя тоже, единственное что у приборки
масса через регулятор включена, а у кнопок на прямую к массе, проверь
контрольной лампой, на всех фишках зеленый провод, относительно массы,
если плюс будет, значит масса отпала где то, если не будет, тогда плюс
где то потерялся, отпал :( , плюс сложнее будет искать :wo)(ll:

Автор:  песок [ Вт авг 23, 2016 4:50 pm ]
Заголовок сообщения:  Re: подсветка кнопок

ALEX-72 писал(а):
А до тебя так было


в том то и дело что до последнего всё работало,а вот "поиграться" с массой вот за это спасибо,попробую...

Автор:  ALEX-72 [ Вт авг 23, 2016 4:52 pm ]
Заголовок сообщения:  Re: подсветка кнопок

песок писал(а):
вот за это спасибо,попробую..

Не за что :D , главное понять чего нет, потом проще будет :)

Автор:  песок [ Вт авг 23, 2016 5:22 pm ]
Заголовок сообщения:  Re: подсветка кнопок

закину плюс в репу(хотя у тебя их там зашкаливает :co_ol: )ну чем могу.
по проблеме так и есть пропал минус-будем искать.спасибо...

Автор:  ALEX-72 [ Вт авг 23, 2016 6:05 pm ]
Заголовок сообщения:  Re: подсветка кнопок

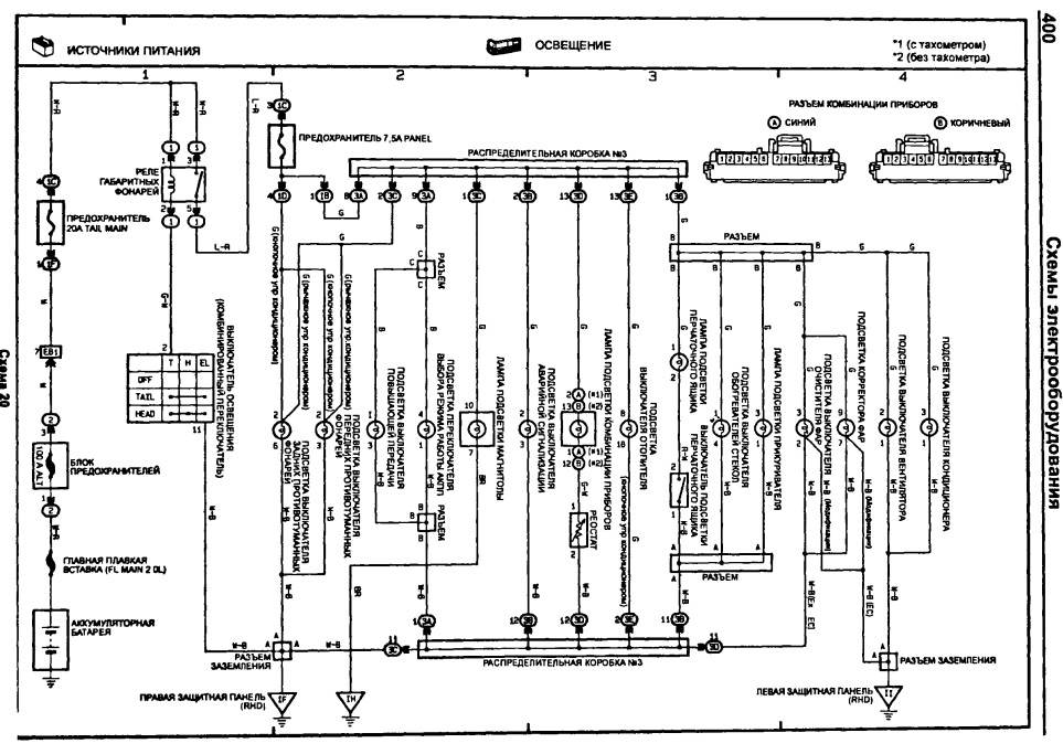
Вот схема, только где эта "коробка №3" и "защитные панели" :du_ma_et: ,
Вложение:
Подсветка кнопок.jpg
Подсветка кнопок.jpg [ 220.66 КБ | Просмотров: 14354 ]

возможно коробка №3 это та что под панелью прячется, но вначале проверь точки присоединения к кузову,
а это скорее всего левая или правая защитные панели, насколько я понял, это в ногах водителя с лева за
накладкой, и с права у пассажира, там сходятся все массы, причем эта панель крепится к кузову болтом,
проверь не выкрутился ли, и вообще проверяй все белые с черной полосой провода :)
ps. за + спасибки :), округлил :D

Автор:  песок [ Ср авг 24, 2016 12:00 pm ]
Заголовок сообщения:  Re: подсветка кнопок

прошедшей ночью гонял в Орёл,заметил индикатор дальнего света при включении дальнего на приборке тот который синий то горел то нет или моргал на кочках,вообще ничего не понял,потерянную массу с первого захода не нашёл,чувствую надо более серьёзно залезать

Автор:  ALEX-72 [ Ср авг 24, 2016 4:03 pm ]
Заголовок сообщения:  Re: подсветка кнопок

песок писал(а):
то горел то нет или моргал на кочках

Это может не связано, может сама лампа уже того... :) , хотя :du_ma_et:
песок писал(а):
потерянную массу с первого захода не нашёл

в районе прикуривателя к днищу еще масса какая то есть,
но это придется консоль с подлокотником снимать :(

Автор:  ALEX-72 [ Пн авг 29, 2016 6:36 am ]
Заголовок сообщения:  Re: подсветка кнопок

песок
Ну что, нашел массу, или нет?

Автор:  nikolai22 [ Пт ноя 11, 2016 12:59 pm ]
Заголовок сообщения:  Re: подсветка кнопок

Здарова мужики. Слушайте, а не могли бы вы кто сфотать свою панель приборов ночью, что у вас подсвечивается? Главное блок магнитофона и блок управления печкой. А то у меня то нифига не светиться, только кнопки когда на них нажимаешь. А то мне кажется что у меня там много чего не подсвечивается!)

Автор:  Medved [ Пт ноя 11, 2016 2:59 pm ]
Заголовок сообщения:  Re: подсветка кнопок

А должно подсвечивать. Прикуриватель, кнопки в режиме габаритов и печка.
http://carina-e.ru/viewtopic.php?f=17&t=8134

Автор:  andron58 [ Пт ноя 11, 2016 3:13 pm ]
Заголовок сообщения:  Re: подсветка кнопок

nikolai22
В каждой кнопке,если её вытащить на свет божий,сверху есть круглое окошко,в котором виден патрончик с безцокольной лампочкой,выкручивается плоской отвёрткой,меняется лампочка-должно гореть.В подсветке климы тоже 2 лампочки,вынимать неудобно,но решаемо.В прикуривателе 1 лампочка,как в климе.

Автор:  песок [ Сб ноя 12, 2016 1:57 pm ]
Заголовок сообщения:  Re: подсветка кнопок

ALEX-72 писал(а):
Ну что, нашел массу, или нет?

Да,ладно :D не поверишь-сгорели все лампочки(в кнопке ПТФ перед,зад,обогрев заднего стекла,аварийка,подсветка рычагов печки,кондея,кулисы акпп)до смешного,недавно проводил ревизию всем лампочкам,а тут разом все сгорели-ну так же не бывает-забирал от сварщиков-может опять они чего натворили
мне бы начать с лампочек проверять,но сбило с толку что все сразу да и недавно ревизию проводил-покупал менял все оригинальные-кучу денег отдал-короче диверсия не иначе :D
и самое интересное все сгоревшие лампочки с белым налётом внутри стекла как будто им 220 дали под цоколь

не поленился взял обычную лампочку 12 вольтовую подсоеденил к 220-пук о тотже белый налёт внутри-расследование продолжается :D

Автор:  Мурат1623 [ Сб ноя 12, 2016 6:10 pm ]
Заголовок сообщения:  Re: подсветка кнопок

Хорошо что ЭБУ не подпалили,а как такое могло произойти?

Автор:  nikolai22 [ Вс ноя 13, 2016 8:33 am ]
Заголовок сообщения:  Re: подсветка кнопок

Medved
О спасибо, у меня как раз блок печки и кондюка не светиться и прикуриватель, буду разбираться!

Автор:  песок [ Вс ноя 13, 2016 12:26 pm ]
Заголовок сообщения:  Re: подсветка кнопок

Мурат1623
я в электрике не силён,может есть у нас здесь,кто сможет предположить вероятную причину-буду благодарен

Автор:  bolshoy2549 [ Вс авг 20, 2017 2:27 pm ]
Заголовок сообщения:  Re: подсветка кнопок

Народ, а кто-нибудь знает номера лампочек подсветки кнопок?
Выкрутил одну, увидел такую маркировку: TSD 9 V-2, но по этой маркировке не бьётся ничего...

Добавлено спустя 11 минут 47 секунд:
Оригинальных ламп нет...может аналоги кто покупал?

Автор:  Freeman [ Вс авг 20, 2017 5:14 pm ]
Заголовок сообщения:  Re: подсветка кнопок

bolshoy2549
Если я лампочки в гараж не выложил, то попозже спущусь к машине и посмотрю. Предыдущий владелец купил пару штук таких лампочек. Кстати, они идут в сборе с пластиковым патроном, который ввинчивается в корпус кнопки.

Автор:  andron58 [ Вс авг 20, 2017 5:25 pm ]
Заголовок сообщения:  Re: подсветка кнопок

Кому интересно-можно поискать на просторах инета,типа таких- http://www.remcomplekt.ru/cat_info.php? ... 623&idn=25 Старая лампа скручивается,новая накручивается,лишнее откусывается-вуаля! Я в голодный год брал лампочки с дешёвой китайской гирлянды,на любой вкус и цвет,живут,правда,недолго-Китай! В наших древнючих станках с ЧПУ этих ламп-что грязи было!

Автор:  Freeman [ Вс авг 20, 2017 5:29 pm ]
Заголовок сообщения:  Re: подсветка кнопок

Кстати, нашёл статью на драйве:
https://www.drive2.ru/l/10171833/

Правда там Авенсис, но лампочки подсветки точно такие же в кнопках

Автор:  bolshoy2549 [ Вс авг 20, 2017 6:01 pm ]
Заголовок сообщения:  Re: подсветка кнопок

andron58 писал(а):
можно поискать на просторах инета

Поискал в городе, пробежался по магазам...продавцы только руками разводят.
Freeman
Это было бы просто супер! Жду!
Хотел уже диоды с али заказать: https://ru.aliexpress.com/item/1PCS-T3-T4-2-T4-7-LED-Neo-Wedge-Switch-Radio-Climate-Control-Bulb-Instrument-Dashboard/32798140563.html?spm=a2g0v.10010108.1000013.2.38f7f731XiAt0K&traffic_analysisId=recommend_2088_1_82199_new&scm=1007.13339.82199.0&pvid=0ec3b63a-393b-48c2-b8a8-07f56453ad1e&tpp=1
Но пока подожду...хотелось всё-таки нормальные лампочки использовать.
Freeman писал(а):
статью на драйве

Интересная статейка! Спасибо за инфу, щас буду искать по тем номерам

Добавлено спустя 12 минут 2 секунды:
Freeman
ещё просьба, может и размерчик замеряешь? :?
У меня получается D цоколя 9мм, высота лампы в сборе - 12мм

Мне просто интересно, у меня уже с лампами колхозить пытались или оригинальные перегорели?
На автопитере вот такое наименование: ЛАМПА T3 14V 0.91W ЗЕЛЁНАЯ с цоколем.
Щас пока на али лазил, нашёл диметры цоколей, Т3, Т4.2, Т4.7, соответственно 8мм-10мм-12мм.
А у меня 9мм - сделал вывод, что Т4 у меня...получается автопитер другой цоколь предлагает.
Может у авика всё таки лампы другие используются в кнопках?

Автор:  CTAC 43 [ Вс авг 20, 2017 7:44 pm ]
Заголовок сообщения:  Re: подсветка кнопок

Почти сразу после покупки машины поставил белые диоды вместо этих лампочек и ни каких бед. А так в любых радиодеталях сами лампы можно купить и вставить в старые цоколя. С диодами кнопки теперь и при ярком солнце видно

Вложения:
кнопки.jpg
кнопки.jpg [ 250.53 КБ | Просмотров: 13398 ]

Автор:  bolshoy2549 [ Вс авг 20, 2017 7:58 pm ]
Заголовок сообщения:  Re: подсветка кнопок

CTAC 43 писал(а):
диоды вместо этих лампочек

Не осталось наименования диодов, случаем?
CTAC 43 писал(а):
вставить в старые цоколя

в том-то и проблема, не хватает у меня цоколей...:)

А ночью не слишком ярко светятся?
И в печке аналогичные используются, как и в кнопках?

Автор:  andron58 [ Вс авг 20, 2017 8:23 pm ]
Заголовок сообщения:  Re: подсветка кнопок

[quote="bolshoy2549"][/quote]
Да диоды пофиг какие,главное,чтобы в габариты влезли. Я у себя выкинул сразу эти лампы вместе с цоколем,запаял мертвяком прямо на плату светодиод с балластником 1 кОм(полярность надо только соблюсти),там места много,получилась вечная подсветка. В приборке тоже самое.

Автор:  CTAC 43 [ Вс авг 20, 2017 9:26 pm ]
Заголовок сообщения:  Re: подсветка кнопок

bolshoy2549 писал(а):
А ночью не слишком ярко светятся?
И в печке аналогичные используются, как и в кнопках?

Ночью не слепят и не отвлекают. В печке стоят такие же как и в кнопках,как на картинке ниже, только в кнопках эти диоды вынуты из белых цоколей и вставлены штатные для кнопок цоколя.

Вложения:
диод.jpg
диод.jpg [ 21.18 КБ | Просмотров: 13381 ]

Страница 1 из 3 Часовой пояс: UTC + 3 часа [ Летнее время ]
Powered by phpBB® Forum Software © phpBB Group
http://www.phpbb.com/