Toyota Carina E
http://www.carina-e.ru/

Подключение ВАЗовских обогревателей сиденья
http://www.carina-e.ru/viewtopic.php?f=4&t=15383
Страница 1 из 20

Автор:  happydest1ny [ Пт окт 28, 2011 5:06 pm ]
Заголовок сообщения:  вопрос про штатный подогрев сидений

как именно он должен греть?
у меня на обоих сидениях греет только спину, так и должно быть? или косяк где...
если что то куда лезть в первую очередь и что смотреть?
прошу ответа знатоков :ga-ze-ta;

Автор:  Никита [ Пт окт 28, 2011 5:30 pm ]
Заголовок сообщения:  Re: вопрос про штатный подогрев сидений

у тебя перетерлись скорее всего нагревательные элементы на нижней части(ёрзать меньше надо :D ),но перед тем как туда лезть,посмотри снизу сидений,провода все подцеплены,которые идут в само сидение

Автор:  Евген [ Пт окт 28, 2011 5:35 pm ]
Заголовок сообщения:  Re: вопрос про штатный подогрев сидений

Где-то косяк, ибо у меня штатный греет и пятую точку (сильнее) и спину.

Автор:  RleoS [ Сб окт 29, 2011 7:29 pm ]
Заголовок сообщения:  Re: вопрос про штатный подогрев сидений

Ну да, должен греть. Пытался спаять, но что-то этот материал не паяется. Может кто решал такую проблему? И еще там стоит плоское термо реле, тоже бы заменить...

Автор:  happydest1ny [ Пн окт 31, 2011 8:52 pm ]
Заголовок сообщения:  Re: вопрос про штатный подогрев сидений

посмотрел, провод один туда подходит,разъем надежно соединен, выглядит все добротно, получается что перетерлись нагревательные элементы. И ведь на пассажирском тоже, странно...
Что с ними делать то теперь, паять? ставить новые другие элементы? или эти как-то лечатся, где гуру электрики? =) отзовитесь.

Автор:  happydest1ny [ Пт ноя 04, 2011 9:46 am ]
Заголовок сообщения:  Re: вопрос про штатный подогрев сидений

Блин, че делать то? зима на носу, просто так в слепую не хочется сидение окручивать...
может сразу другие нагревательные элементы взять, может от нашемарки подойдут типа приоры?
кто сие проделывал?

Автор:  well [ Пт ноя 04, 2011 9:50 am ]
Заголовок сообщения:  Re: вопрос про штатный подогрев сидений

happydest1ny писал(а):
может сразу другие нагревательные элементы взять, может от нашемарки подойдут типа приоры?
кто сие проделывал?

viewtopic.php?p=116343 тут глянь..

Автор:  Rash [ Пт ноя 04, 2011 9:52 am ]
Заголовок сообщения:  Re: вопрос про штатный подогрев сидений

happydest1ny
От емели элементы ставят

Автор:  Женя-BOND [ Ср июн 06, 2012 9:00 am ]
Заголовок сообщения:  Подключение ВАЗовских обогревателей сиденья

Номера кнопушек:

T11-6800980 (левая)
T11-6800990 (правая)

А по ценам - фокус-покус:
Если выбираем Чери Тигго:
левая: 425,06 и есть картинки:
Вложение:
Img00.jpg
Img00.jpg [ 16 КБ | Просмотров: 17185 ]

Вложение:
Img2.jpg
Img2.jpg [ 16 КБ | Просмотров: 17185 ]

Вложение:
Img.jpg
Img.jpg [ 16 КБ | Просмотров: 17185 ]

правая: 242,79 и картинки:
Вложение:
1.jpg
1.jpg [ 16 КБ | Просмотров: 17185 ]

Вложение:
2.jpg
2.jpg [ 16 КБ | Просмотров: 17185 ]

Вложение:
3.jpg
3.jpg [ 16 КБ | Просмотров: 17185 ]


А если выбрать Грэйт Валл, то картинок нет, а кнопушки будут:
левая - 240,06 рэ
правая - 238,69 рэ

Автор:  Женя-BOND [ Ср июл 25, 2012 7:51 pm ]
Заголовок сообщения:  Re: Carina E club Нижний Новгород

Ценой 3-х предохранителей дошел до распиновки кнопки попогреев. С тел. Фигово заливать. Как дорвусь до нэта-выложу.

Автор:  Женя-BOND [ Вт июл 31, 2012 10:07 am ]
Заголовок сообщения:  Re: Carina E club Нижний Новгород

обещанная распиновка кнопаря попогреев.

Ввиду наличия на текущий момент только кнопки для левого попогрея, то распиновка дана для него пока.

Для левого попогрея разъем синего цвета вот такого вида:

Вложение:
разъем.JPG [12.25 КБ]
Скачиваний: 2579


требуемый нам разъем:

Вложение:
новый разъем.JPG [14.91 КБ]
Скачиваний: 2579


ВНИМАНИЕ!!! Закралась ошибочка!!! тонк.зел надо сажать на 5-ю ножку!!! тонк. ч/б на 4-ю

его распиновка будет таковой:

Вложение:
распиновка левой кнопки.jpg
распиновка левой кнопки.jpg [ 33.13 КБ | Просмотров: 17204 ]


Если кому интересно, то вот номера пинов в разъеме Карины и их соответствие в Чери или Грэйт Воле:

Вложение:
распиновка (номера пинов).jpg
распиновка (номера пинов).jpg [ 20.9 КБ | Просмотров: 17204 ]


Добавлено спустя 18 минут 10 секунд:
ну и по традиции немного фото :)

Кнопарь в разборе:

Вложение:
Фото0684.jpg
Фото0684.jpg [ 275.17 КБ | Просмотров: 17199 ]


Задняя часть левого:

Вложение:
Фото0685.jpg
Фото0685.jpg [ 320.61 КБ | Просмотров: 17199 ]


Левая от правой визуально помимо надписей L и R на кнопаре различаются цветом пластмассы задней части. Левая кнопка - синяя, правая - серая (м.б. зеленоватой и прочих подобных оттенков).

Букварь по теме:

Вложение:
Фото0686.jpg
Фото0686.jpg [ 364.08 КБ | Просмотров: 17199 ]


разъемы под консолью:

Вложение:
Фото0687.jpg
Фото0687.jpg [ 232.73 КБ | Просмотров: 17199 ]


Синий - левый попогрей, непонятного цвета - правый.

Разъемы под креслами:
Вложение:
Фото0689.jpg
Фото0689.jpg [ 267.46 КБ | Просмотров: 17199 ]

Вложение:
Фото0690.jpg
Фото0690.jpg [ 319.78 КБ | Просмотров: 17199 ]


тестим...
Вложение:
Фото0691.jpg
Фото0691.jpg [ 302.88 КБ | Просмотров: 17199 ]

Вложение:
Фото0692.jpg
Фото0692.jpg [ 382.61 КБ | Просмотров: 17199 ]


Добавлено спустя 15 минут 26 секунд:
диоды кнопки:

режим LOW
Вложение:
Фото0693.jpg
Фото0693.jpg [ 296.72 КБ | Просмотров: 17196 ]


режим HI
Вложение:
Фото0694.jpg
Фото0694.jpg [ 203.56 КБ | Просмотров: 17196 ]


+ подсветка
Вложение:
Фото0695.jpg
Фото0695.jpg [ 218.3 КБ | Просмотров: 17196 ]


тестилка
Вложение:
Фото0696.jpg
Фото0696.jpg [ 414.1 КБ | Просмотров: 17196 ]


пока нет колодки...
Вложение:
Фото0697.jpg
Фото0697.jpg [ 266.16 КБ | Просмотров: 17196 ]


тестим кнопку (на заднем плане предохранители - благодаря самоотверженным усилиям которых все же была найдена правильная распиновка. Правда к их усилиям добавилось 4 по 0,5 пивка. Без них никак правильная распиновка не получалась :D :D )

Вложение:
Фото0698.jpg
Фото0698.jpg [ 333.33 КБ | Просмотров: 17196 ]

Вложение:
Фото0699.jpg
Фото0699.jpg [ 267.65 КБ | Просмотров: 17196 ]


Добавлено спустя 8 минут 3 секунды:
Что-то забыл приложить номерок требуемой колодки разъемов под креслами (ответка "мама"):

Вложение:
ответка попогреев.JPG
ответка попогреев.JPG [ 11.01 КБ | Просмотров: 17193 ]


Добавлено спустя 3 минуты 35 секунд:
при проведении тестов кнопаря никаких щелчков реле я не слышал.
Сергей, lukregion152, глянь пожалуйста, как это все это в "родном исполнении" сделано?

Добавлено спустя 4 минуты 4 секунды:
Хвост под креслом выглядит так:

Вложение:
Фото0704.jpg
Фото0704.jpg [ 244.48 КБ | Просмотров: 17193 ]


(сори за качество: под рукой были только камрюха и телефон :D :D )

Вложения:
Фото0697.jpg
Фото0697.jpg [ 266.16 КБ | Просмотров: 17196 ]

Автор:  SergeyS [ Вт июл 31, 2012 1:42 pm ]
Заголовок сообщения:  Re: Carina E club Нижний Новгород

Женя, а кнопки вот эти T11-6800990 и T11-6800980?

Автор:  Женя-BOND [ Чт авг 02, 2012 8:45 am ]
Заголовок сообщения:  Re: Carina E club Нижний Новгород

Рабяты, салютЪ!

SergeyS писал(а):
Женя, а кнопки вот эти T11-6800990 и T11-6800980?


ага, тока выбирай для ГрэйтВола - они дешевле

Вот хотелось бы задать вопрос... Он конечно может и глуповат, но в преддверии массовой установки попогреек может возникнуть у многих...
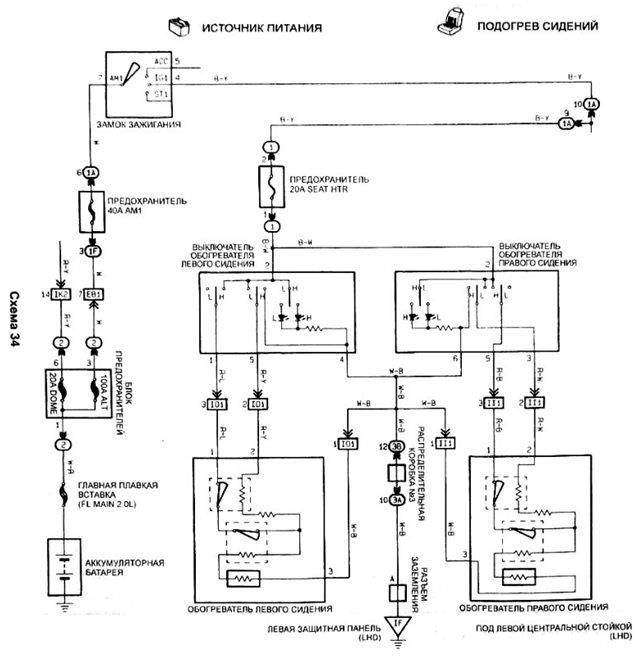
Судя по схеме:
Вложение:
попогреи.jpg
попогреи.jpg [ 95.5 КБ | Просмотров: 17210 ]


никакого реле в проводке и в помине нет и видимо быть не должно со штатными попогреями.

На этих написано на разъеме: 4 Ом, т.е. ток получается что-то около 3 А.

Внимание, знатоки, вопрос: какой ток может выдержать штатная кнопка у Тойоты/Чери/Грэйтвола?

Если как на ТАЗах и Волгах всяких до 7,5 А, то тогда вопросов нет: коммутируем без реле.

По крайней мере контактные пятна в точках коммутации там вроде бы такие же, как на стеклоподъемниках, которые неплохие токи пусковые коммутируют без релюх.

Автор:  Женя-BOND [ Пн авг 20, 2012 1:13 pm ]
Заголовок сообщения:  Подключение обогревателей сиденья

Добавлено спустя 27 минут 23 секунды:
2 Бэндэр:

Вов, в продолжение нашего с тобой разговора:
Схематично я полагаю должно выглядеть следующим образом:

Исходник. То, что мы имеем сейчас, соответствует режиму "HI"
Вложение:
Исходник.jpg
Исходник.jpg [ 16.31 КБ | Просмотров: 17200 ]


В режиме "LOW" схема должна скоммутироваться таким образом
Вложение:
Требуется.jpg
Требуется.jpg [ 17.15 КБ | Просмотров: 17200 ]


кроме как с помощью реле пока ничего не приходит в голову, как такое сделать, но ответ должен быть, т.к. в "родной" схеме реле нет... :ga-ze-ta;

Автор:  [Gibson] [ Пн авг 20, 2012 2:31 pm ]
Заголовок сообщения:  Re: Carina E club Нижний Новгород

Женя, как всегда молодецкин. :mashet_kepkoy: Все мутит - ркутит)

Автор:  Евген [ Пн авг 20, 2012 2:32 pm ]
Заголовок сообщения:  Re: Carina E club Нижний Новгород

[Gibson]

Вам с Женей еще раз респект от от нас :snim_shl:
Зимой заценим ))

Автор:  Женя-BOND [ Пн авг 20, 2012 2:35 pm ]
Заголовок сообщения:  Re: Carina E club Нижний Новгород

[Gibson] писал(а):
Женя, как всегда молодецкин. :mashet_kepkoy: Все мутит - ркутит)

Дим, ну если есть конструктивные изъяны, которые даже я могу своими ручками поправить, то почему бы и нет? :?

Кста, можешь тоже активненько подключиться к обсуждению схемотехники подключения и распайки попогреек ;) Есть идеи?

Добавлено спустя 55 секунд:
Евген писал(а):
[Gibson]

Вам с Женей


Жень, я как понимаю, все приехало в Карелию?

Автор:  Евген [ Пн авг 20, 2012 2:37 pm ]
Заголовок сообщения:  Re: Carina E club Нижний Новгород

Ага, в лучшем виде. Раздача началась ))

Автор:  Женя-BOND [ Пн авг 20, 2012 3:02 pm ]
Заголовок сообщения:  Re: Carina E club Нижний Новгород

Евген писал(а):
Ага, в лучшем виде. Раздача началась ))

Отлично!

Вот у нас тут загвоздка случилась: в тупик ввел влпрос о распайке режима LOW. Может у вас появится идея, как реализовать параллельно-последовательную схему в рамках существующего конструктива?
Вот чую печенкой, что ответ где-то рядом, а где именно - пока вопрос :D

Добавлено спустя 10 минут 38 секунд:
2 Allegator: Олег, я раз надцать просматривал технический лист, который ты мне прислал... На сколько я понял, расчетный ток порядка 23А. Таких два контура. Получается коммутируем одним реле, но цепь после релюхи делим на 2 и защищаем предохранителями на 25А. Нужно будет с "+" клеммы кидать дополнительно провод, но это лирика. Ты не узнавал, как в Приорах или Фокусах реализован пуск? Если тупо реле. то вообще без вопросов, если блок управления, то нужно будет находить на рынке подобный и интегрировать нам или ваять что-то подобное самим, но для этого нужна прорисовка схемы (ну или чертеж), чего у нас нет.

Автор:  Пожарник [ Пн авг 20, 2012 3:27 pm ]
Заголовок сообщения:  Re: Carina E club Нижний Новгород

Не Жень,ты не понял(у меня из-за этих ушей и была засада)вот как на Фото0742.jpg,только липучку снаружи сетки,и мехом соответственно тоже наружу :hi_hi_hi:

Автор:  sedoy2000 [ Пн авг 20, 2012 4:47 pm ]
Заголовок сообщения:  Re: Carina E club Нижний Новгород

Женя-BOND писал(а):
небольшое продолжение темы мегатюнинга
Похоже окончание следует... (или продолжение) Женя, ежевдруг нарвёшься... Страна должна знать своих героев... А хозяин того пепелаца уже действительно знаменит на всю страну, только видимо ещё не знает об этом...

Добавлено спустя 5 минут 2 секунды:
Женя-BOND писал(а):
кроме как с помощью реле пока ничего не приходит в голову, как такое сделать, но ответ должен быть
Прошу прощения, что встреваю, а кнопка какая используется? Эта? viewtopic.php?p=485877#p485877

Автор:  Женя-BOND [ Пн авг 20, 2012 4:53 pm ]
Заголовок сообщения:  Re: Carina E club Нижний Новгород

sedoy2000 писал(а):
Женя, ежевдруг нарвёшься...

стараюсь отслеживать... :?

Автор:  Женя-BOND [ Пн авг 20, 2012 6:05 pm ]
Заголовок сообщения:  Re: Carina E club Нижний Новгород

sedoy2000 писал(а):
Прошу прощения, что встреваю, а кнопка какая используется? Эта? viewtopic.php?p=485877#p485877

Ага, тока распиновка у меня в отчете правильная, здесь корректно прорисовано только подсветка. Кнопари заказывали от Грэйтвола. Это дешевле и ИМХО: эргономичнее, чем родные.

Добавлено спустя 2 минуты 25 секунд:
sedoy2000 писал(а):
Прошу прощения, что встреваю

Почему встреваешь? присоединяешься к обсуждению ;) :?

Автор:  Пожарник [ Пн авг 20, 2012 6:11 pm ]
Заголовок сообщения:  Re: Carina E club Нижний Новгород

Жень а есть фоты кнопок?И номерок?А ещё кнопки противотуманок тоже есть от китаев,не знаешь от каких?

Автор:  Бэндэр [ Пн авг 20, 2012 7:06 pm ]
Заголовок сообщения:  Re: Carina E club Нижний Новгород

Женя-BOND писал(а):
кроме как с помощью реле пока ничего не приходит в голову, как такое сделать,

вопщем подумал я - вот схемка подключения жопогреющих элементов на 2-а режима, нужен лиш диод- кто может сказать какой взять по мощности (ток потребления элементом менее 3-х ампер) ?- не шарю я- гуглить нада... :? Д-242 пойдеть?
прошу учесть, что с кнопычки проиходит плюсик, а в этот момент на второй провод приходит минус...
Вопщем прошу критики

Вложения:
Рисунок1.jpg
Рисунок1.jpg [ 88.05 КБ | Просмотров: 17132 ]

Страница 1 из 20 Часовой пояс: UTC + 3 часа [ Летнее время ]
Powered by phpBB® Forum Software © phpBB Group
http://www.phpbb.com/