Сообщения без ответов | Активные темы
| Автор |
Сообщение |
|
siam_
|
Добавлено: Пт июн 24, 2016 4:59 pm |
|
 |
| На доске почета |
 |
Зарегистрирован: Пт апр 13, 2012 11:51 am Сообщения: 1288 Откуда: Санкт Петербург Репутация: 19 [ ? ]
Машина: Тойота корона ст190
Год выпуска: 1992
Двигатель: 2с
|
|
Тит 32 Ну не знаю,что там слепит,там только светятся кнопки на управление климатом,на пульте двери и часы,их и днём то с трудом видно,особенно если очки одеть от солнца. ALEX-72 Да я сейчас тоже ставлю,вот мне плюс и нужен. Что бы при положение он загорались,при включение габаритов,света,отключались.
_________________ Тойота корона 1992г 2С дизель СТ190
|
|
| Вернуться к началу |
|
 |
|
ALEX-72
|
Добавлено: Пт июн 24, 2016 7:45 pm |
|
 |
| Герой былин народных |
 |
Зарегистрирован: Пн сен 30, 2013 7:47 am Сообщения: 3927 Откуда: Тюмень Репутация: 123 [ ? ]
Машина: Carina E Sedan
Год выпуска: 1993
Двигатель: 7A-FE STD теперь АКПП :-)
|
siam_Габариты только на фарах, а нужный плюс, в "черном ящике" (блок предов), без проблем найдешь Добавлено спустя 1 минуту 54 секунды:siam_ писал(а): не знаю,что там слепит,там только светятся кнопки на управление климатом Может он про магнитолу, если не штатная, и не зацепить притухание от габаритов, очень даже может слепить ночью 
_________________ Алексей.
|
|
| Вернуться к началу |
|
 |
|
PoTaP0ffs
|
Добавлено: Пт июн 24, 2016 8:36 pm |
|
 |
| Бригадир |
Зарегистрирован: Чт апр 26, 2012 3:45 pm Сообщения: 167 Откуда: Воронеж Репутация: 1 [ ? ]
Машина: Carina(улыбка)
Год выпуска: 1993
Двигатель: 4s-fe
|
ALEX-72 писал(а): Может он про магнитолу, если не штатная, и не зацепить притухание от габаритов, очень даже может слепить ночью  У меня не штатная и ночью слепит, правда не меня, а того кто сзади сидит и вперед смотрит, я как то привык и не обращаю на нее внимания. А как притухание то прицепить?)))
|
|
| Вернуться к началу |
|
 |
|
siam_
|
Добавлено: Пт июн 24, 2016 11:06 pm |
|
 |
| На доске почета |
 |
Зарегистрирован: Пт апр 13, 2012 11:51 am Сообщения: 1288 Откуда: Санкт Петербург Репутация: 19 [ ? ]
Машина: Тойота корона ст190
Год выпуска: 1992
Двигатель: 2с
|
ALEX-72Зацепил лампы,+ к - на фаре,а общий плюс с клапана ТНВД  теперь как включаешь В ON загораются светодиоды в фаре. Включаю свет,они тухнут.
_________________ Тойота корона 1992г 2С дизель СТ190
|
|
| Вернуться к началу |
|
 |
|
ALEX-72
|
Добавлено: Сб июн 25, 2016 10:27 am |
|
 |
| Герой былин народных |
 |
Зарегистрирован: Пн сен 30, 2013 7:47 am Сообщения: 3927 Откуда: Тюмень Репутация: 123 [ ? ]
Машина: Carina E Sedan
Год выпуска: 1993
Двигатель: 7A-FE STD теперь АКПП :-)
|
PoTaP0ffs писал(а): А как притухание то прицепить? Если предусмотрено изготовителем магнитолы, то должен быть соответствующий вывод и нее, и в пучке проводов из косы для магнитолы, есть тот же зеленый (+) габаритов, к нему и зацепить, а если не предусмотрено, у меня именно так и было, пришлось вмешаться в электронику магнитолы, теперь притухает siam_Ну все правильно "по ГОСТу" 
_________________ Алексей.
|
|
| Вернуться к началу |
|
 |
|
pul752
|
Добавлено: Сб июн 25, 2016 11:54 am |
|
 |
| Внесен в большую энциклопедию |
 |
Зарегистрирован: Сб ноя 09, 2013 10:56 am Сообщения: 2525 Откуда: Воронежская обл., пгт Давыдовка Репутация: 35 [ ? ]
Машина: CALDINA CT190 + CALDINA ST210
Год выпуска: 1995
Двигатель: 2C АКПП (3S АКПП)
|
|
siam_ Слева от топливного фильтра есть заглушенный разъём под лягушку с подогревом. Лучше к нему цепляться.
_________________ Олег. "Чудес не бывает. Бывает та или иная степень знания."
|
|
| Вернуться к началу |
|
 |
|
siam_
|
Добавлено: Сб июн 25, 2016 4:36 pm |
|
 |
| На доске почета |
 |
Зарегистрирован: Пт апр 13, 2012 11:51 am Сообщения: 1288 Откуда: Санкт Петербург Репутация: 19 [ ? ]
Машина: Тойота корона ст190
Год выпуска: 1992
Двигатель: 2с
|
|
pul752 Если найду.
_________________ Тойота корона 1992г 2С дизель СТ190
|
|
| Вернуться к началу |
|
 |
|
sergei.573
|
Добавлено: Сб июл 02, 2016 9:06 pm |
|
 |
| Бригадир |
Зарегистрирован: Вт окт 28, 2014 7:27 pm Сообщения: 105 Откуда: Каменск-Уральский Репутация: 1 [ ? ]
Машина: карина е хэтч
Год выпуска: 1993
Двигатель: 4а-фе 1.6лб
|
|
Всем привет! После кузовных работ в а.сервисе,при включении фар,падает напруга на часы.Снималась передняя левая дверь,передние указатели поворотов,задний правый фонарь в крыле.В сервис вернулся,отправляют к электрику.Может,кто сталкивался с подобной проблемой?Где они могли накосячить?
|
|
| Вернуться к началу |
|
 |
|
alexrotor
|
Добавлено: Сб июл 02, 2016 10:12 pm |
|
 |
| Внесен в большую энциклопедию |
 |
Зарегистрирован: Сб фев 12, 2011 11:09 am Сообщения: 2234 Откуда: Нижегородская область УРЕНЬ Репутация: 78 [ ? ]
Машина: LEXUS GS300
Год выпуска: 2008
Двигатель: 3GRFSE
|
|
sergei.573. Ну вообще-то при включении габаритов часы притухают(ночной режим). Или у тебя совсем тухнут?
_________________ 89108943598Я на DRIVE2 
|
|
| Вернуться к началу |
|
 |
|
siam_
|
Добавлено: Сб июл 02, 2016 10:14 pm |
|
 |
| На доске почета |
 |
Зарегистрирован: Пт апр 13, 2012 11:51 am Сообщения: 1288 Откуда: Санкт Петербург Репутация: 19 [ ? ]
Машина: Тойота корона ст190
Год выпуска: 1992
Двигатель: 2с
|
|
sergei.573 Ни где. Так и должно быть,по факту. Когда включаешь освещение,часы и прочее притухает. Вопрос уже был.
_________________ Тойота корона 1992г 2С дизель СТ190
|
|
| Вернуться к началу |
|
 |
|
sergei.573
|
Добавлено: Вс июл 03, 2016 6:00 am |
|
 |
| Бригадир |
Зарегистрирован: Вт окт 28, 2014 7:27 pm Сообщения: 105 Откуда: Каменск-Уральский Репутация: 1 [ ? ]
Машина: карина е хэтч
Год выпуска: 1993
Двигатель: 4а-фе 1.6лб
|
alexrotor писал(а): sergei.573. Ну вообще-то при включении габаритов часы притухают(ночной режим). Или у тебя совсем тухнут? Почти не видно.
|
|
| Вернуться к началу |
|
 |
|
ALEX-72
|
Добавлено: Вс июл 03, 2016 7:27 am |
|
 |
| Герой былин народных |
 |
Зарегистрирован: Пн сен 30, 2013 7:47 am Сообщения: 3927 Откуда: Тюмень Репутация: 123 [ ? ]
Машина: Carina E Sedan
Год выпуска: 1993
Двигатель: 7A-FE STD теперь АКПП :-)
|
|
sergei.573 Может совпало, я свои разбирал пропаивал там все, по аналогии с приборкой, после этого поярче стали, если бы где то коротило, предохранитель сгорел бы.
_________________ Алексей.
|
|
| Вернуться к началу |
|
 |
|
Azamat_630
|
Добавлено: Вс июл 03, 2016 11:13 am |
|
 |
| Летописец |
 |
Зарегистрирован: Сб мар 07, 2015 10:54 am Сообщения: 4620 Откуда: Адыгея Репутация: 90 [ ? ]
Машина: Toyota Carina E, Cедан,BEMNKW
Год выпуска: 1997
Двигатель: 4A-FE Std,Bosch Motronic
|
alexrotor писал(а): вообще-то при включении габаритов часы притухают(ночной режим). У меня тоже ,при включении габаритов, яркость свечения дисплея часов становиться меньше.
_________________ Судьбы неведомое и загадочное завтра...
|
|
| Вернуться к началу |
|
 |
|
Александр_1993
|
Добавлено: Сб июл 09, 2016 12:07 pm |
|
 |
| Студент |
Зарегистрирован: Сб июл 09, 2016 11:55 am Сообщения: 2 Репутация: 0 [ ? ]
Машина: toyota carina e 1.8
Год выпуска: 1997
Двигатель: 7AFE
|
|
Здравствуйте, форумчане! Такая проблема, время от времени пропадает сигнал, иногда нажимаю гудит, иногда нет, тоже самое с поворотниками, и задним дворником, подскажите в чем может быть проблема.
P.S. Если тема была прошу понять и простить.
|
|
| Вернуться к началу |
|
 |
|
Azamat_630
|
Добавлено: Сб июл 09, 2016 8:53 pm |
|
 |
| Летописец |
 |
Зарегистрирован: Сб мар 07, 2015 10:54 am Сообщения: 4620 Откуда: Адыгея Репутация: 90 [ ? ]
Машина: Toyota Carina E, Cедан,BEMNKW
Год выпуска: 1997
Двигатель: 4A-FE Std,Bosch Motronic
|
Александр_1993 писал(а): время от времени пропадает сигнал По сигналу - скорее всего шлейф,(так называемая улитка) в изломах,из-за чего пропадает контакт. http://www.carina-e.ru/viewtopic.php?f= ... =0#p674392Можно убедиться в этом так. В тот момент когда сигнал не работает, замкните реле сигнала, если звенит,ищите плохую массу,или плохой контакт на сигнал. Если не звенит-ищите обрыв или плохой контакт от руля. По остальным двум, может дело в подрулевых переключателях, плохой контакт или обрыв. Может быть дело в плохой "массе", по габаритам обе стороны,или одна?
_________________ Судьбы неведомое и загадочное завтра...
|
|
| Вернуться к началу |
|
 |
|
Александр_1993
|
Добавлено: Вс июл 10, 2016 8:07 am |
|
 |
| Студент |
Зарегистрирован: Сб июл 09, 2016 11:55 am Сообщения: 2 Репутация: 0 [ ? ]
Машина: toyota carina e 1.8
Год выпуска: 1997
Двигатель: 7AFE
|
Azamat_630 писал(а): Александр_1993 писал(а): время от времени пропадает сигнал По сигналу - скорее всего шлейф,(так называемая улитка) в изломах,из-за чего пропадает контакт. viewtopic.php?f=4&t=13713&start=0#p674392Можно убедиться в этом так. В тот момент когда сигнал не работает, замкните реле сигнала, если звенит,ищите плохую массу,или плохой контакт на сигнал. Если не звенит-ищите обрыв или плохой контакт от руля. По остальным двум, может дело в подрулевых переключателях, плохой контакт или обрыв. Может быть дело в плохой "массе", по габаритам обе стороны,или одна? Поворотники, обе стороны, за шлейф спасибо.
|
|
| Вернуться к началу |
|
 |
|
bolshoy2549
|
Добавлено: Сб сен 10, 2016 1:25 pm |
|
 |
| Инструктор |
Зарегистрирован: Ср окт 07, 2015 9:45 pm Сообщения: 255 Откуда: Тверь Репутация: 1 [ ? ]
Машина: TOYOTA Carina E
Год выпуска: 1997
Двигатель: 4A-FE
|
|
Форумчане! Кто подскажет, в чём может быть дело? Ситуация такая: Произошло у меня не давно ДТП, так вот, отогнал машинку на стапель, там разобрали район передней левой стойки, для проведения работ, собрали, и теперь не работает магнитола, прикуриватель, регулировка зеркал, а соответственно, до разбора всё работало - 100%, всё проверял...проверил предохранители, все на месте и визуально целые. Может, где-то фишку не подключили?
_________________ Carina E, Англичанка, 1997 г.в., лифтбэк 7A-FE - продана Carina E, Англичанка, 1997 г.в., седан 4A-FE
|
|
| Вернуться к началу |
|
 |
|
ALEX-72
|
Добавлено: Сб сен 10, 2016 2:35 pm |
|
 |
| Герой былин народных |
 |
Зарегистрирован: Пн сен 30, 2013 7:47 am Сообщения: 3927 Откуда: Тюмень Репутация: 123 [ ? ]
Машина: Carina E Sedan
Год выпуска: 1993
Двигатель: 7A-FE STD теперь АКПП :-)
|
bolshoy2549Возможно фишку не подключили, или массу не прикрутили, там у левой ноги за накладкой крепится такая фигня куда все массы разъемом втыкаются, она крепится к кузову болтом, через него (болт) и масса в разъем идет, если не прикрутили, то массы не будет ну и кроме массы там куча разъемов, может пропустили какой то, вообще часто там разъемы не включенные не могут найти  , только при очень тщательном осмотре находят, проверяй, дергай за провода, тока не сильно 
_________________ Алексей.
|
|
| Вернуться к началу |
|
 |
|
bolshoy2549
|
Добавлено: Сб сен 10, 2016 3:33 pm |
|
 |
| Инструктор |
Зарегистрирован: Ср окт 07, 2015 9:45 pm Сообщения: 255 Откуда: Тверь Репутация: 1 [ ? ]
Машина: TOYOTA Carina E
Год выпуска: 1997
Двигатель: 4A-FE
|
ALEX-72 писал(а): если не прикрутили, то массы не будет Дык если не прикрутили, всё бы не работало? А так, только магнитола, прикуриватель, регулировка зеркал и кнопки управления часами и их подсветка. В общем понятно, буду смотреть...знать бы ещё конкретно, чего искать. 
_________________ Carina E, Англичанка, 1997 г.в., лифтбэк 7A-FE - продана Carina E, Англичанка, 1997 г.в., седан 4A-FE
|
|
| Вернуться к началу |
|
 |
|
andron58
|
Добавлено: Сб сен 10, 2016 4:54 pm |
|
 |
| На доске почета |
 |
Зарегистрирован: Ср дек 30, 2015 12:24 pm Сообщения: 1371 Откуда: Московская обл. г. Истра Репутация: 32 [ ? ]
Машина: TOYOTA CARINA E
Год выпуска: 1997
Двигатель: 4A-FE STD Denso
|
|
Короче,не включается то,что запитано по цепи ACC,отсюда можно поплясать.
_________________ Андрей Карина-Е 1997г.р. седан,англичанка,владел с декабря 2015 г. по июль 2023 г., продана.
|
|
| Вернуться к началу |
|
 |
|
ALEX-72
|
Добавлено: Сб сен 10, 2016 6:54 pm |
|
 |
| Герой былин народных |
 |
Зарегистрирован: Пн сен 30, 2013 7:47 am Сообщения: 3927 Откуда: Тюмень Репутация: 123 [ ? ]
Машина: Carina E Sedan
Год выпуска: 1993
Двигатель: 7A-FE STD теперь АКПП :-)
|
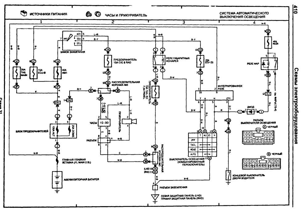
bolshoy2549 писал(а): знать бы ещё конкретно, чего искать Ну проверяй там где работы проводились, конкретно только тот, кто разбирал может сказать, если сам не забыл andron58 писал(а): не включается то,что запитано по цепи ACC а предохранитель на эти цепи в салоне вроде, CIG & RAD или опять же разъем от блока предов не воткнули, или недовоткнули, те которые на месте тоже прожми, мож не до конца вставили, вот схема: Вложение:
АСС.jpg [ 192.47 КБ | Просмотров: 6148 ]
_________________ Алексей.
|
|
| Вернуться к началу |
|
 |
|
bolshoy2549
|
Добавлено: Вс сен 11, 2016 1:40 am |
|
 |
| Инструктор |
Зарегистрирован: Ср окт 07, 2015 9:45 pm Сообщения: 255 Откуда: Тверь Репутация: 1 [ ? ]
Машина: TOYOTA Carina E
Год выпуска: 1997
Двигатель: 4A-FE
|
ALEX-72 писал(а): кто разбирал может сказать, если сам не забыл Вот вот, он сказал, что всё подключил.  ALEX-72 писал(а): те которые на месте тоже прожми, мож не до конца вставили завтра попробую. За схемку спасибо!
_________________ Carina E, Англичанка, 1997 г.в., лифтбэк 7A-FE - продана Carina E, Англичанка, 1997 г.в., седан 4A-FE
|
|
| Вернуться к началу |
|
 |
|
nadinn
|
Добавлено: Вс сен 11, 2016 10:10 am |
|
 |
| Самостоятельный |
Зарегистрирован: Вс авг 19, 2012 7:23 pm Сообщения: 27 Откуда: Казахстан Костанай Репутация: 0 [ ? ]
Машина: КаринаЕ
Год выпуска: 1996
Двигатель: 7A-FE LB
|
Всем доброго здоровья. Возникла проблема с генератором(рассыпался подшипник,пропала зарядка),в результате чего гена был демонтирован для ремонта,АКБ естественно отключил(снял минусовую клему).Так с отключенным АКБ и без генератора машина простояла всю ночь . Утром сажусь в машину и слышу что в районе панели приборов(где щиток) идёт писк(слабый свист),вообщем что-то в этом роде.Нажал на педаль тормоза звук исчез,отпустил появился.Короче если включить какой нибудь потребитель энергии в машине звук пропадает,отключишь появляется.И это всё при отключенном АКБ. Что это ??? 
_________________ VIN: SB164ABK10E025504
|
|
| Вернуться к началу |
|
 |
|
Мурат1623
|
Добавлено: Вс сен 11, 2016 10:37 am |
|
 |
| Его именем пора назвать улицу |
 |
Зарегистрирован: Сб мар 08, 2014 12:15 pm Сообщения: 1859 Откуда: Регион 11 Репутация: 23 [ ? ]
Машина: Carina E седан цвет 746
Год выпуска: 1997
Двигатель: 4A-FE БОШ
|
Барабашка  .
_________________ Ничто и ничего на земле не исчезает,просто в какой-то момент исчезнувшее переходит в другое состояние. My words.. ........................................
|
|
| Вернуться к началу |
|
 |
|
nadinn
|
Добавлено: Вс сен 11, 2016 11:20 am |
|
 |
| Самостоятельный |
Зарегистрирован: Вс авг 19, 2012 7:23 pm Сообщения: 27 Откуда: Казахстан Костанай Репутация: 0 [ ? ]
Машина: КаринаЕ
Год выпуска: 1996
Двигатель: 7A-FE LB
|
Мурат1623 писал(а): Барабашка  . но ведь это явно какой то источник энергии,раз он реагирует на вкл. фар 
_________________ VIN: SB164ABK10E025504
|
|
| Вернуться к началу |
|
 |
Кто сейчас на конференции |
Сейчас этот форум просматривают: нет зарегистрированных пользователей и гости: 12 |
|
Вы не можете начинать темы Вы не можете отвечать на сообщения Вы не можете редактировать свои сообщения Вы не можете удалять свои сообщения Вы не можете добавлять вложения
|
|